GM Service Manual Online
For 1990-2009 cars only

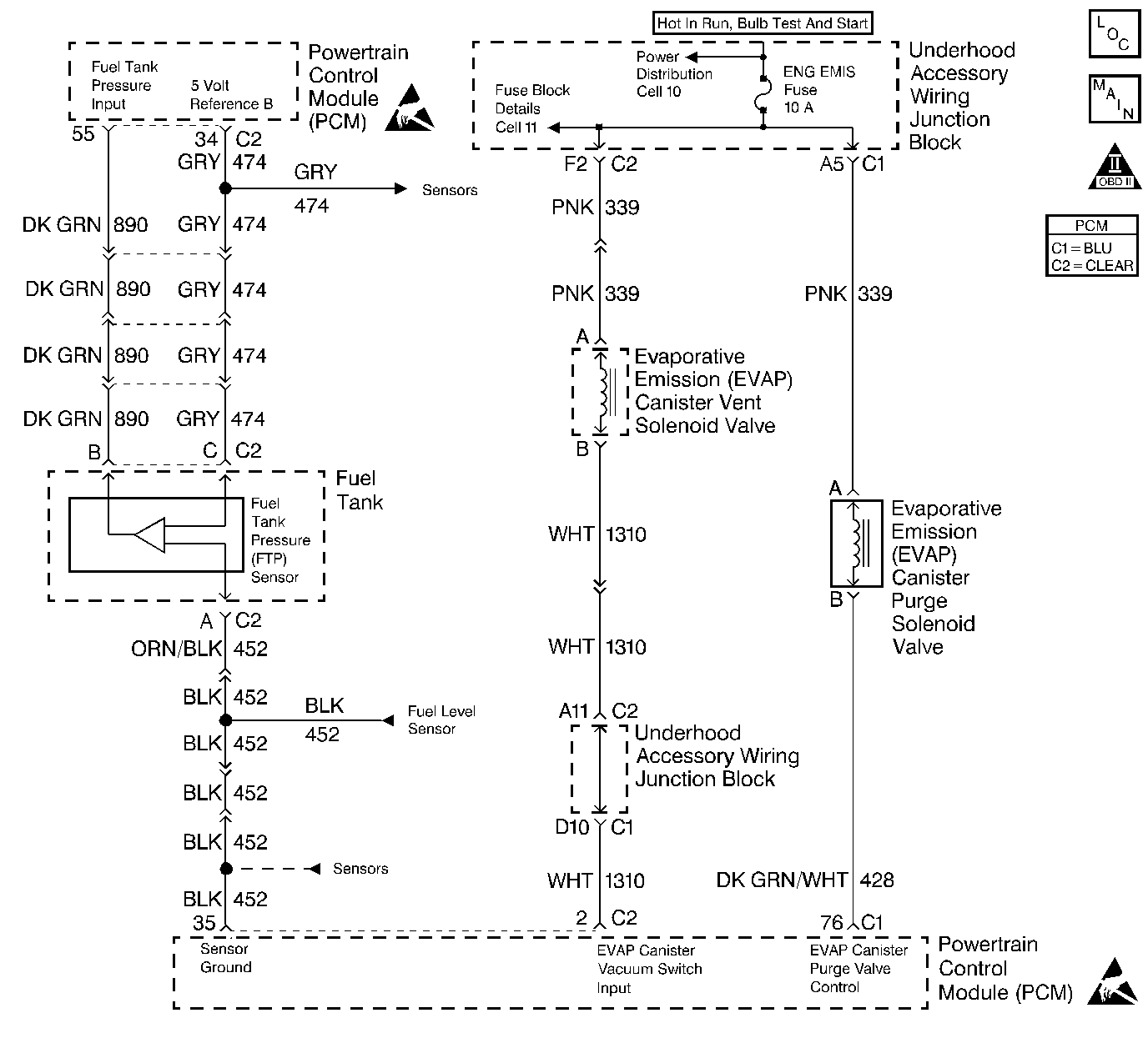
Object Number: 248160  Size: LF
Fuel Control
OBD II Symbol Description Notice
Handling ESD Sensitive Parts Notice
Handling ESD Sensitive Parts Notice

Circuit Description

The PCM monitors the fuel tank pressure sensor signal to detect vacuum decay and excess vacuum during the enhanced EVAP diagnostic. The fuel tank pressure sensor measures the difference between the air pressure (or vacuum) in the tank and the outside air pressure. The PCM applies a 5.0 volt reference and ground to the sensor. The sensor will return a signal voltage between 0.1 and 4.9 volts. If the PCM detects a fuel tank pressure sensor signal that is excessively low, DTC P0452 will set.

Conditions for Running the DTC

The ignition is ON.

Conditions for Setting the DTC

    • The fuel tank pressure sensor signal is less than 0.1 volts.
    • The conditions is present for 1 second.

Action Taken When the DTC Sets

    • The PCM will illuminate the MIL during the second consecutive trip in which the diagnostic test has been run and failed.
    • The PCM will store conditions which were present when the DTC set as Freeze Frame and Fail Records data.

Conditions for Clearing the MIL/DTC

    • The PCM will turn the MIL OFF during the third consecutive trip in which the diagnostic has been run and passed.
    • The history DTC will clear after 40 consecutive warm-up cycles have occurred without a malfunction.
    • The DTC can be cleared by using the scan tool Clear Info function or by disconnecting the PCM battery feed.

Diagnostic Aids

Check for the following condition(s):

    • Poor connection at the PCM or Fuel Tank Pressure Sensor.
        Inspect harness connectors for backed out terminals, improper mating broken locks, improperly formed or damaged terminals, and poor terminal to wire conneciton.
    • Damaged harness.
        Inspec the wiring harness for damage. If the harness appears to be OK, observe the Fuel Tank Pressure Sensor display on the scan tool while moving connectors and wiring related to the sensor. A change in the display will indicate the location of the malfunction.

Test Description

Numbers below refer to the step numbers on the diagnostic table.

  1. This step checks for an internally shorted A/C pressure sensor.

  2. This step checks for an internally shorted FTP sensor.

  3. This step determines whether the short to ground is the fault of the 5 volt reference B circuit wiring or the PCM.

  4. This vehicle is equipped with a PCM which utilizes an Electrically Erasable Programmable Read Only Memory (EEPROM). When the PCM is being replaced, the new PCM must be programmed.

DTC P0452 Fuel Tank Pressure Sensor Circuit Low Voltage

Step

Action

Value(s)

Yes

No

1

Was the Powertrain On-Board Diagnostic (OBD) System Check performed?

--

Go to Step 2

Go to Powertrain On Board Diagnostic (OBD) System Check

2

Is DTC P1639 also set?

--

Go to Step 10

Go to Step 3

3

  1. Turn the ignition switch OFF.
  2. Disconnect the fuel tank pressure (FTP) sensor connector.
  3. Turn the ignition switch ON.
  4. Connect a jumper between the 5 volt reference B and the FTP signal circuits in the FTP sensor connector.
  5. Observe the FTP sensor display on the scan tool.

Does the FTP signal indicate a voltage near the specified value?

5V

Go to Step 9

Go to Step 4

4

  1. Leave the FTP connector removed.
  2. Connect J 39200 DMM between the 5 volt reference B circuit and ground.

Does the DMM display a voltage near the specified value?

5V

Go to Step 7

Go to Step 5

5

  1. Turn the ignition switch OFF.
  2. Disconnect the PCM connector.
  3. Check for an open in the 5 volt reference B circuit.
  4. If a problem is found, repair as necessary. Refer to Wiring Repairs in Wiring Systems.

Was a problem found?

--

Go to Step 16

Go to Step 6

6

  1. Check for poor terminal connections at the PCM.
  2. If a problem if found, repair as necessary. Refer to Wiring Repairs in Wiring Systems.

Was a problem found?

--

Go to Step 16

Go to Step 15

7

  1. Turn the ignition switch OFF.
  2. Disconnect the PCM connector.
  3. Check for an open or short to ground/sensor ground in the FTP signal circuit.
  4. If a problem is found, repair as necessary. Refer to Wiring Repairs in Wiring Systems.

Was a problem found?

--

Go to Step 16

Go to Step 8

8

  1. Check for poor terminal connections at the PCM.
  2. If a problem is found, repair as necessary. Refer to Wiring Repairs in Wiring Systems.

Was a problem found?

--

Go to Step 16

Go to Step 15

9

  1. Check for poor terminal connections in the FTP sensor connector.
  2. If a problem is found, repair as necessary. Refer to Wiring Repairs in Wiring Systems.

Was a problem found?

--

Go to Step 16

Go to Step 14

10

  1. Turn the ignition swtich OFF.
  2. Disconnect the A/C pressure sensor.
  3. Turn the ignition switch ON.
  4. Observe the FTP sensor voltage display on the scan tool.

Is the FTP sensor signal voltage greater than the specified value?

0.1V

Go to Step 13

Go to Step 11

11

  1. Turn the ignition switch OFF.
  2. Reconnect the A/C pressure sensor.
  3. Disconnect the FTP sensor connector.
  4. Turn the ignition switch ON.
  5. Observe the A/C pressure sensor voltage display on the scan tool.

Is the A/C pressure sensor voltage display more than the specified value?

0.1V

Go to Step 14

Go to Step 12

12

  1. Turn the ignition switch OFF.
  2. Leave the FTP sensor disconnected.
  3. Disconnect the PCM and the A/C pressure sensor connectors.
  4. Check the 5 volt reference B circuit for a short to ground.
  5. If a problem is found, repair as necessary. Refer to Wiring Repairs in Wiring Systems.

Was a problem found?

--

Go to Step 16

Go to Step 15

13

Replace the A/C pressure sensor.

Is action complete?

--

Go to Step 16

--

14

Replace the FTP sensor. Refer to Fuel Tank Pressure Sensor Replacement .

Is action complete?

--

Go to Step 16

--

15

Important: Replacement PCM must be reprogrammed. Refer to Powertrain Control Module Replacement/Programming .

Replace the PCM.

Is action complete?

--

Go to Step 16

--

16

  1. Review and record scan tool Fail Records data.
  2. Clear the DTCs.
  3. Operate the vehicle within the fail records conditions.
  4. Monitor the specified DTC info for DTC P0452.

Does the scan tool indicate that DTC P0452 has failed this ign?

--

Go to Step 2

System OK