GM Service Manual Online
For 1990-2009 cars only
Makes
🢒
Buick
🢒
1999
🢒
Regal
🢒
Body and Accessories
🢒
Body Rear End
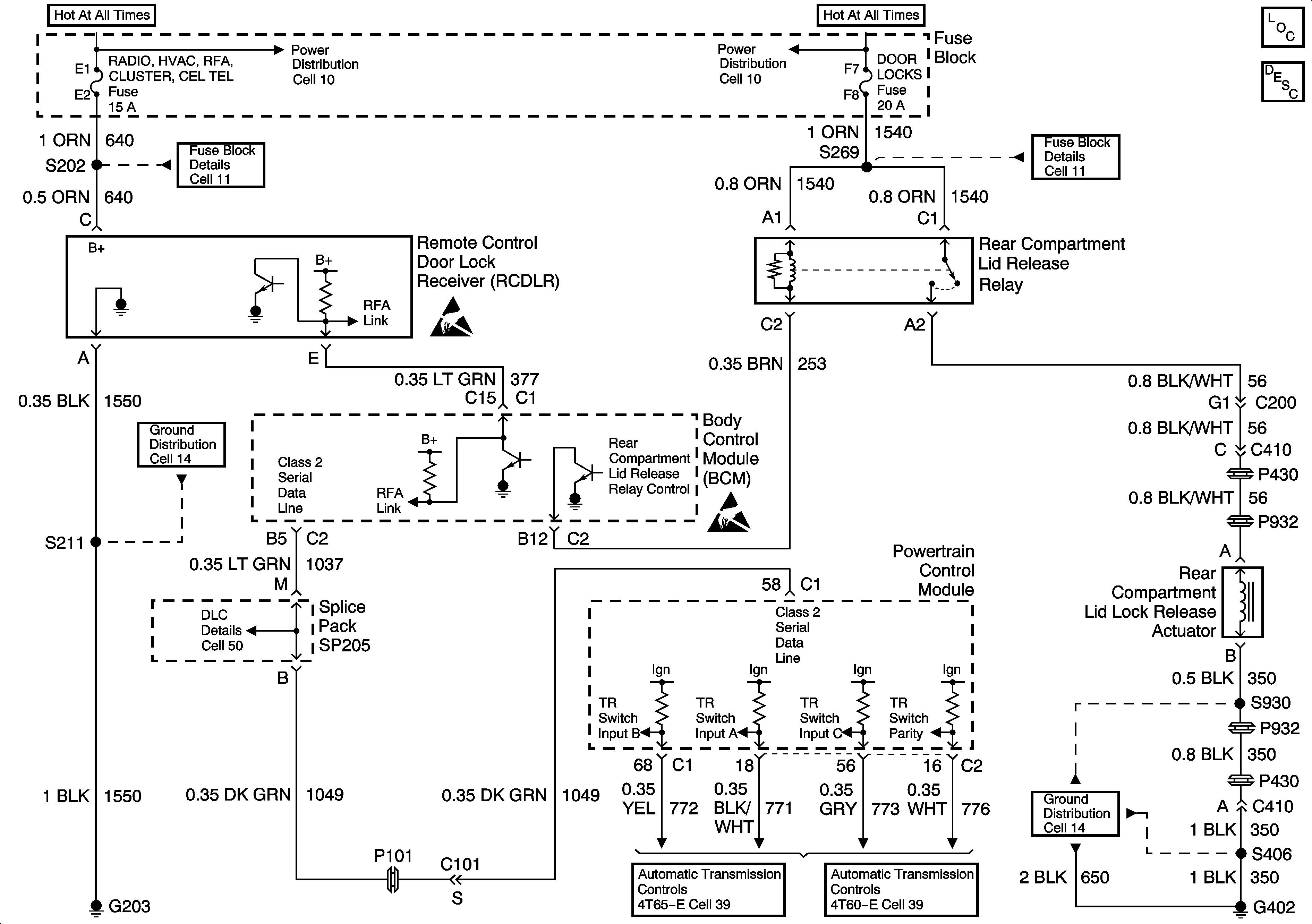
🢒 Release Systems Schematics
Cell 134
Body Rear End Components
Cell 11: WIPER, BCM ACC, POWER DROP, RADIO and STRG WHL CONT Fuses
Cell 11: HIGH BLOWER, HAZARD, STOP LAMPS, DOOR LOCKS, POWER MIRRORS, RH HEATED SEAT AND LH HEATED SEAT Fuses
Cell 11: HIGH BLOWER, HAZARD, STOP LAMPS, DOOR LOCKS, POWER MIRRORS, RH HEATED SEAT AND LH HEATED SEAT Fuses
Rear Compartment Lid Release Circuit Description
Cell 14: G402 (2 of 2)
Handling Electrostatic Discharge Sensitive Parts Notice
Cell 14: G203 (1 of 2)
Cell 50: Class 2 Serial Data Link
Handling Electrostatic Discharge Sensitive Parts Notice
Cell 11: WIPER, BCM ACC, POWER DROP, RADIO and STRG WHL CONT Fuses
Cell 39: TR Switch Part 1