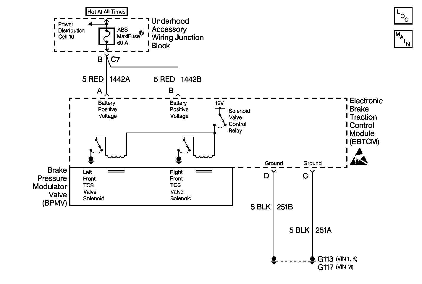
The TCS valve solenoid circuits are supplied with battery power when the ignition is in the ON position. The EBTCM controls the valve functions by grounding the circuit when necessary.
The EBTCM senses a discrepancy in the circuit such as:
| • | An open. |
| • | A short to ground. |
| • | A short to voltage. |
| • | A malfunction DTC stores. |
| • | The ABS/TCS disables. |
| • | The amber ABS/TCS indicator(s) turn on. |
| • | Condition for DTC is no longer present and scan tool clear DTC function is used. |
| • | 100 ignition cycles have passed with no DTCs detected. |
The solenoid valve circuit and the solenoid coil are internal to the EBTCM. No part of the solenoid circuit is diagnosable external to the EBTCM. The DTC sets when there is a malfunction in the solenoid circuit internal to the EBTCM only.
The number below refer to step number on the Diagnostic Table.
Step | Action | Value(s) | Yes | No |
|---|---|---|---|---|
1 | Was the Diagnostic System Check performed? | -- | ||
Does DTC C1272 reset as a current DTC? | -- | |||
3 | Replace the EBTCM. Refer to Electronic Brake Control Module/Electronic Brake and Track Control Module Replacement . Is the repair complete? | -- | -- |