GM Service Manual Online
For 1990-2009 cars only
Makes
🢒
Buick
🢒
2000
🢒
Regal
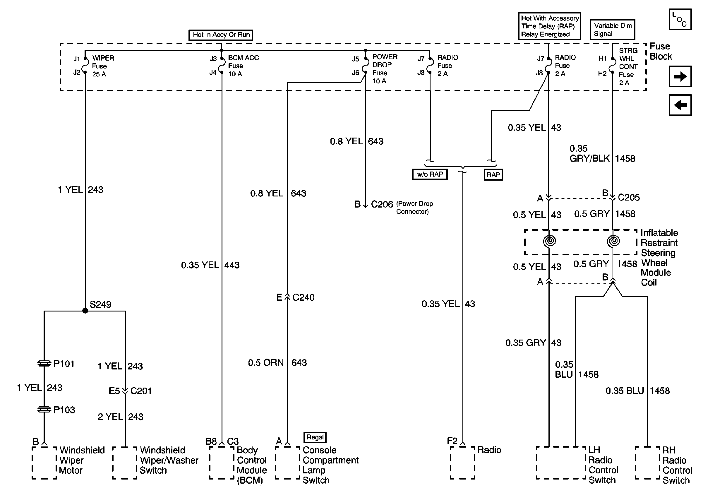
🢒 Wiper Fuse, BCM ACC, Power Drop, Radio and Steering Wheel Cont Fuses
Wiper Fuse, BCM ACC, Power Drop, Radio and Steering Wheel Cont Fuses
Wiper Fuse, BCM ACC, Power Drop, Radio and Steering Wheel Cont Fuses
Power and Grounding Components
Power Windows, Power Sunroof, Rear Defogger, and Power Seats Circuit Breakers
Front Park Lamps, Tail Lamps, License Lamps, and Panel Dimming Fuses