GM Service Manual Online
For 1990-2009 cars only
Makes
🢒
Buick
🢒
2000
🢒
Regal
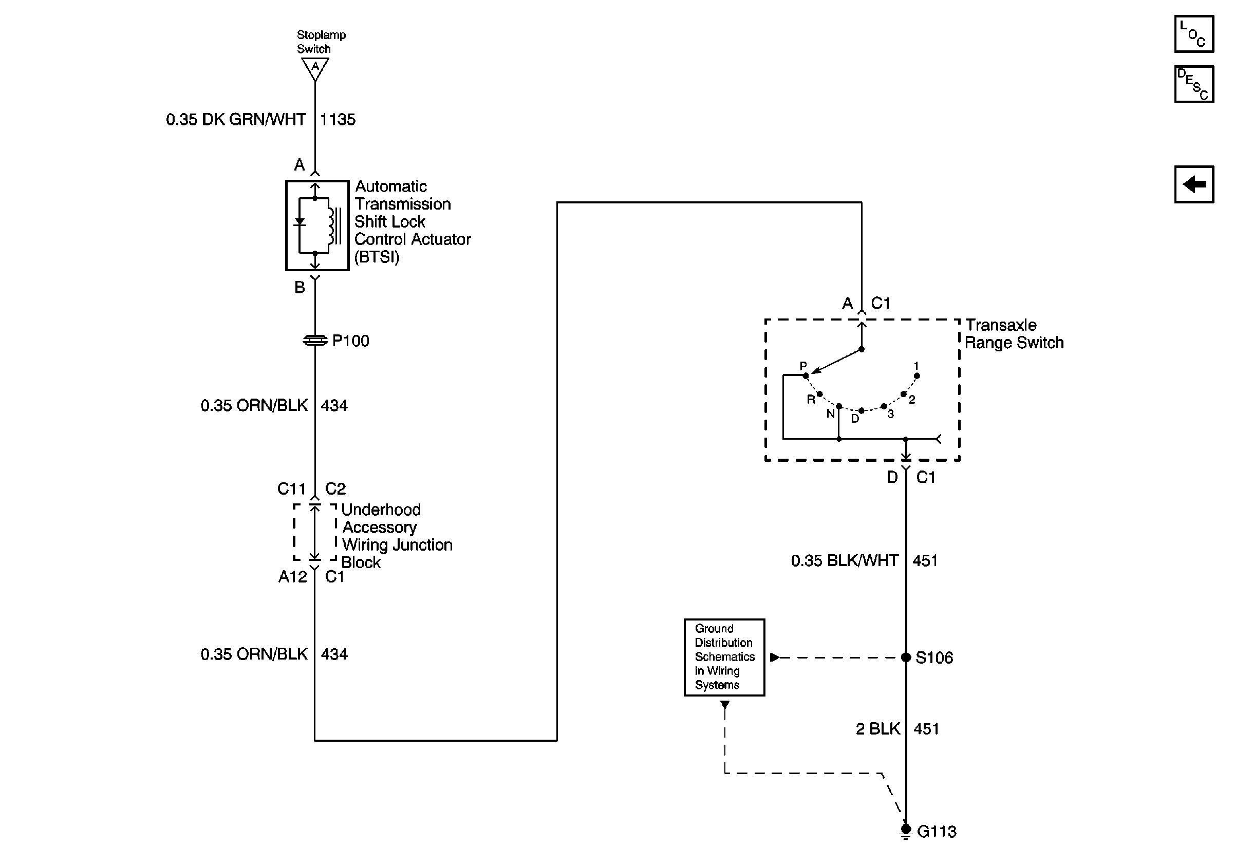
🢒 Ground Feed and Actuator
Ground Feed and Actuator
Ground Feed and Actuator