GM Service Manual Online
For 1990-2009 cars only

POWER DOOR LOCKS INOPERATIVE I/P FUSE BLOWS REPEATEDLY

SUBJECT: POWER DOOR LOCKS INOPERATIVE - I/P FUSE BLOWS REPEATEDLY (REPAIR WIRING HARNESS IN FRONT DOORS)

MODELS: 1995 BUICK RIVIERA 1995 OLDSMOBILE AURORA

CONDITION:

SOME OWNERS MAY COMMENT ON INOPERATIVE POWER DOOR LOCKS AND/OR A BLOWN I/P FUSE IN THE REAR FUSE BLOCK. THE FUSE BLOWS AGAIN WHEN REPLACED. ALSO, A VAPOR OR ODOR MAY BE NOTICED FROM THE LH AND/OR RH FRONT DOOR LOCK SWITCH AREA.

CAUSE:

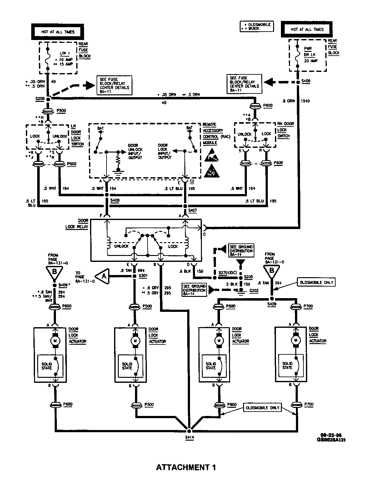
CONTACT OF THE BODY MAIN HARNESS WITH A PROTRUDING BOLT WITHIN THE LH FRONT DOOR AND/OR RH FRONT DOOR MAY CAUSE DAMAGE TO THE HARNESS, RESULTING IN A SHORT CIRCUIT. THE SHORT IN TURN BLOWS I/P 1 FUSE IN THE REAR FUSE BLOCK AND MAY DAMAGE ONE OR BOTH DOOR LOCK ASSEMBLIES. THE SHORT MOST LIKELY WILL BE FOUND ON POWER DOOR LOCK/UNLOCK CIRCUITS 194 AND 195 (SEE ATTACMENT 1 - ELECTRICAL SCHEMATIC DIAGRAM).

CORRECTION:

IMPORTANT: SYSTEM DIAGNOSIS OF POWER DOOR LOCKS MAY BE FOUND IN SECTIONS 8A-130 AND 9K OF THE SERVICE MANUAL.

1. DISCONNECT NEGATIVE BATTERY CABLE.

2. REMOVE LH FRONT DOOR TRIM PANEL. REFER TO SECTION 10-6-4 OF THE SERVICE MANUAL.

3. INSPECT BODY MAIN HARNESS FOR DAMAGE AS FOLLOWS.

A. FOLLOW THE BODY MAIN HARNESS FROM THE FRONT DOOR PASS-THROUGH GROMMET TO THE POWER WINDOW REGULATOR MOTOR WHERE THE HARNESS BRANCHES OFF TO SEVERAL COMPONENTS (SEE FIGURES 1 AND 2). LOCATE THE POWER WINDOW REGULATOR MOTOR BOLTS. A NUT SECURES EACH BOLT, LEAVING APPROXIMATELY 1/4 INCH OF THE BOLT END EXPOSED.

B. EXAMINE THE FORWARD-MOST BOLT ON THE POWER WINDOW REGULATOR MOTOR AND CHECK IF IT TOUCHES THE BODY MAIN HARNESS IN THAT AREA. (THE HARNESS HAS A PLASTIC SNAP FASTENER HOLDING THE HARNESS IN THIS LOCATION.)

C. INSPECT THE HARNESS NEAR THIS BOLT FOR DAMAGE, CHAFFED OR DESTROYED INSULATION, EXPOSED WIRING AND EVIDENCE OF SHORTING.

4. REPEAT STEPS 2 AND 3 FOR THE RH FRONT DOOR.

5. IF THE HARNESS IS DAMAGED, REPAIR THE WIRING AS SPECIFIED IN SECTION 8A-5 OF THE SERVICE MANUAL.

6. INSIDE EACH FRONT DOOR, REPOSITION THE BODY MAIN HARNESS. LOOP THE HARNESS AROUND THE POWER WINDOW REGULATOR MOTOR, AWAY FROM THE BOLT THAT IS CAUSING WIRING DAMAGE. THE HARNESS HAS SUFFICIENT SLACK TO ALLOW THIS REPOSITIONING.

7. INSTALL LH AND RH FRONT DOOR TRIM PANELS. REFER TO SECTION 10-6-4 OF THE SERVICE MANUAL.

8. RECONNECT NEGATIVE BATTERY CABLE.

9. INSTALL GOOD I/P 1 FUSE IN REAR FUSE BLOCK.

10. VERIFY SYSTEM OPERATION ONCE ALL REPAIRS ARE COMPLETE. REFER TO SECTIONS 8A-130, 8A-132 AND 9K OF THE SERVICE MANUAL IF FURTHER DIAGNOSIS IS NEEDED.

WARRANTY INFORMATION:

FOR VEHICLES REPAIRED UNDER WARRANTY, USE:

LABOR OPERATION NUMBER: N6254/55 (RH/LH) LABOR TIME: 0.3 HR

FIGURES: 2 ATTACHMENTS: 1


Object Number: 76365  Size: MF


Object Number: 78694  Size: MF


Object Number: 76714  Size: FS

GENERAL MOTORS BULLETINS ARE INTENDED FOR USE BY PROFESSIONAL TECHNICIANS, NOT A "DO-IT-YOURSELFER". THEY ARE WRITTEN TO INFORM THOSE TECHNICIANS OF CONDITIONS THAT MAY OCCUR ON SOME VEHICLES, OR TO PROVIDE INFORMATION THAT COULD ASSIST IN THE PROPER SERVICE OF A VEHICLE. PROPERLY TRAINED TECHNICIANS HAVE THE EQUIPMENT, TOOLS, SAFETY INSTRUCTIONS AND KNOW-HOW TO DO A JOB PROPERLY AND SAFELY. IF A CONDITION IS DESCRIBED, DO NOT ASSUME THAT THE BULLETIN APPLIES TO YOUR VEHICLE, OR THAT YOUR VEHICLE WILL HAVE THAT CONDITION. SEE A GENERAL MOTORS DEALER SERVICING YOUR BRAND OF GENERAL MOTORS VEHICLE FOR INFORMATION ON WHETHER YOUR VEHICLE MAY BENEFIT FROM THE INFORMATION.

COPYRIGHT 1996 GENERAL MOTORS CORPORATION. ALL RIGHTS RESERVED.