GM Service Manual Online
For 1990-2009 cars only

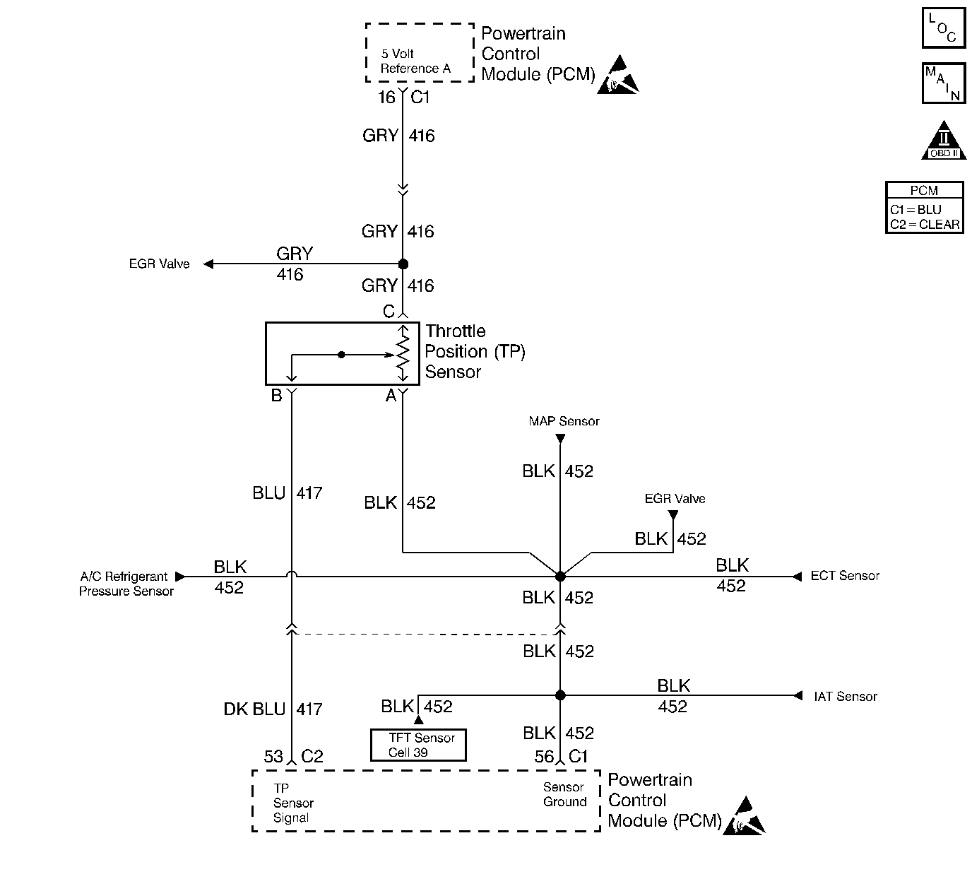
Object Number: 12261  Size: LF
Engine Controls Components
PCM MAP, TP, ECT, IAT, and A/C Pressure Switch
OBD II Symbol Description Notice
Handling ESD Sensitive Parts Notice
Handling ESD Sensitive Parts Notice

Circuit Description

The Throttle Position (TP) sensor circuit provides a voltage signal that changes relative to throttle blade angle. The signal voltage will vary from below 1 volt at closed throttle to about 4 volts at Wide Open Throttle (WOT). The TP signal is one of the most important inputs used by the PCM for fuel control and most of the PCM-controlled outputs. DTC P0123 will set when the PCM detects an excessively high signal voltage on the throttle position sensor signal circuit.

Conditions for Setting the DTC

    • The engine is running.
    • TP sensor signal voltage is greater than 4.71 volts.
    • The above conditions are present for at least 1 second.

Action Taken When the DTC Sets

    • The PCM will illuminate the malfunction indicator lamp (MIL) during the first trip in which the diagnostic test has been run and failed.
    • The PCM will store conditions which were present when the DTC set as Freeze Frame and Failure Records data.

Conditions for Clearing the MIL/DTC

    • The PCM will turn OFF the MIL during the third consecutive trip in which the diagnostic has been run and passed.
    • The History DTC will clear after 40 consecutive warm-up cycles have occurred without a malfunction.
    • The DTC can be cleared by using the scan tool.

Diagnostic Aids

Check for the following conditions:

    • Poor connection at PCM.
        Inspect harness connectors for backed out terminals, improper mating, broken locks, improperly formed or damaged terminals, and poor terminal to wire connection.
    • Damaged harness.
        Inspect the wiring harness for damage. If the harness appears to be OK, observe the TP sensor display on the scan tool while moving connectors and wiring harnesses related to the TP sensor. A change in the display will indicate the location of the malfunction.
    • Malfunctioning TP sensor.
        With the key ON, engine not running, observe the TP sensor display on the scan tool while slowly depressing the accelerator to wide open throttle. If a voltage over 4.71 volts is seen at any point in normal accelerator travel, replace the TP sensor.

If DTC P0123 cannot be duplicated, the information included in the Fail Records data can be useful in determining vehicle mileage since the DTC was last set. If it is determined that the DTC occurs intermittently, performing the DTC P1121 Diagnostic Chart may isolate the cause of the malfunction.

Test Description

Number(s) below refer to the Step number(s) on the Diagnostic Table:

  1. Components that share the TP sensor 5 volt reference A circuit include the following devices:

  2. • The EGR valve.
    • The MAP sensor.
    • Disconnect these components one at a time while observing the TP sensor display on the scan tool. If the reading changes drastically when one of these components is disconnected, replace the component that affected the reading.
  3. This vehicle is equipped with a PCM which utilizes an Electrically Erasable Programmable Read Only Memory (EEPROM). When the PCM is being replaced, the new PCM must be programmed. Refer to PCM Replacement and Programming Procedures in Powertrain Control Module (PCM) and Sensors.

DTC P0123 - TP Sensor Circuit High Voltage

Step

Action

Value(s)

Yes

No

1

Was the Powertrain On-Board Diagnostic (OBD) System Check performed?

--

Go to Step 2

Go to the Powertrain On Board Diagnostic (OBD) System Check

2

  1. Turn ON the ignition switch.
  2. With the throttle closed, observe the TP Sensor display on the scan tool.

Is TP Sensor greater than the specified value?

4.7 V

Go to Step 4

Go to Step 3

3

  1. Review and record scan tool Fail Records data.
  2. Operate vehicle within Fail Records conditions.
  3. Using a scan tool, monitor Specific DTC info for DTC P0123.

Does scan tool indicate DTC P0123 failed?

--

Go to Step 4

Refer to Diagnostic Aids

4

  1. Disconnect the TP sensor electrical connector.
  2. Observe the TP Sensor display on the scan tool.

Is TP Sensor near the specified value?

0 V

Go to Step 5

Go to Step 6

5

Probe the sensor ground circuit at the TP sensor harness connector with a test light connected to B+.

Is the test light ON?

--

Go to Step 7

Go to Step 10

6

  1. Turn OFF the ignition switch.
  2. Disconnect the PCM.
  3. Turn ON the ignition switch and check for a short to voltage on the TP sensor signal circuit.
  4. If the TP sensor signal circuit is shorted, repair it as necessary. Refer to Repair Procedures in Electrical Diagnosis.

Was a problem found?

--

Go to Step 14

Go to Step 13

7

  1. Turn ON the ignition switch.
  2. Monitor the TP Sensor scan tool display while disconnecting each of the components that share the 5 volt reference A circuit (one at a time). Refer to Test Description .
  3. If the TP Sensor scan tool display changes, replace the component that caused the display to change when disconnected.

Did disconnecting any of these components cause the TP Sensor display to change?

--

Go to Step 14

Go to Step 8

8

  1. Turn OFF the ignition switch.
  2. Disconnect the PCM.
  3. Turn ON the ignition switch.
  4. Check the 5 volt reference A circuit for a short to voltage.
  5. If a problem is found, repair as necessary. Refer to Repair Procedures in Electrical Diagnosis.

Was a problem found?

--

Go to Step 14

Go to Step 9

9

  1. Check for poor terminal connections at the TP sensor.
  2. If a problem is found, repair as necessary. Refer to Repair Procedures in Electrical Diagnosis.

Was a problem found?

--

Go to Step 14

Go to Step 12

10

  1. Turn OFF the ignition switch.
  2. Disconnect the PCM.
  3. Check the sensor ground circuit for an open.
  4. If a problem is found, repair as necessary. Refer to Repair Procedures in Electrical Diagnosis.

Was a problem found?

--

Go to Step 14

Go to Step 11

11

  1. Check the sensor ground circuit for a poor terminal connection at the PCM.
  2. If a problem is found, repair as necessary. Refer to Repair Procedures in Electrical Diagnosis.

Was a problem found?

--

Go to Step 14

Go to Step 13

12

Replace the TP sensor. Refer to Throttle Position Sensor Replacement .

Is action complete?

--

Go to Step 14

--

13

Replace the PCM.

Important: The replacement PCM must be programmed. Refer to Powertrain Control Module Replacement/Programming .

Is action complete?

--

Go to Step 14

--

14

  1. Review and record scan tool Fail Records data.
  2. Clear DTCs
  3. Operate the vehicle within Fail Records conditions.
  4. Using a scan tool, monitor Specific DTC info for DTC P0123.

Does scan tool indicate DTC P0123 failed?

--

Go to Step 4

System OK