GM Service Manual Online
For 1990-2009 cars only
Makes
🢒
Buick
🢒
1998
🢒
Riviera
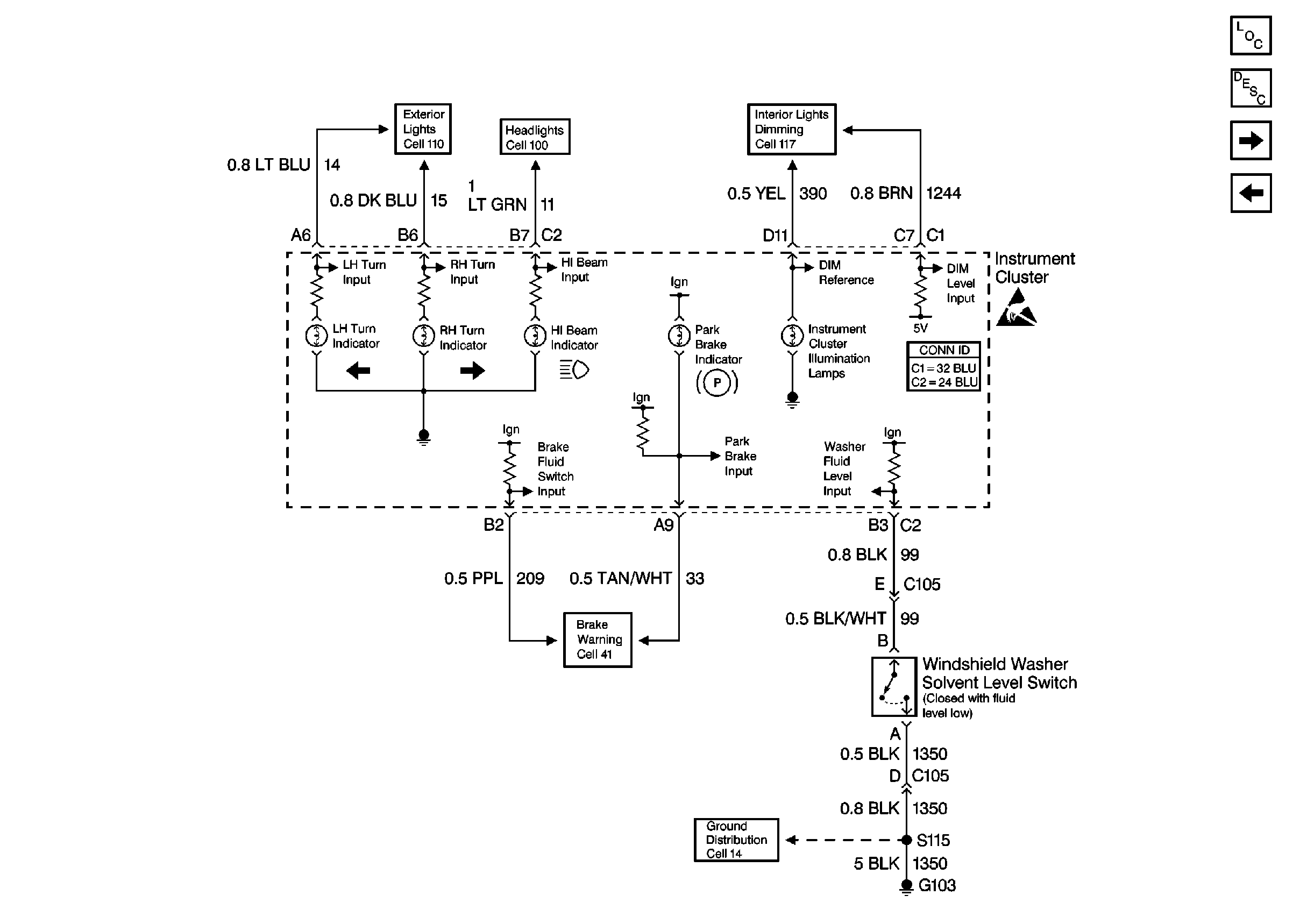
🢒 Cell 81: Washer Fluid Level Switch
Cell 81: Washer Fluid Level Switch
Cell 81: Washer Fluid Level Switch
Instrument Panel, Gages, and Console Component Views
Cell 81: Airbag Indicator
Cell 81: Body Control Module (MALL)
Interior Lights Dimming Schematics Buick
Handling ESD Sensitive Parts Notice
Ground Distribution Schematics
Exterior Lights Schematics Buick
Headlights Schematics Buick