GM Service Manual Online
For 1990-2009 cars only
Makes
🢒
Buick
🢒
1998
🢒
Riviera
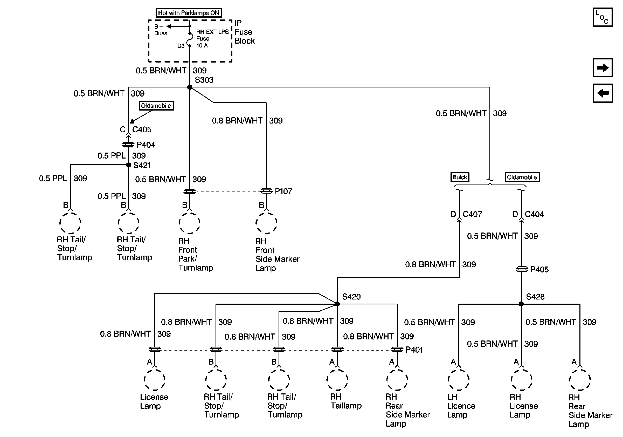
🢒 Cell 10: RH EXT LPS Fuse
Cell 10: RH EXT LPS Fuse
Cell 10: RH EXT LPS Fuse
Power and Grounding Components
Cell 10: LH EXT LPS Fuse
Cell 10: OXY SEN Fuse (Buick)
Cell 10: Battery Power