GM Service Manual Online
For 1990-2009 cars only
Makes
🢒
Buick
🢒
1998
🢒
Riviera
🢒 Cell 34: Multifunction Lever
Cell 34: Multifunction Lever
Cell 34: Multifunction Lever
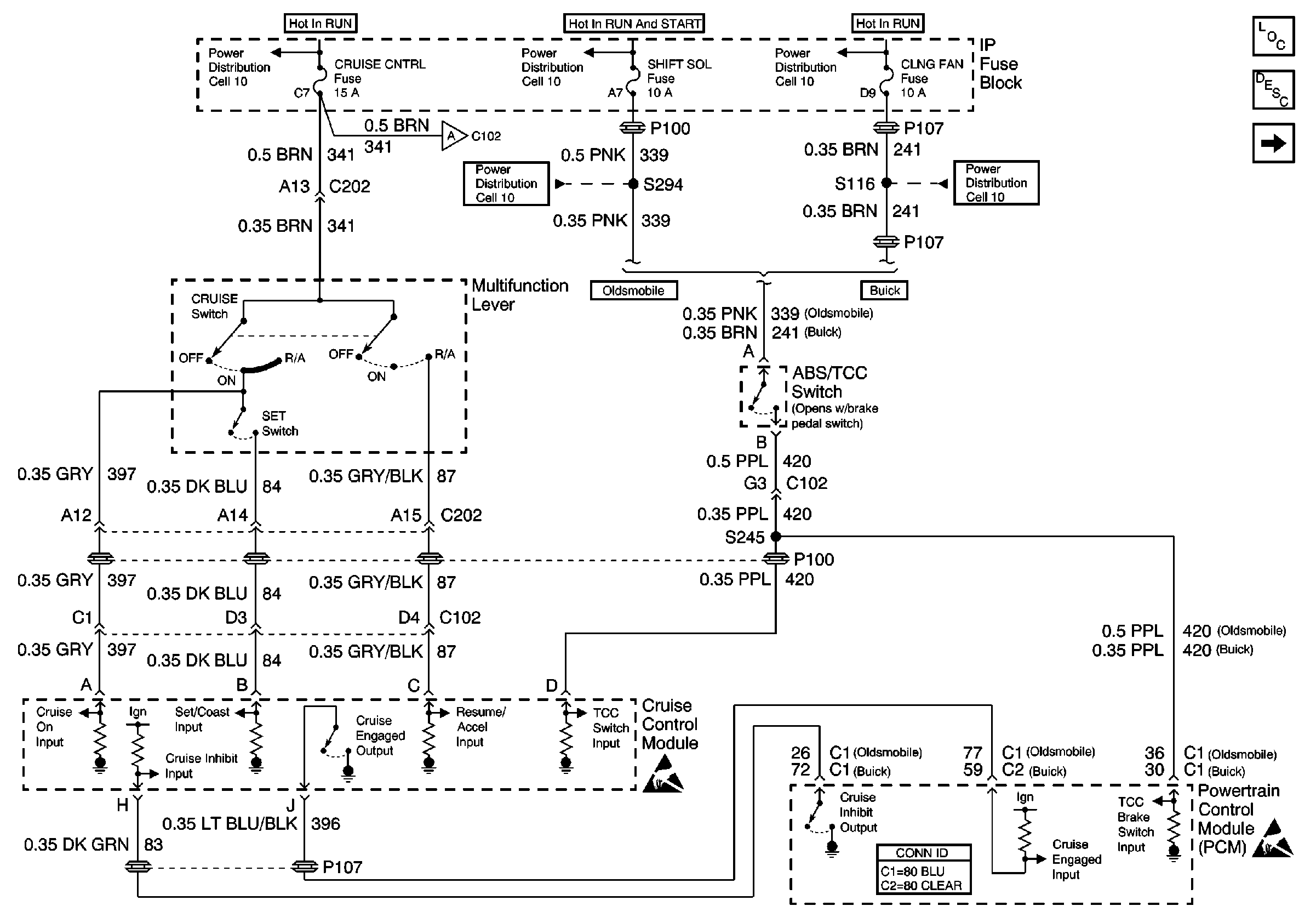
Cruise Control Components
Cruise Control System Circuit Description
Cell 34: Cruise Module Power, Ground and VSS
Power Distribution Schematics
Power Distribution Schematics
Power Distribution Schematics
Powertrain Control Module Connector End Views
Handling ESD Sensitive Parts Notice
Handling ESD Sensitive Parts Notice
Power Distribution Schematics