GM Service Manual Online
For 1990-2009 cars only
Makes
🢒
Buick
🢒
1998
🢒
Riviera
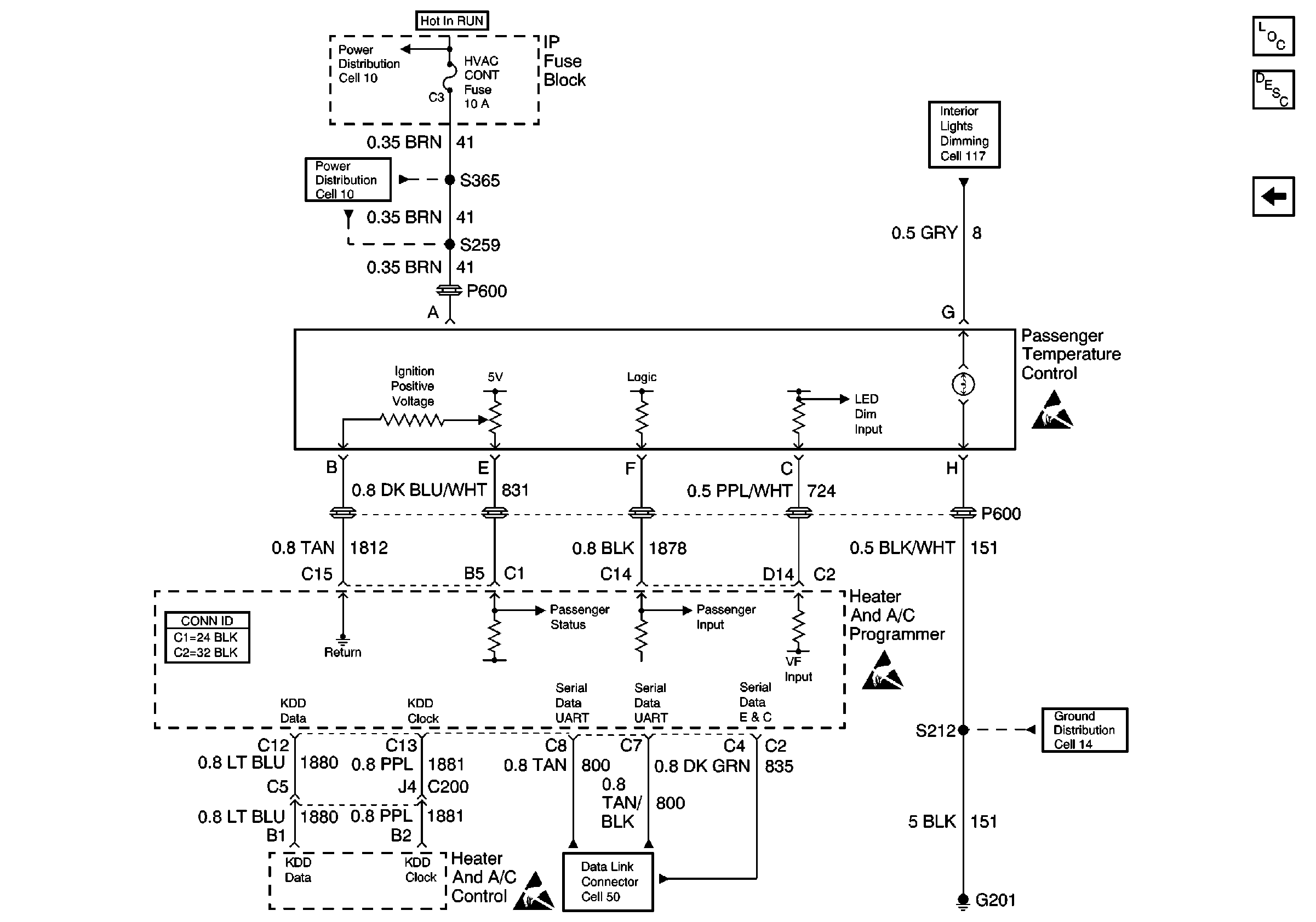
🢒 Cell 68: Passenger Temperature Control
Cell 68: Passenger Temperature Control
Cell 68: Passenger Temperature Control
HVAC Temperature Controls Circuit Description
HVAC Components
Cell 68: Temperature Sensor
Power Distribution Schematics
Power Distribution Schematics
Interior Lights Schematics Buick
HVAC Connector End Views
Data Link Connector Schematics
Ground Distribution Schematics
Handling ESD Sensitive Parts Notice
Handling ESD Sensitive Parts Notice
Handling ESD Sensitive Parts Notice