GM Service Manual Online
For 1990-2009 cars only
Makes
🢒
Buick
🢒
1998
🢒
Riviera
🢒 Cell 76: RH Rear Junction Block
Cell 76: RH Rear Junction Block
Cell 76: RH Rear Junction Block
Instrument Panel, Gages, and Console Component Views
Audible Warnings Circuit Description
Cell 76: IP Fuse Block
Handling ESD Sensitive Parts Notice
Body Control System Connector End Views
Powertrain Control Module Connector End Views
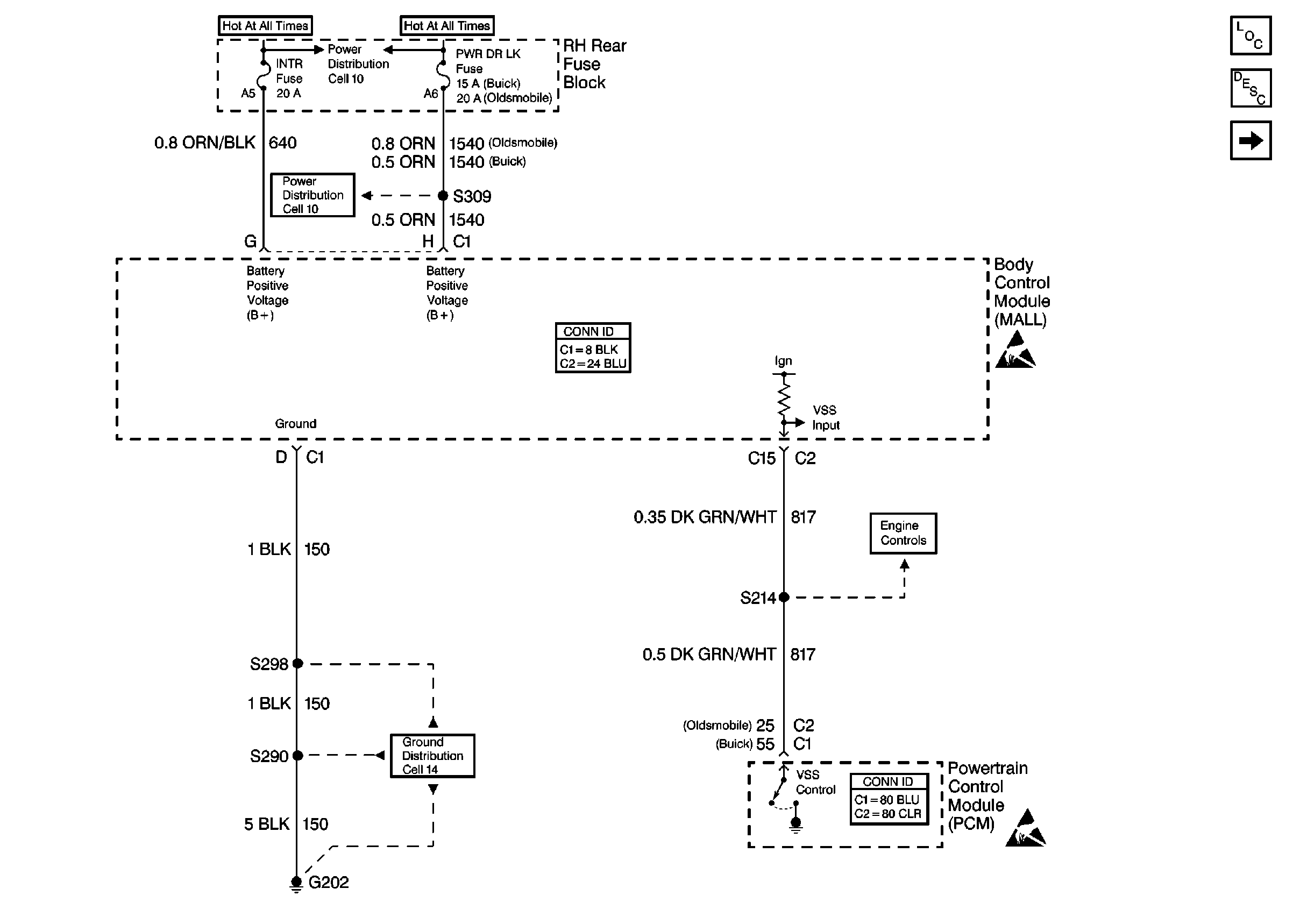
Power Distribution Schematics
Instrument Cluster: Analog Schematics
Ground Distribution Schematics
Engine Controls Schematics
Handling ESD Sensitive Parts Notice