GM Service Manual Online
For 1990-2009 cars only
Makes
🢒
Buick
🢒
1998
🢒
Riviera
🢒 Cell 81: IP Fuse Block
Cell 81: IP Fuse Block
Cell 81: IP Fuse Block
Instrument Panel, Gages, and Console Component Views
Cell 81: Fuel Tank Unit
Power Distribution Schematics
Power Distribution Schematics
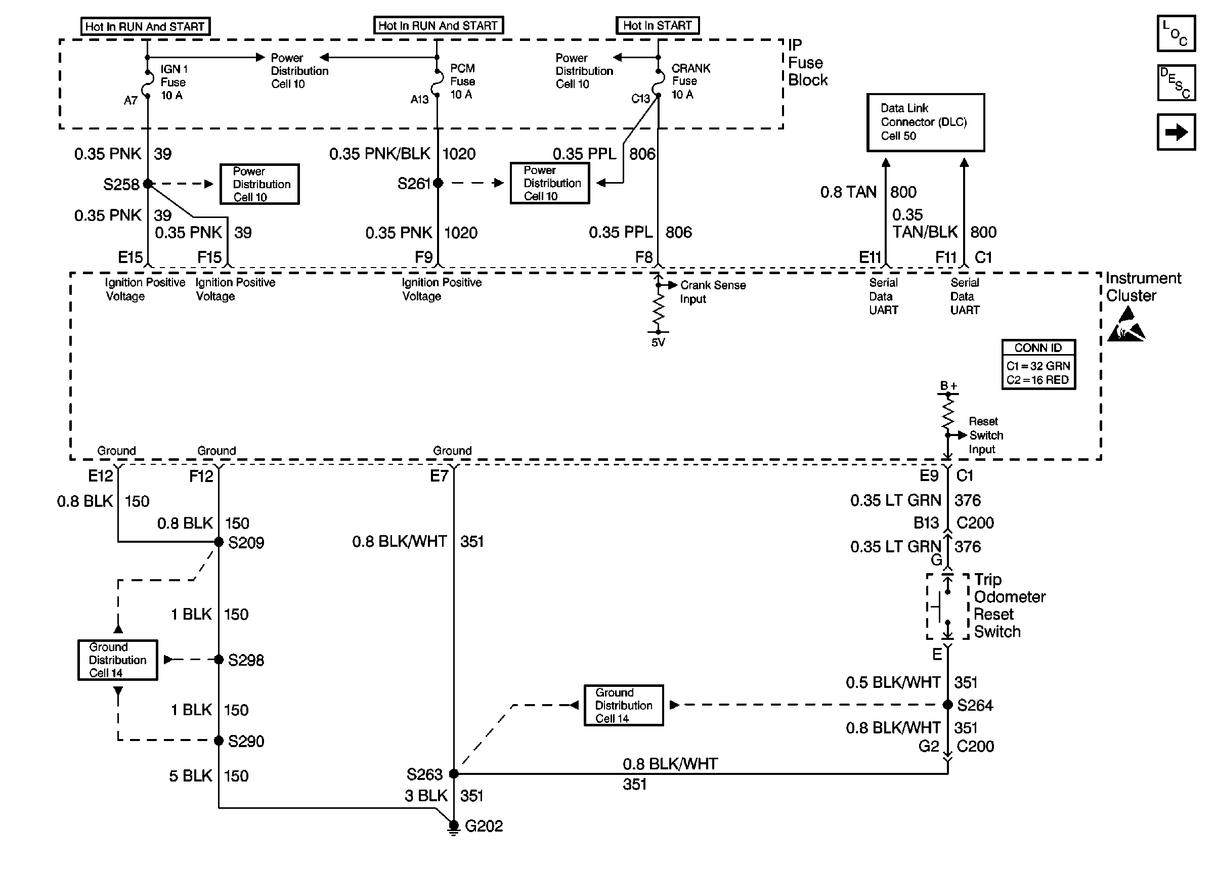
Instrument Cluster: Analog Schematics
Instrument Cluster: Analog Schematics
Ground Distribution Schematics
Ground Distribution Schematics
Engine Controls Schematics
Engine Controls Schematics
Data Link Connector Schematics
Handling ESD Sensitive Parts Notice