GM Service Manual Online
For 1990-2009 cars only
Makes
🢒
Buick
🢒
1998
🢒
Riviera
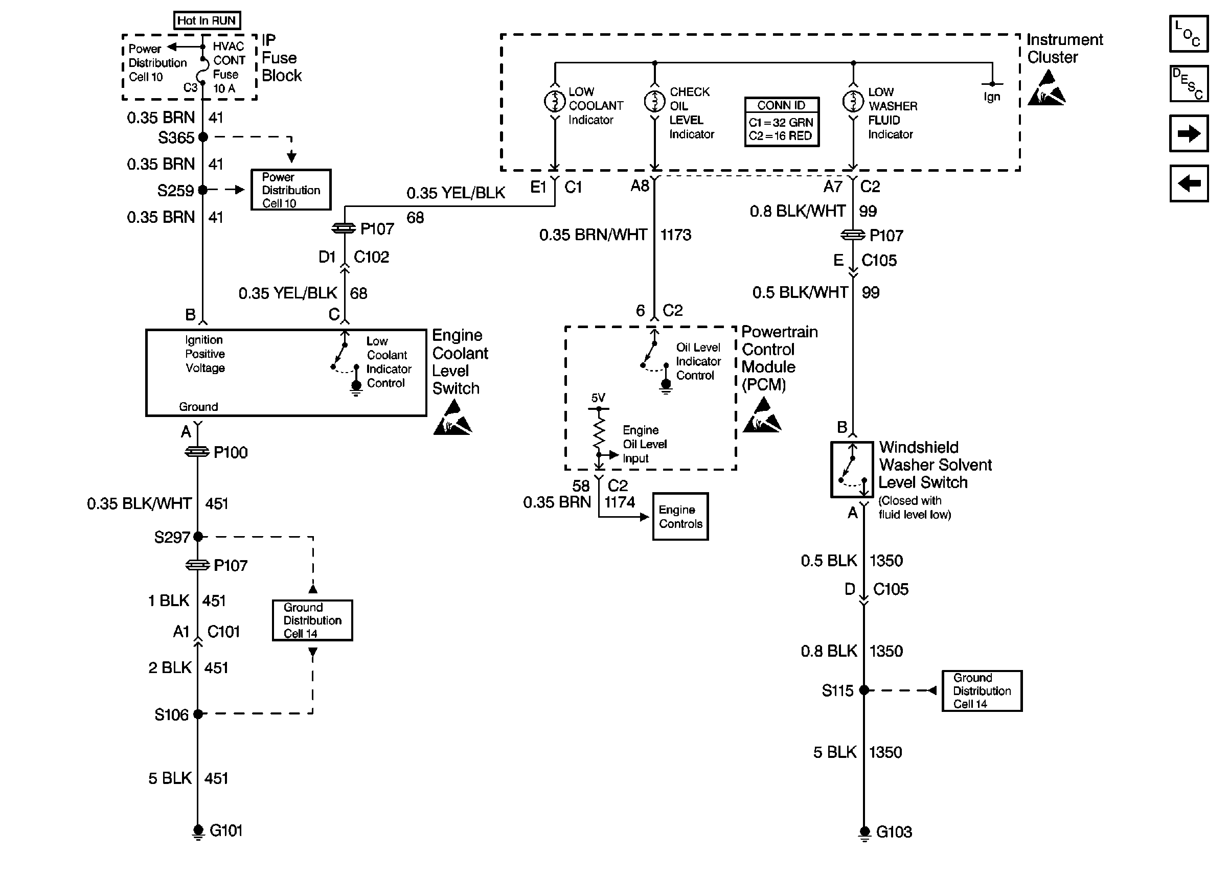
🢒 Cell 81: Coolant Level Switch
Cell 81: Coolant Level Switch
Cell 81: Coolant Level Switch
Instrument Panel, Gages, and Console Component Views
Cell 81: Speedometer
Cell 81: Instrument Cluster Illumination Lamps, Turn, HI Beam, Seat Belt, DOOR AJAR Indicators
Power Distribution Schematics
Ground Distribution Schematics
Ground Distribution Schematics
Engine Controls Schematics
Handling ESD Sensitive Parts Notice
Handling ESD Sensitive Parts Notice
Handling ESD Sensitive Parts Notice