GM Service Manual Online
For 1990-2009 cars only

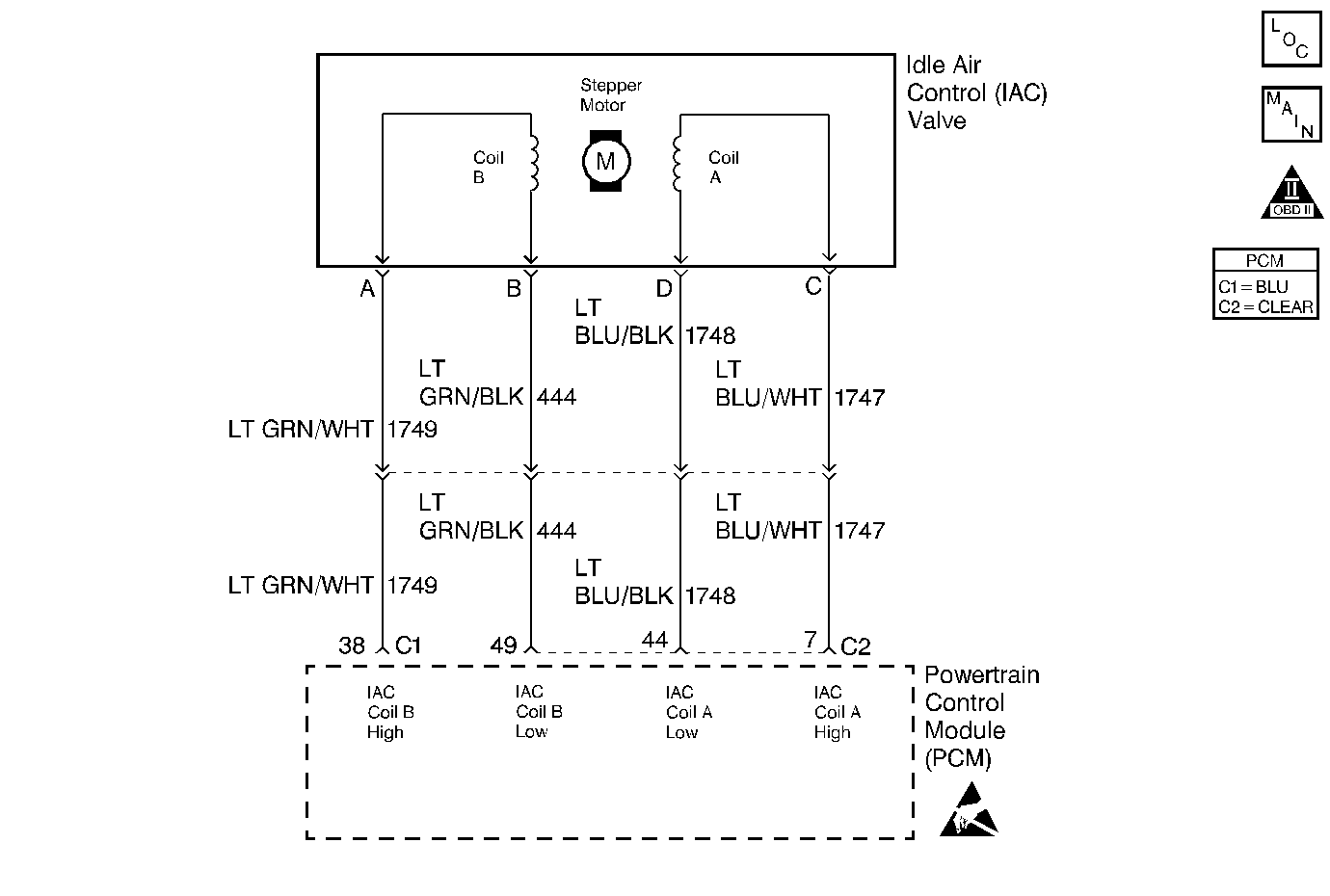
Object Number: 197589  Size: MF
Engine Controls Components
Cell 20: MAF, IAC, Knock Sensors
OBD II Symbol Description Notice

Circuit Description

The PCM controls engine idle speed by adjusting the position of the Idle Air Control (IAC) motor pintle. The IAC is a bi-directional motor driven by two coils. The PCM sends pulses (steps) to the IAC to extend or retract the IAC pintle into a passage in the throttle body to decrease or increase air flow. The commanded IAC position (displayed in counts) can be monitored on the scan tool; a higher number of counts indicates more commanded airflow (pintle retracted) This method allows highly accurate control of idle speed and quick response to changes in engine load. If the PCM detects a condition where too low of an idle speed is present and the PCM is unable to adjust idle speed by increasing the IAC counts, DTC P0506 will set indicating a problem with the idle control system.

Conditions for Setting the DTC

    • No VSS, TP sensor, EVAP system, EVAP solenoid, misfire, IAT sensor, MAP sensor, fuel trim, fuel injector, EGR pintle position, EGR flow, ECT sensor, CKP sensor, or MAF sensor DTCs set.
    • System voltage is between 9 and 16 volts.
    • Engine Coolant Temperature is greater than 70°C (158°F).
    • The engine has been running for at least 5 seconds.
    • Vehicle Speed is less than 5 km/h (3 MPH).
    • Intake Air Temperature is greater than -20°C (-4°F).
    • The throttle is closed.
    • Engine Speed is more than 100 RPM lower than Desired Idle (negative idle speed error greater than 100 RPM).
    • The above conditions are present for longer than 15 seconds.

Action Taken When the DTC Sets

    • The PCM will illuminate the malfunction indicator lamp (MIL) during the second consecutive trip in which the diagnostic test has been run and failed.
    • The PCM will store conditions which were present when the DTC set as Freeze Frame and Failure Records data.

Conditions for Clearing the MIL/DTC

    • The PCM will turn OFF the MIL during the third consecutive trip in which the diagnostic has been run and passed.
    • The History DTC will clear after 40 consecutive warm-up cycles have occurred without a malfunction.
    • The DTC can be cleared by using the scan tool.

Diagnostic Aids

Check for the following conditions:

    • Poor connection at PCM or IAC motor.
        Inspect harness connectors for backed out terminals, improper mating, broken locks, improperly formed or damaged terminals, and poor terminal to wire connection.
    • Damaged harness.
        Inspect the wiring harness for damage.
    • Restricted air intake system.
        Check for a possible collapsed air intake duct, restricted air filter element, or foreign objects blocking the air intake system.
    • Throttle body.
        Check for objects blocking the IAC passage or throttle bore, excessive deposits in the IAC passage and on the IAC pintle, and excessive deposits in the throttle bore and on the throttle plate.
    • Large vacuum leak.
        Check for a condition that causes a large vacuum leak, such as a incorrectly installed or malfunctioning crankcase ventilation valve or brake booster hose disconnected.

Reviewing the Fail Records vehicle mileage since the diagnostic test last failed may help determine how often the condition that caused the DTC to be set occurs. This may assist in diagnosing the condition.

Test Description

Number(s) below refer to the step number(s) on the Diagnostic Table.

  1. This vehicle is equipped with a PCM which utilizes an Electrically Erasable Programmable Read Only Memory (EEPROM). When the PCM is being replaced, the new PCM must be programmed.

DTC P0506 - Idle Air Control System RPM Low

Step

Action

Value(s)

Yes

No

1

Was the Powertrain On-Board Diagnostic (OBD) System Check performed?

--

Go to Step 2

Go to the Powertrain On Board Diagnostic (OBD) System Check

2

Are any other DTC(s) set?

--

Diagnose the other DTC first - Go to Powertrain Control Module Diagnosis

Go to Step 3

3

  1. Start the engine.
  2. Turn OFF all accessories (A/C, Rear defroster etc.).
  3. Using a scan tool, command RPM up to 1500, down to 650, and then up to 1500 while monitoring Engine Speed on the scan tool.

Does Engine Speed remain within the specified value of Desired Idle for each RPM command?

± 100 RPM

Go to Diagnostic Aids

Go to Step 4

4

  1. Disconnect the IAC.
  2. Install a J 37027-A IAC System Monitor.
  3. With the engine running, command RPM up to 1500, down to 650, and then up to 1500 while observing the IAC System Monitor node lights.

Does each node light cycle red and green (never OFF)?

--

Go to Step 6

Go to Step 5

5

  1. Turn OFF the ignition switch.
  2. Disconnect the PCM.
  3. Turn ON the ignition switch.
  4. Check the following circuits for an open, short to voltage, or short to ground:
  5. • IAC A Low.
    • IAC A High.
    • IAC B Low.
    • IAC B High.
  6. If a problem is found, repair as necessary. Refer to Wiring Repairs in Wiring Systems.

Was a problem found?

--

Go to Step 11

Go to Step 9

6

  1. Visually/physically inspect for the following conditions:
  2. • Throttle body tampering (throttle lever stop screw turned).
    • Check for a possible collapsed air intake duct, restricted air filter element, or foreign objects blocking the air intake system.
    • Remove the IAC valve. Refer to Idle Air Control Valve Replacement .
    • Check for objects blocking the IAC passage or throttle bore, excessive deposits in the IAC passage and on the IAC pintle, and excessive deposits in the throttle bore and on the throttle plate.
  3. If a problem is found, repair as necessary.

Was a problem found?

--

Go to Step 11

Go to Step 7

7

  1. Check for a poor connection at the IAC harness connector.
  2. If a problem is found, repair as necessary. Refer to Intermittents and Poor Connections Diagnosis in Wiring Systems.

Was a problem found?

--

Go to Step 11

Go to Step 8

8

Replace the IAC valve. Refer to Idle Air Control Valve Replacement .

Is action complete?

--

Go to Step 11

--

9

  1. Check for a poor connection at the PCM harness connector.
  2. If a problem is found, repair as necessary. Refer to Intermittents and Poor Connections Diagnosis in Wiring Systems.

Was a problem found?

--

Go to Step 11

Go to Step 10

10

Replace the PCM.

Important:: The replacement PCM must be programmed. Refer to Powertrain Control Module Replacement/Programming .

Is action complete?

--

Go to Step 11

--

11

  1. Start the engine.
  2. All accessories OFF (A/C, Rear defroster etc.).
  3. Using a scan tool, command RPM up to 1500, down to 650, and then up to 1500 while monitoring Engine Speed on the scan tool.

Does Engine Speed remain within the specified value of Desired Idle for each RPM command?

± 100 RPM

System OK

Go to Step 2