GM Service Manual Online
For 1990-2009 cars only

SERVICE MANUAL UPDATE-SEC. 8A HVAC VACUUM HOSE COLORS REV.

APPLICATION:

===========

1993 "J/L" SERIES (CHEVROLET ONLY) 1993 "N" SERIES

HVAC VACUUM HOSE COLORS NEED TO BE REVISED FOR THE SERVICE MANUALS REFERENCED (SECTION 8A).

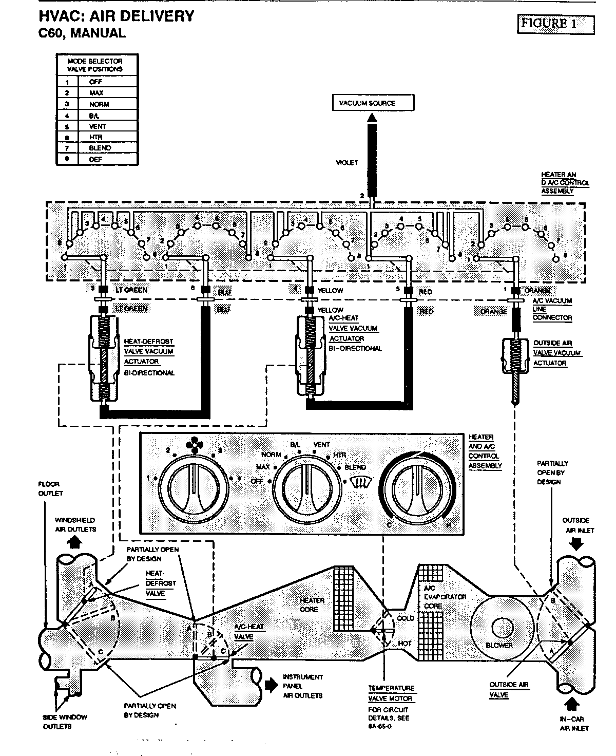
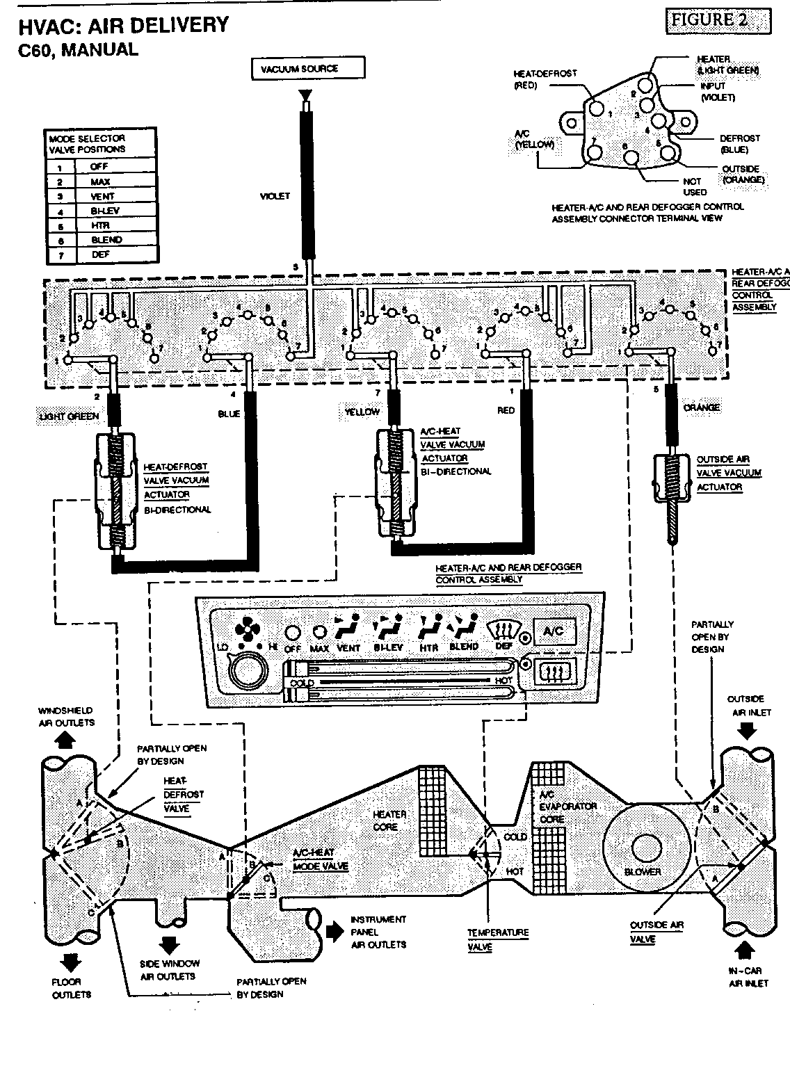
THE ATTACHED FIGURES SHOW THE CORRECT HOSE COLOR REFERENCING.

FIGURE 1, (PG. 65-1) - CHEVROLET "L" SERIES FIGURE 2, (PGS. 60-1, 65-0) - CHEVROLET "J" SERIES FIGURE 3, (PG. 65-0) - ALL "N" SERIES


Object Number: 76420  Size: FS


Object Number: 78802  Size: FS


Object Number: 77215  Size: FS

GENERAL MOTORS BULLETINS ARE INTENDED FOR USE BY PROFESSIONAL TECHNICIANS, NOT A "DO-IT-YOURSELFER". THEY ARE WRITTEN TO INFORM THOSE TECHNICIANS OF CONDITIONS THAT MAY OCCUR ON SOME VEHICLES, OR TO PROVIDE INFORMATION THAT COULD ASSIST IN THE PROPER SERVICE OF A VEHICLE. PROPERLY TRAINED TECHNICIANS HAVE THE EQUIPMENT, TOOLS, SAFETY INSTRUCTIONS AND KNOW-HOW TO DO A JOB PROPERLY AND SAFELY. IF A CONDITION IS DESCRIBED, DO NOT ASSUME THAT THE BULLETIN APPLIES TO YOUR VEHICLE, OR THAT YOUR VEHICLE WILL HAVE THAT CONDITION. SEE A GENERAL MOTORS DEALER SERVICING YOUR BRAND OF GENERAL MOTORS VEHICLE FOR INFORMATION ON WHETHER YOUR VEHICLE MAY BENEFIT FROM THE INFORMATION.

COPYRIGHT 1993 GENERAL MOTORS CORPORATION. ALL RIGHTS RESERVED.