GM Service Manual Online
For 1990-2009 cars only
Makes
🢒
Cadillac
🢒
2003
🢒
CTS
🢒
Body and Accessories
🢒
Navigation Systems
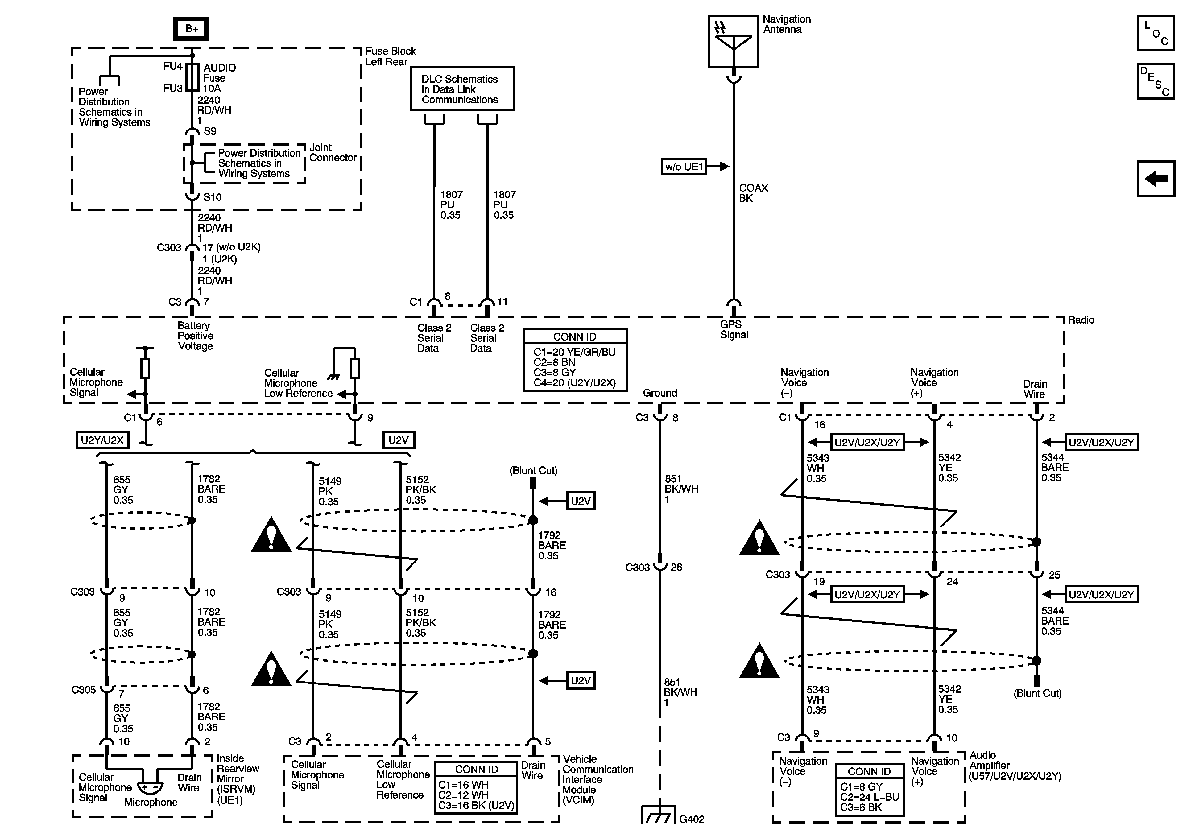
🢒 Navigation System Schematics
Figure
1:
Radio and RCA Jack Signals
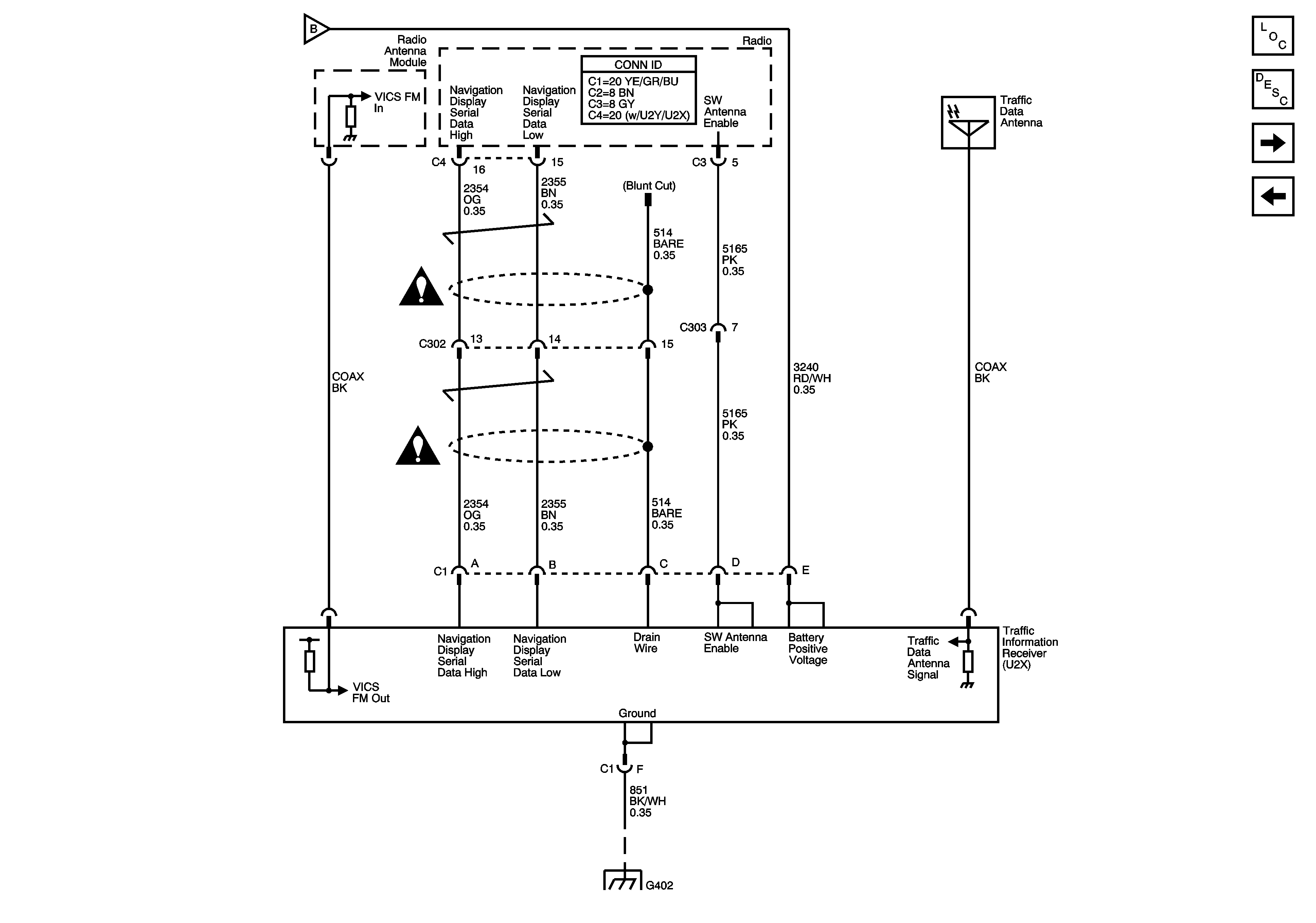
Figure
2:
Traffic Information Receiver
Figure
3:
GPS Antenna, Radio