GM Service Manual Online
For 1990-2009 cars only

Base Brake System

Under normal operating conditions, the brake system operates using conventional braking by the following means:

    • The brake pedal force
    • The vacuum booster
    • The master cylinder

The ABS functions much like a standard brake system. The brake pressure generated by the master cylinder passes through the Brake Pressure Modulator Valve (BPMV) to the wheel brakes unaffected by the ABS during normal driving conditions.

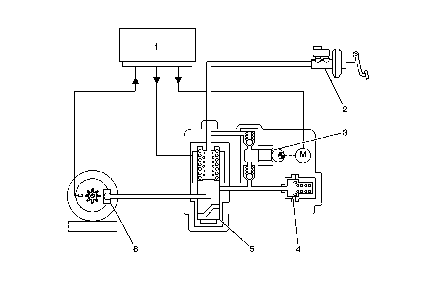
Pressure Increase


Object Number: 174233  Size: MF
(1)EBTCM
(2)Brake Master Cylinder
(3)Return Pump
(4)Pressure Reservoir
(5)Solenoid Valve
(6)Wheel Caliper

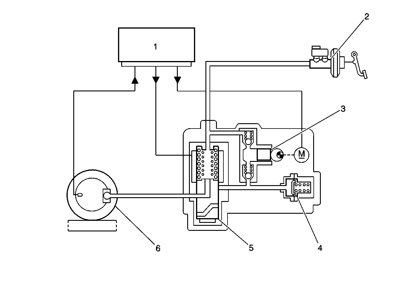
Pressure Hold


Object Number: 174235  Size: MF
(1)EBTCM
(2)Brake Master Cylinder
(3)Return Pump
(4)Pressure Reservoir
(5)Solenoid Valve
(6)Wheel Caliper

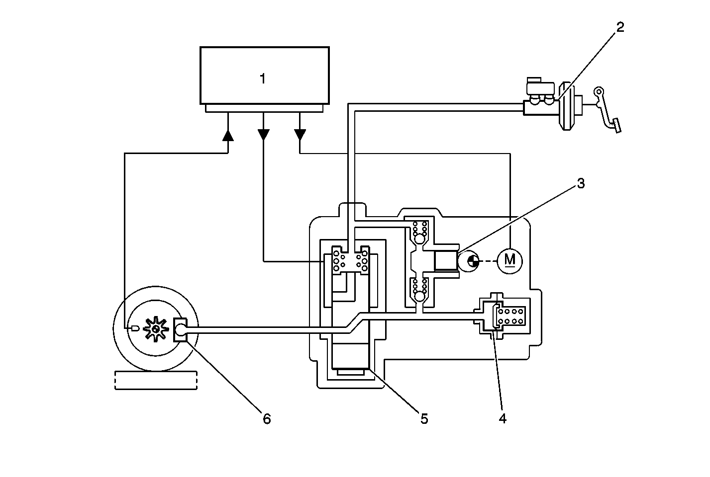
Pressure Decrease


Object Number: 174237  Size: MF
(1)EBTCM
(2)Brake Master Cylinder
(3)Return Pump
(4)Pressure Reservoir
(5)Solenoid Valve
(6)Wheel Caliper

Antilock Brake System (ABS)

The ABS enters antilock mode if wheel locking tendency is noted during a brake application. Hydraulic pressure in the individual front circuits and the rear circuit is modulated to prevent the wheels from locking during antilock braking. This system provides a separate hydraulic line and solenoid valve for each front wheel and provides one hydraulic line and solenoid valve for both rear wheels. The ABS can perform the following:

    • Decrease hydraulic pressure to the wheel brakes.
    • Hold hydraulic pressure to the wheel brakes.
    • Increase hydraulic pressure to the wheel brakes. It cannot increase hydraulic pressure above the amount which is transmitted by the master cylinder during braking.

A series of rapid pulsations are felt in the brake pedal during antilock braking. The rapid changes in position of the individual solenoid valves as they respond to their desired wheel position cause the pulsations. This pedal pulsation is present during antilock braking only and the pedal pulsation will stop when normal braking is resumed or will stop when the vehicle comes to a stop. A ticking or popping noise may be heard as the solenoid valves cycle rapidly. The tires may make intermittent chirping noises as they approach lock-up during antilock braking on dry pavement. These noises and pedal pulsations are considered normal during antilock operation.

Vehicles equipped with ABS may be stopped by applying normal force to the brake pedal. Brake pedal operation during normal braking should be no different than pervious vacuum-boost systems. The brake pedal may rise even as the brakes are being applied when the antilock brake system is active. The rising of the brake pedal as the brakes are being applies when the antilock brake system is active is normal. Maintain a constant force on the pedal to provide the shortest stopping distance while maintaining vehicle stability.

Pressure Increase

The Pressure Increase position of the solenoid valves is the normal operating position of the valves for braking. Brake fluid flows through the Brake Pressure Modulator Valve (BPMV) from the master cylinder to the caliper.

Pressure Hold

The Pressure Hold position causes the BPMV to stop pressure flow from the master cylinder to the wheel cylinder or caliper. The system pressure is held constant.

Pressure Decrease

The Pressure Decrease position of the solenoid valves is used to decrease the hydraulic pressure in a specific wheel circuit without decreasing the pressure in the rest of the system. The BPMV pumps brake fluid from a specific wheel circuit into the master cylinder circuit.

Traction Control System (TCS)

Traction control will not have any effect on the operation of the vehicle until the control module detects one or both of the rear wheels rotating faster than the front wheels. When the control module detects one or both of the rear wheels rotating faster than the front wheels the EBTCM signals the Engine Control Module (ECM) to reduce the torque to the rear wheels by performing the following:

    • By retarding the timing.
    • By turning off one or more fuel injectors.
    • By preventing transmission down-shifting if necessary.

The system will return full control to the operator once the rear wheels begin to rotate at the same speed as the front wheels. The operator may deactivate the TCS if desired. The TCS may be deactivated with the engine running by depressing the electronic traction control switch on the instrument panel. Depressing the electronic traction control switch on the instrument panel will cause the Traction Control (TC) lamp in the instrument cluster to illuminate. The system will remain deactivated until the ignition switch is cycled. Press the electronic traction control switch again to re-activate the system.

Tires and ABS with TCS

Spare Tires

Using the full size spare supplied with the vehicle will not affect the operation of the ABS or the TCS.

Replacement Tires

Refer to Tire Description in Tires and Wheels for information on replacement tires.

Warning/Indicator System Operation

The brake system continuously monitors all of its components. It uses several methods of determining a fault and notifying the driver of a system malfunction. A functional check of the ABS electrical circuitry is performed when the vehicle is started. As the vehicle speed reaches 6 km/h (4 mph) a functional check of the brake pressure modulator valve takes place. During this check, each valve is cycled and the pump motor is turned on briefly. The driver may hear and feel this check take place when the vehicle begins to move. This test will occur only once per ignition cycle and should be considered normal operation.

Two methods are used to inform the driver that a malfunction has occurred in the brake system. The BRAKE warning indicator and the ABS indicator, both located on the front of the instrument panel, will notify the driver if a problem exists in the brake system or if a problem exists with the antilock portion of the brake system. The TC indicator is also located on the instrument panel. The TC indicator will flash to inform the driver that traction control is in operation; or will turn on steady to inform the driver that a malfunction has occurred or that the system has been turned off. Indicator operation are described below.

Brake Warning Indicator

The BRAKE warning indicator in the instrument cluster illuminates to warn the driver of conditions in the brake system which may result in reduced braking ability. It also illuminates when the parking brake is applied or not fully released. Conditions which turn on the BRAKE warning indicator include the following:

    • The parking brake lever is not fully released: The parking brake indicator switch located on the parking brake lever will ground the BRAKE warning indicator circuit and cause the indicator to turn on if the parking brake lever is applied or not fully released.
    • The brake fluid level within the master cylinder reservoir drops below a safe level: The master cylinder reservoir contains a fluid level warning switch which senses when the brake fluid level in the reservoir drops below a pre-determined level. The fluid level warning switch will ground the BRAKE warning indicator circuit and turn on the indicator when a low brake fluid level is detected. This low fluid level may be caused by air intrusion in one of the hydraulic circuits or may be caused by a leak in one of the hydraulic circuits. The BRAKE warning indicator will stay illuminated until the condition has been repaired. Refer to Warning Systems in Hydraulic Brakes for more information.
    • The instrument panel bulb check: The BRAKE warning indicator turns on for approximately 3 seconds and then turns off when the ignition switch is first turned to the RUN position. The BRAKE warning indicator remains off with the ignition switch in the RUN position.

ABS Indicator

The ABS indicator is located in the instrument cluster. The ABS indicator illuminates if a malfunction in the ABS is detected by the Electronic Brake Traction Control Module (EBTCM). The ABS indicator informs the driver that a condition exists which results in turning off the antilock brake and traction control function. Normal braking with full power assist is available if only the ABS indicator is on. A problem may exist in the hydraulic brake system if the BRAKE warning and ABS indicators are on. Refer to Warning Systems in Hydraulic Brakes for more information. Conditions which cause the ABS indicator to turn on are as follows:

    • A detected ABS malfunction: The ABS indicator turns on when a problem has been found in the ABS. The ABS indicator indicates that the ABS has been disabled.
    • A instrument panel bulb check: The ABS indicator will turn on for approximately 3 seconds and then turn off when the ignition switch is turned to the RUN position. The ABS indicator should remain off with the ignition switch in the RUN position.

Important: 

   • Illumination of the BRAKE warning indicator may indicate reduced braking ability.
   • Illumination of the ABS indicator without the BRAKE warning indicator on indicates only that antilock braking is no longer available. Power assisted braking without antilock control is still available.
   • Refer to Brake Warning System Check in Hydraulic Brakes for diagnosis of any condition which causes the BRAKE warning indicator to illuminate.
   • Refer to A Diagnostic System Check for any condition which causes the ABS indicator to illuminate.

TC Indicator

The TC indicator is located in the instrument cluster. Flashing of the TC indicator indicates that traction control is active. This does not mean a malfunction has occurred or that service is needed. When the TC indicator turns on steady it indicates that a malfunction has occurred and indicates that the traction control system is disabled. The TC indicator will also turn on when the TCS is deactivated by the operator pressing the electronic traction control switch. The TC indicator will turn off if the ignition switch is cycled and a malfunction is not present, or the system is reactivated by pressing the electronic traction control switch. Conditions for the TC indicator to turn on are as follows:

    • A TCS malfunction is detected: The TC indicator turns on when a problem has been found in the TCS. The TC indicator indicates that the TCS has been disabled.
    • The TCS is active: The TC indicator flashes when ever the TCS is operating. The TC indicator stops flashing when the TCS is no longer active.
    • The TCS has been switched off by pressing the electronic traction control switch: The TC indicator will turn off and the TCS reactivated by pressing the switch again or the next time the ignition switch is turned to the RUN position.
    • Instrument panel bulb check: The TC indicator turns on for approximately 3 seconds and then turns off when the ignition switch is turned to the RUN position. The TC indicator should remain off with the ignition switch in the RUN position.

Indicator Locations


Object Number: 174239  Size: SF
(1)ABS Indicator
(2)TC Indicator

TCS Switch and TC Indicator


Object Number: 174250  Size: MF
(1)TC Indicator
(2)Electronic Traction Control Switch