GM Service Manual Online
For 1990-2009 cars only

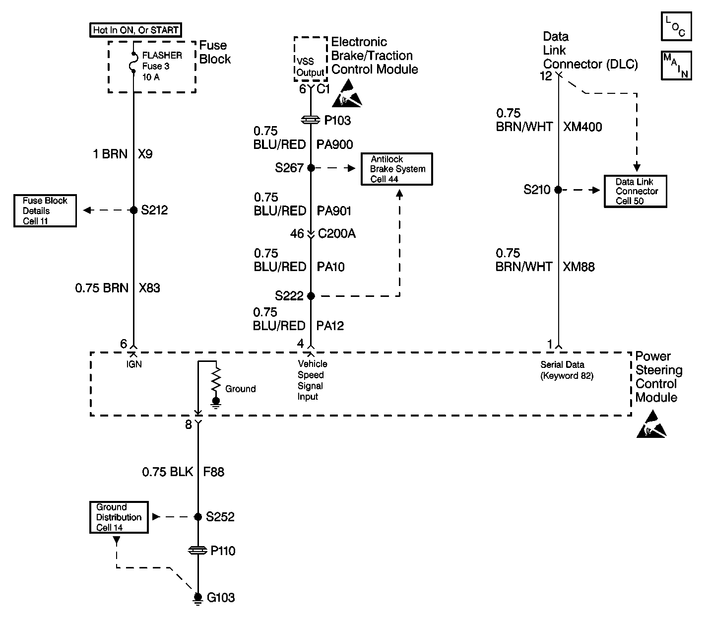
Object Number: 294884  Size: LF

Circuit Description

A processed speed signal is transmitted to the power steering control module (PSCM) from the electronic brake/traction control module (EBTCM). The PSCM uses the speed signal and the characteristic curve programmed in the microprocessor to determine the electric current variable for the power steering fluid flow control valve actuator.

Conditions for Setting the DTC

The power steering control module detects that the speed signal is no longer present.

Action Taken When the DTC Sets

The power steering assist will default to partial manual steering.

Conditions for Clearing the DTC

    • Conditions for the fault are no longer present. the system returns to normal.
    • Use the scan tool.

Diagnostic Aids

    • Check for system voltage at terminal 6 with the key on and the engine off.
    • Check the ground circuit at terminal 8. Typical voltage drop readings are 500mV or less. When measuring the resistance it should measure at close to 0 (zero) ohms.
    • Use Terminal Repair Kit J 38125-A or J 35616-A to gauge all terminal contacts. Check for damaged connectors and poor wire to terminal connections.
    • If the DTC is an intermittent DTC try performing the tests shown while wiggling wiring and connectors, this can often cause the malfunction to appear.

Test Description

The number(s) below refer to the step number(s) on the diagnostic table.

  1. This step checks to see if the speedometer is operating properly.

  2. This step checks for the speed signal input into the power steering control module.

  3. This step replaces the power steering control module.

Step

Action

Value(s)

Yes

No

1

Was the Variable Effort Steering System Check performed?

--

Go to Step 2

Go to Variable Effort Steering System Check

2

Does the speedometer operate properly?

--

Go to Step 3

Go to Speedometer and/or Odometer Inoperative in I/P, Guages and Console.

3

  1. Disconnect the power steering control module connector.
  2. Raise the drive wheels.
  3. Turn the ignition switch to the ON position.
  4. Use the DMM, on the AC scale, to measure the voltage between terminals 4 and 8 of the power steering control module connector while rotating the LH rear wheel.

Is the measured voltage within the specified value?

Greater than 1 VAC

Go to Step 5

Go to Step 4

4

  1. Locate an open or a high resistance in circuit PA12.
  2. Repair the open or the high resistance in circuit PA12.

Is the repair complete?

--

Go to Step 6

--

5

Replace the power steering control module. Refer to Power Steering Control Module Replacement

Is the replacement complete?

--

Go to Step 6

--

6

  1. Connect all connectors and components that were disconnected.
  2. Road test the vehicle.
  3. After road test, install the scan tool again.
  4. Check for DTC 21.

Is DTC 21 present?

--

Go to Variable Effort Steering System Check

System OK