GM Service Manual Online
For 1990-2009 cars only

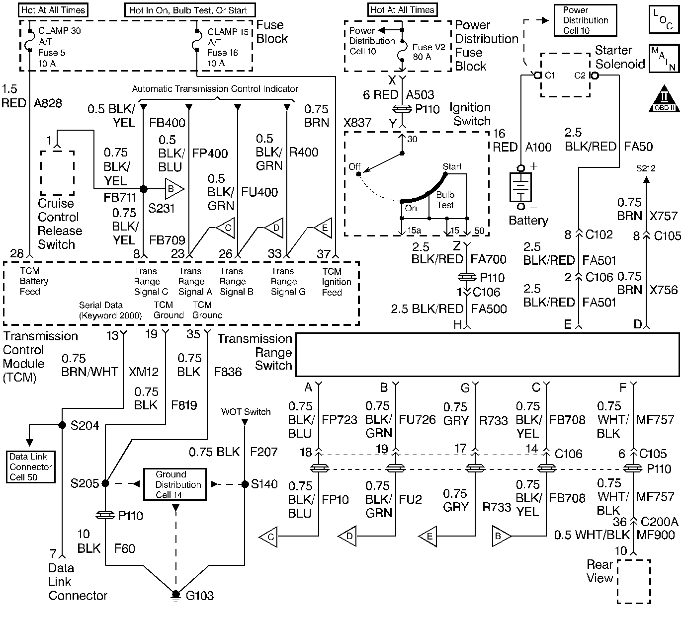
Object Number: 72708  Size: LF
Automatic Transmission Components
Automatic Transmission Controls Schematics
OBD II Symbol Description Notice

Circuit Description

The TCM continuously monitors the system voltage at terminal 37. The system voltage outside of the range. 9 to 16  volts can adversely affect transmission operation. The Serial Data is disrupted when the system voltage is below 9 Volts or above 16 Volts. A scan tool may not display the data if the system voltage is outside of this range. Use a DVM in order to monitor the system voltage. Check the system voltage in order to determine if the malfunction is currently present.

Conditions For Running The DTC

Tests continuously

Conditions For Setting The DTC

    • The system voltage is greater than 16 volts for 1 second.
    • The system voltage is less than 9 volts for 2 seconds.

Action Taken When the DTC Sets

    • The TCM illuminates the Service Transmission Lamp (STL) and sends a MIL Request to the ECM on the second consecutive drive trip that the diagnostic runs and fails. The ECM then illuminates the MIL.
    • The ECM records the operating conditions in the Freeze Frame at the time of the MIL Request from the TCM.
    • The transmission operates in the Default Mode.

Conditions for Clearing the MIL/DTC

    • The TCM turns off the STL as soon as the fault is no longer present.
    • The ECM turns off the MIL after three consecutive drive trips during which the TCM sends no MIL Request.
    • A History DTC clears after forty consecutive warm-up cycles, if no failures are present by this diagnostic or any other emission related diagnostic.
    • The scan tool clears the MIL/DTC.

Diagnostic Aids

Charging the battery with a battery charger or jump-starting an engine may set DTCs. If DTCs set when operating an accessory, check the circuits that are associated with that accessory for a poor connection or an excessive current draw. Also, check for the following conditions:

    • Poor connections at the starter solenoid or the fusible link
    • Loose or damaged terminals at the generator
    • Check the belt for any wear or tension.

Use the Connector Test Adapter Kit J 35616-A for any test that requires probing the TCM harness connector or a component harness connector. Using this kit will prevent damage to the harness connector terminals.

Check for the following conditions:

    • Poor connections at the TCM or at the component. Inspect harness connectors for any backed out terminals, improper mating, broken locks, improperly formed or damaged terminals, and poor terminal to wire connection. Refer to Engine Electrical, Troubleshooting Procedures, Checking Terminal Contact for proper procedure.
    • Damaged harness. Inspect the wiring harness for damage. If the harness appears to be OK, observe the scan tool while moving any related connectors and any wiring harnesses. A change in the display may help in order to locate the fault.

Test Description

The number(s) below refer to the step numbers on the diagnostic table.

  1. Checks for an excessive generator output. The voltage should remain below 16.0 Volts.

  2. Checks the charging system under the load at the idle speed. The voltage should remain above 9.0 Volts.

DTC P0560 - TCM System Voltage

Step

Action

Value(s)

Yes

No

1

Was the Powertrain On-Board Diagnostic (OBD) System Check performed?

--

Go to Step 2

Go to Powertrain On Board Diagnostic (OBD) System Check

2

  1. Start the engine.
  2. Turn off all of the accessories.
  3. Raise the engine RPM to at least 2500 RPM.
  4. Use a DVM J 39200 in order to measure the battery voltage at the battery.

Is the battery voltage higher than the specified value?

16.0V

Go to Service Category Starting/ Charging

Go to Step 3

3

  1. Allow the engine to idle.
  2. Load the electrical system by turning on the headlights and high blower.
  3. Use a DVM J 39200 in order to measure the battery voltage at the battery.

Is the battery voltage less than the value shown?

9.0V

Go to Service Category Starting/ Charging

Go to Step 4

4

  1. Turn off the ignition.
  2. Disconnect the TCM.
  3. Turn on the ignition with the engine off.
  4. Use the DVM J 39200 in order to measure the voltage at the ignition feed circuit in the TCM harness connector.

Is the voltage at the TCM connector less than the specified value?

9.0V

Go to Step 8

Go to Step 5

5

Check the TCM harness connector for a poor connection or poor terminal tension. Refer to Engine Electrical,Troubleshooting Procedures, Checking Terminal Contact for proper procedure.

Was a problem found and corrected?

--

Go to Step 9

Go to Step 6

6

  1. Reconnect the TCM (if previously disconnected).
  2. Clear the DTCs with the scan tool.
  3. Turn off the ignition for 15 seconds.
  4. Start the engine.
  5. Operate the vehicle within the conditions required for this diagnostic to run. Refer to the Conditions for Running the DTC.
  6. Check for any DTCs.

Is DTC P0560 set?

--

Go to Step 7

DTC is an intermittent

Refer to Diagnostic Aids

7

Replace the TCM. Refer to Automatic Transmission, On-Vehicle Service, TCM.

Is the action complete?

--

Go to Step 9

--

8

Repair the high resistance in the ignition feed circuit to the TCM.

Is the action complete?

--

Go to Step 9

--

9

  1. Clear the DTCs with the scan tool.
  2. Turn off the ignition for 15 seconds.
  3. Start the engine.
  4. Operate the vehicle within the conditions required for this diagnostic to run. Refer to Conditions for Running the DTC.
  5. Check for any DTCs.

Is DTC P0560 set?

--

Go to Step 2

Go to Step 10

10

Were there any additional DTCs observed during the Powertrain or Transmission OBD System Check that have not been diagnosed?

--

Go to the applicable DTC table

Go to Step 11

11

Does the Transmission now function properly?

--

System OK

Go to Functional Test