GM Service Manual Online
For 1990-2009 cars only
Makes
🢒
Cadillac
🢒
1998
🢒
Catera
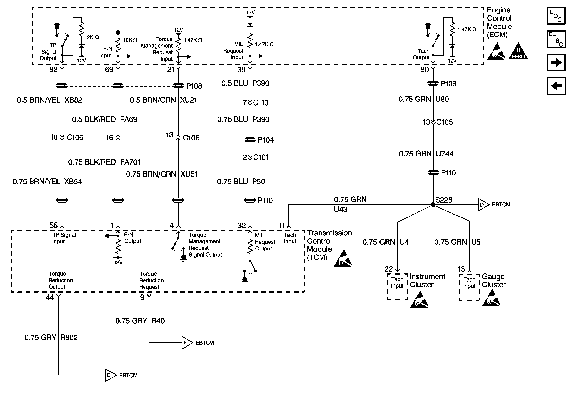
🢒 Transmission Control Module
Transmission Control Module
Transmission Control Module
Engine Controls Components
Electronic Component Description
Cell 20: EBTCM and Theft Deterrent Module
Cell 20: A/C Controls