GM Service Manual Online
For 1990-2009 cars only

Object Number: 70472  Size: LF
Engine Controls Components
Cell 20: Ignition System
OBD II Symbol Description Notice
Handling ESD Sensitive Parts Notice

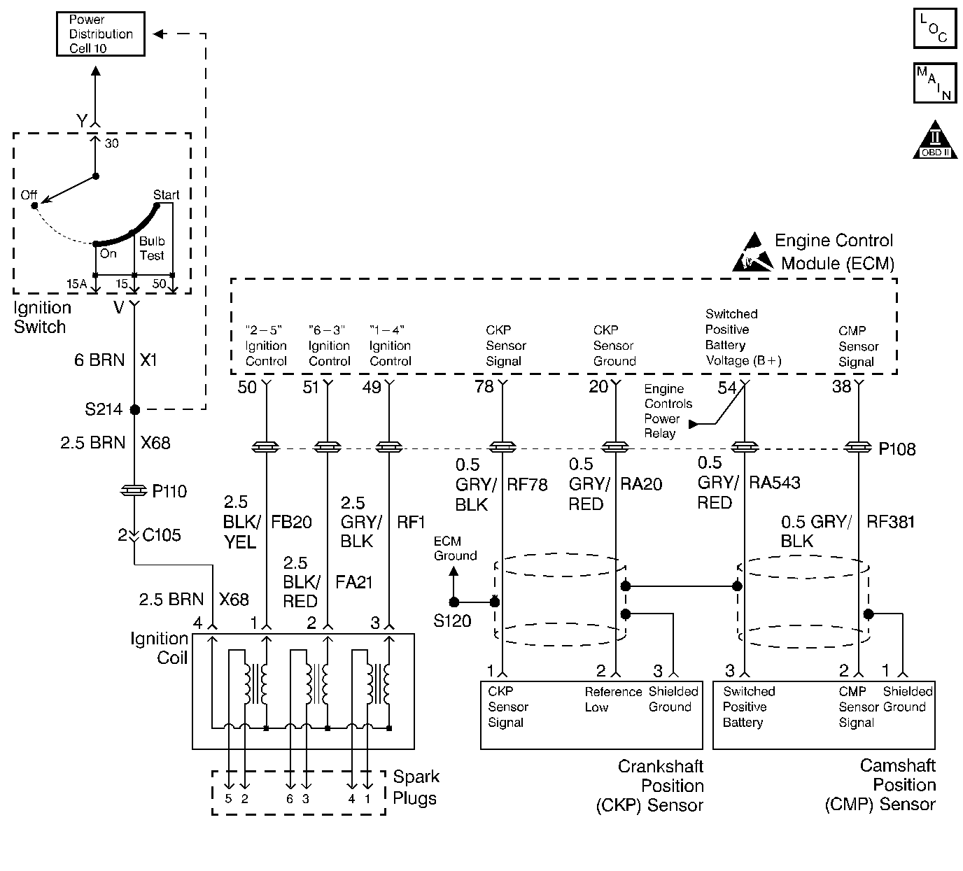
Circuit Description

The crankshaft position (CKP) sensor works in conjunction with a 58 tooth reluctor wheel on the crankshaft. The engine control module (ECM) monitors the voltage between the CKP sensor signal circuits. As each reluctor wheel tooth rotates past the sensor, the sensor creates an analog signal. This analog signal is processed by the ECM. The reluctor wheel teeth are 6 degrees apart. Having only 58 teeth leaves a 12 degree span that is uncut. This creates a signature pattern that enables the ECM to determine the crankshaft position. The ECM can determine which two cylinders are approaching the top center based on the CKP signal alone. The camshaft position (CMP) sensor signal is used in order to determine which of the two cylinders is on a firing stroke. The ECM can then properly synchronize the ignition system, the fuel injectors, and the knock control. This sensor is also used in order to detect misfire. Refer to DTC P0300 for information on misfire detection.

Conditions for Running the DTC

    • P1501, P1502, or P1503 not set.
    • The engine speed is greater than 22 RPM.

Conditions for Setting the DTC

The ECM has detected no CKP sensor pulses.

Action Taken When the DTC Sets

The ECM illuminates the malfunction indicator lamp (MIL) and records the operating conditions in the Freeze Frame on the second consecutive drive trip that the diagnostic runs and fails.

Conditions for Clearing the MIL/DTC

    • The ECM turns OFF the MIL after three consecutive drive trips that the diagnostic runs and passes.
    • A History DTC clears after forty consecutive warm-up cycles in which no failures are reported by this diagnostic or any other emission related diagnostic.
    • The ECM battery voltage is interrupted.
    • The scan tool clears the MIL/DTC.

Diagnostic Aids

Use the Connector Test Adapter Kit J 35616 for any test that requires probing the ECM harness connector or a component harness connector. Using this kit will prevent damage to the harness connector terminals.

Check for the following conditions:

    • Poor connections at the ECM or at the component. Inspect the harness connectors for any backed out terminals, improper mating, broken locks, improperly formed or damaged terminals, and poor terminal to wire connection. Refer to Engine Control Module Diagnosis , Checking Terminal Contact for the proper procedure.
    • Misrouted harness. Inspect the harness in order to ensure that the harness is not routed too close to any high voltage wires such as spark plug leads, or too close to any high current devices such as the alternator, the motors, the solenoids, etc.
    • Damaged harness. Inspect the wiring harness for any damage. If the harness appears to be OK, observe the scan tool while moving the related connectors and the wiring harnesses. A change in the display may help in order to locate the fault.
        If the sensor signal is only affected when the harness is moved at a component, and there is no problem with the harness or the connections, the component may be damaged.
    •  Check the sensor for a proper installation. A sensor that is loose or not fully seated (causing an excessive air gap between the sensor and the reluctor wheel) may cause this DTC to set.

Refer to Symptoms for the Intermittents.

DTC P0335 - Crankshaft Position (CKP) Sensor Circuit

Step

Action

Value(s)

Yes

No

1

Did you perform the Powertrain On-Board Diagnostic (OBD) System check?

--

Go to Step 2

Go to Powertrain On Board Diagnostic (OBD) System Check

2

Attempt to start the engine.

Does the engine start and run?

--

Problem is intermittent. Refer to Diagnostic Aids

Go to Step 3

3

  1. Disconnect the ECM harness connector at the ECM.
  2. Turn OFF the ignition.
  3. Using a DVM, J 39200 measure the resistance of the CKP sensor by probing the CKP sensor signal circuit (pin 78) to the CKP sensor ground circuit (pin 20).

Is the resistance within the specified value?

7700 ohms-9500 ohms

Go to Step 4

Go to Step 5

4

  1. Disconnect the CKP sensor connector.
  2. Using a DVM, J 39200 , measure the AC voltage across pins 1 and 2 while cranking the engine.

Is the cranking voltage within the specified value?

1V-2V AC

Go to Step 8

Go to Step 7

5

  1. Disconnect the CKP sensor connector.
  2. Use a DVM, J 39200 , to measure the resistance of the CKP signal circuit and the CKP ground circuit between the ECM and the CKP sensor electrical connector.

Is the resistance less than the specified value?

10 ohms

Go to Step 7

Go to Step 6

6

Repair the open or shorted circuit.

Is the action complete?

--

Go to Step 9

--

7

Replace the CKP sensor.

Is the action complete?

--

Go to Step 9

--

8

Important: This vehicle is equipped with a theft deterrent system which interfaces with the Engine Control Module. Program the new ECM with the frequency code of the theft deterrent module that is currently on the vehicle.

Replace the ECM. Refer to Engine Control Module Replacement/Programming .

Is the action complete?

--

Go to Step 9

--

9

  1. Clear the DTCs with the scan tool.
  2. Turn off the ignition for 15 seconds.
  3. Operate the vehicle within the conditions that are required for this diagnostic to RUN. Refer to Conditions for Running the DTC.
  4. Check for any DTCs.

Is this DTC set?

--

Go to Step 10

Go to Step 2

10

Were there any additional DTCs noted during the Powertrain OBD System Check that have not been diagnosed?

--

Go to the Applicable DTC Table

The System is OK