GM Service Manual Online
For 1990-2009 cars only

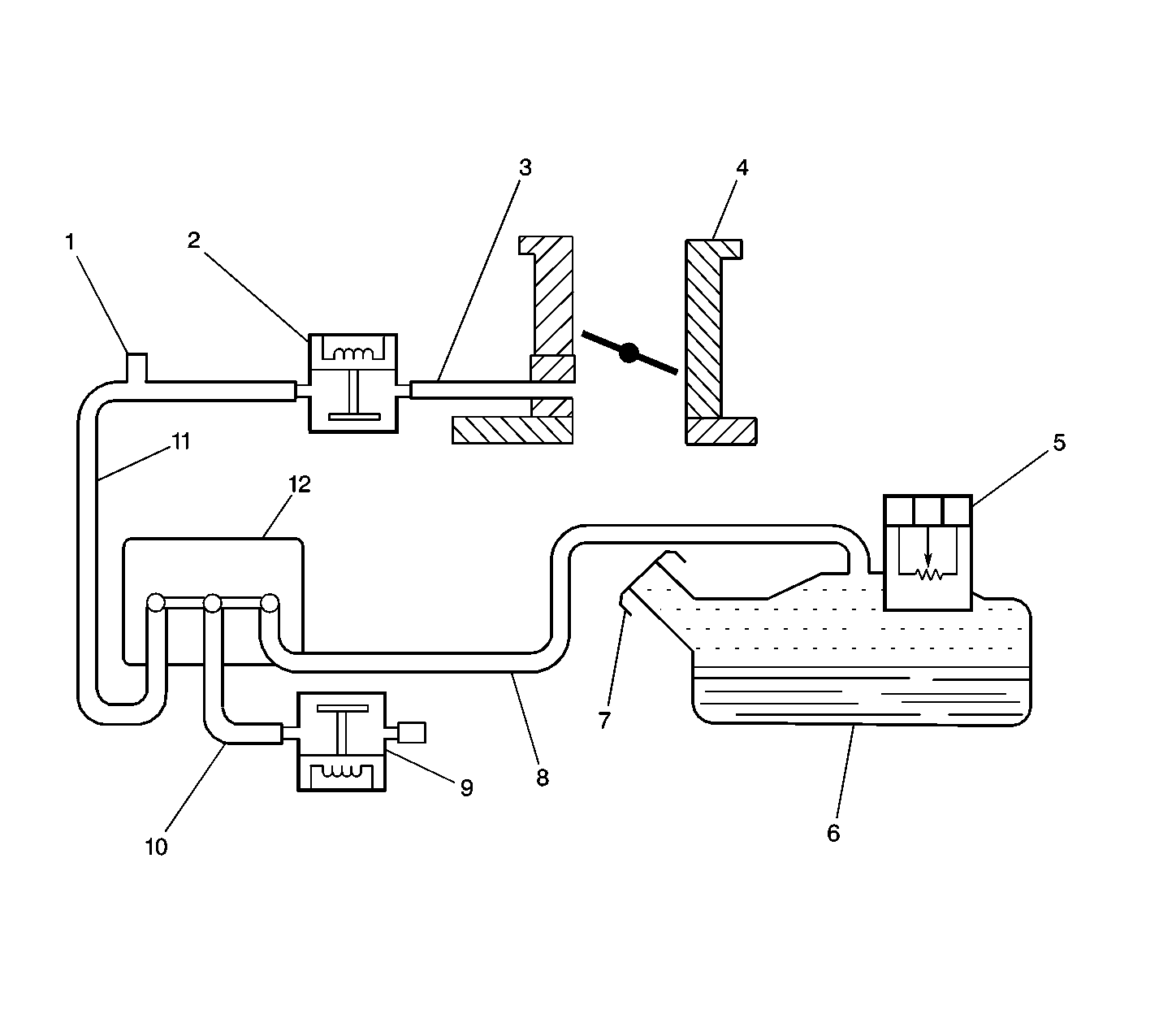
Object Number: 61974  Size: LF
(1)The Service Port
(2)The Purge Valve
(3)The Vacuum Source Pipe
(4)The Throttle Body
(5)The Fuel Tank Pressure Sensor
(6)The Fuel Tank
(7)The Fuel Filler Cap
(8)The Vapor Pipe
(9)The Vent Valve
(10)The Vent Pipe
(11)The Purge Pipe
(12)The Vapor Canister

Circuit Description

During specific operating conditions, the engine control module (ECM) performs various tests on the evaporative emission system. The system tests consist of the following series of events. After ensuring that the evaporative emission (EVAP) purge solenoid valve duty cycle has dropped to 0 percent, indicating that the valve is closed, the ECM commands the EVAP canister vent solenoid valve closed, sealing the system. The ECM monitors the accumulation of vapor pressure within the fuel tank via the fuel tank pressure (FTP) sensor. The EVAP test is aborted if the vapor pressure is too high. If any vapor pressure is measured, the pressure will be used later in order to compensate for a pressure reading during the small leak detection test. If a vacuum is measured which exceeds a calculated limit during vapor accumulation, diagnostic trouble code (DTC) P0440 will set. The EVAP canister purge solenoid valve is then opened. Simultaneously, the vent solenoid is opened. If the vapor pressure does not bleed off or bleeds off too slowly, DTC P0440 is set. Once the EVAP purge solenoid valve reached the desired position for the remainder of the diagnostic test, the vent solenoid will be closed again. This causes a vacuum to be applied to the entire EVAP system. The ECM monitors the vacuum level within the system. If the desired vacuum level cannot be achieved, or if the vacuum level is reached but took too much time, DTC P0455 will set. Once the desired vacuum level is reached, the purge solenoid is closed, sealing the system. The ECM continues to monitor the fuel tank pressure sensor signal, measuring the rate of vacuum decay. If the system holds vacuum, the vent solenoid is opened and the test is completed. In addition to the system tests, the ECM monitors the circuit integrity of the purge solenoid (DTC P0443), the vent solenoid (DTC P0446) and the fuel tank pressure sensor (DTC P0450).

Conditions for Running the DTC

    • DTCs P0100, P0115, P0116, P0120, P0130 thru P0161, P0300 thru P0306, P0443, P0446, P0450, P0501, P0505, P0560 are not set.
    • Vehicle Speed is 0 MPH.
    • Engine is at idle.
    • ECT at start is between -8°C (17°F) and 100°C (212°F).
    • Closed Loop is enabled
    • Fuel tank pressure less than .01 kPa (0.4 in. H2O).
    • Engine Load is less than 2.7 milliseconds.
    • IAT is greater than -8°C (17°F).
    • MAF is less than 7.5 g/s.
    • System Voltage above 11 volts.
    • Engine Run Time is at least 16 minutes 25 seconds.
    • AIR system is inactive.
    • AIR system diagnostic is not running.
    • Short Term Fuel Trim at the beginning of test is greater than -5%.

Conditions for Setting the DTC

Diagnostic test has run to completion and determined that this DTC was detected.

Action Taken When the DTC Sets

    • The ECM will illuminate the Malfunction Indicator Lamp (MIL) on the second consecutive drive trip that the diagnostic runs and fails.
    • The ECM will record operating conditions in Freeze Frame on the first drive trip that the diagnostic runs and fails (Fail Pending).

Conditions for Clearing the MIL/DTC

    • The ECM turns OFF the MIL after three consecutive drive trips that the diagnostic runs and passes.
    • A History DTC clears after forty consecutive warm-up cycles in which no failures are reported by this diagnostic or any other emission related diagnostic.
    • The ECM battery voltage is interrupted.
    • The scan tool clears the MIL/DTC.

Diagnostic Aids

Check for the following conditions:

    • Missing or faulty fuel cap
    • Disconnected, damaged, pinched, or blocked EVAP purge line
    • Disconnected or damaged EVAP vent hose
    • Disconnected, damaged, pinched, or blocked fuel tank vapor line
    • Non-Electrical EVAP canister purge valve problem
    • Non- Electrical EVAP vent solenoid problem
    • Damaged EVAP canister
    • Leaking fuel sender assembly O-ring
    • Leaking fuel tank or fuel filler neck

Test Description

Number(s) below refer to the step number(s) on the Diagnostic Table.

  1. This step verifies that there is sufficient vacuum available at the Purge valve for proper system operation.

  2. This step verifies that the fuel tank vacuum sensor re-zeros to ambient pressure.

  3. This test determines whether or not the EVAP system is sealed sufficiently to be pressurized. If not, locate and correct a large leak.

  4. 2.69 kPa (10.8 in. H2O) is the maximum value displayable on the scan tool even though the actual pressure is higher. This step verifies that vapor flow is not blocked somewhere between the service port and the fuel tank.

  5. In the previous step, a leak was detected. This step separates the front half of the system (canister to engine) from the rear half of the system (canister to fuel tank) in order to narrow down the location of the leak.

  6. Inspect the Purge valve and vacuum lines for traces of carbon. Carbon escaping from the canister may prevent the valve from closing properly. If this condition is found, disconnect both ends of the purge line and blow out any contaminants using the pressurized gas from the EVAP pressure/purge cart. Replace the Purge valve and the canister.

DTC P0442 - Evaporative Emission (EVAP) System Small Leak Detected

Step

Action

Value(s)

Yes

No

1

Was the Powertrain On-Board Diagnostic System Check performed?

--

Go to Step 2

Go to Powertrain On Board Diagnostic (OBD) System Check

2

Is DTC P0441 or P0446 also set?

--

Go to the applicable DTC

Go to Step 3

3

Perform a visual/physical inspection of the EVAP system before continuing with the diagnostic table. Check for the following conditions:

    • Disconnected, kinked, or deteriorated hoses/lines
    • Loose hose connections
    • A missing or a loose fuel cap
    • Obvious damage to any of the system components

Was a problem found and corrected?

--

Go to Step 23

Go to Step 4

4

  1. Disconnect the manifold vacuum source line at the ventilation housing to the purge valve, located at the top rear of the plenum.
  2. Connect a vacuum gauge to the manifold vacuum source line (the in Hg vacuum gauge on the EVAP pressure/purge cart J 41413 can be used for this purpose).
  3. Start the engine.
  4. Run the engine above 2000 RPM and observe source vacuum level.

Does the vacuum gauge indicate the value specified or greater?

50.8 kPa (15 in. Hg)

Go to Step 5

Go to Step 16

5

  1. Turn off the ignition switch.
  2. Remove the fuel cap.
  3. Turn the ignition on leaving the engine off.
  4. Observe the Fuel Tank Pressure on the scan tool.

Is Fuel Tank Pressure at the specified value?

0 kPa (0 in. H2O)

Go to Step 6

Go to DTC P0450 Fuel Tank Pressure Sensor Circuit

6

Important: Before continuing with diagnosis, zero the EVAP Pressure and Vacuum gauges on EVAP pressure/purge cart J 41413 (refer to the tool operating instructions).

  1. Connect the EVAP pressure/purge cart J 41413 to the EVAP service port.
  2. Replace the fuel cap.
  3. Disconnect the ECM.
  4. Remove the Main Relay.
  5. Jumper the B+ circuit to the Switched B+ circuit in the relay harness connector with a fused jumper wire.
  6. Using another fused jumper wire, ground the EVAP vent valve control circuit in the ECM harness connector (closes the vent).
  7. Attempt to pressurize the EVAP system using the pressure/purge cart.
  8. Monitor the pressure using the gauge on the cart.

Can the specified value be achieved?

3.74 kPa (15 in. H2O)

Go to Step 7

Go to DTC P0455 Evaporative Emission (EVAP) System Leak Detected

7

  1. Maintain the system pressure at the first value using the gauge on the cart.
  2. Observe the Fuel Tank Pressure on the scan tool.

Is Fuel Tank Pressure at or above the second value?

3.74 kPa (15 in. H2O)

2.74 kPa (11 in. H2O)

Go to Step 8

Go to DTC P0450 Fuel Tank Pressure Sensor Circuit

8

Switch the rotary switch on the cart to HOLD and observe the EVAP pressure gauge.

Does the pressure drop below the specified value within 2 minutes?

2.49 kPa (10 in. H2O)

Go to Step 9

No trouble found. Refer to Diagnostic Aids

9

  1. Disconnect the Fuel Tank Vapor line (tank to canister) at the canister and block the port on the canister using a suitable vacuum cap.
  2. Restore system pressure to the first value using the gauge on the cart.
  3. Switch the rotary switch on the cart to HOLD and observe EVAP pressure gauge.

Does the pressure drop below the second value within 2 minutes?

15 in. H2O

10 in. H2O

Go to Step 10

Go to Step 14

10

  1. Disconnect the Purge line (valve to canister) at the Purge Valve and block the line using a suitable stopper.
  2. Restore the system pressure to the first value using the gauge on the cart.
  3. Switch the rotary switch on the cart to HOLD and observe the EVAP pressure gauge.

Does the pressure drop below the second value within 2 minutes?

15 in. H2O

10 in. H2O

Go to Step 11

Go to Step 17

11

  1. Disconnect the Vent line at the Vent Valve and block the line using a suitable stopper.
  2. Restore system pressure to the first specified value using the gauge on the cart.
  3. Switch the rotary switch on the cart to HOLD and observe the EVAP pressure gauge.

Does the pressure drop below the second value within 2 minutes?

3.74 kPa (15 in. .H2O)

2.49 kPa (10 in. H2O)

Go to Step 12

Go to Step 18

12

  1. Disconnect the Vent line at the canister and block the port on the canister using a suitable vacuum cap.
  2. Restore the system pressure to the first specified value using the gauge on the cart.
  3. Switch the rotary switch on the cart to HOLD and observe the EVAP pressure gauge.

Does the pressure drop below the second value within 2 minutes?

3.74 kPa (15 in. .H2O)

2.49 kPa (10 in. H2O)

Go to Step 13

Go to Step 20

13

  1. Disconnect the Purge line at the canister and block the line using a suitable stopper.
  2. Restore the system pressure to the first specified value using the gauge on the cart.
  3. Switch the rotary switch on the cart to HOLD and observe the EVAP pressure gauge.

Does the pressure drop below the second value within 2 minutes?

3.74 kPa (15 in. .H2O)

2.49 kPa (10 in. H2O)

Go to Step 21

Go to Step 19

14

  1. Reconnect the Fuel Tank Vapor line (tank to canister) at the canister.
  2. Disconnect the Fuel Tank Vapor line at the fuel tank and block the line using a suitable stopper.
  3. Restore the system pressure to the first specified value using the gauge on the cart.
  4. Switch the rotary switch on the cart to HOLD and observe the EVAP pressure gauge.

Does the pressure drop below the second value within 2 minutes?

3.74 kPa (15 in. .H2O)

2.49 kPa (10 in. H2O)

Go to Step 22

Go to Step 15

15

  1. Reconnect the Fuel Tank Vapor line (tank to canister) at the tank.
  2. With the cart connected to the EVAP service port continuously attempt to pressurize the EVAP system by leaving the cart control knob in the pressurize position.
  3. Using the ultrasonic leak detector J 41416 , check the fuel tank for leaks. Check the following areas and repair as necessary:
  4. • Fuel tank and tank seams
    • Filler cap/fill pipe area
    • Sending unit and sending unit to tank seal
    • Fuel Tank Pressure sensor

Is the action complete?

--

Go to Step 23

--

16

Check for the following conditions and repair as necessary:

    • A damaged vacuum source line
    • A blocked or restricted manifold vacuum port
    • A low engine vacuum.

Is the action complete?

--

Go to Step 23

--

17

Important: Contamination can cause the valve to fail. Refer to the Test Description for inspection/cleaning procedures.

Replace the Purge valve.

Is the action complete?

--

Go to Step 23

--

18

Replace the Vent valve. Refer to Evaporative Emission Vent Valve Replacement .

Is the action complete?

--

Go to Step 23

--

19

Replace the canister. Refer to Evaporative Emission Canister Replacement .

Is the action complete?

--

Go to Step 23

--

20

Replace the Vent line.

Is the action complete?

--

Go to Step 23

--

21

Replace the Purge line (valve to canister).

Is the action complete?

--

Go to Step 23

--

22

Replace the Vapor line (tank to canister).

Is the action complete?

--

Go to Step 23

--

23

  1. Ensure that the Vent valve is on (closed).
  2. Pressurize the EVAP system to the first value using the EVAP pressure/purge cart J 41413. Monitor the pressure using the gauge on the cart).
  3. Switch the rotary switch on the cart to HOLD and observe the pressure gauge.

Does the pressure drop below the second value within 2 minutes?

3.74 kPa (15 in. .H2O)

2.49 kPa (10 in. H2O)

Go to Step 6

Go to Step 24

24

  1. Using the scan tool, clear DTCs.
  2. Turn the ignition off for 15 seconds.
  3. Start the engine and operate the vehicle within the conditions required for this diagnostic to run. Refer to the Conditions for Running the DTC.
  4. Check for DTCs

Is this DTC set?

--

Go to Step 25

Go to Step 5

25

Were any additional DTCs noted during the Powertrain OBD System Check that have not been diagnosed?

--

Go to the applicable DTC table

System OK