GM Service Manual Online
For 1990-2009 cars only
Figure 1:

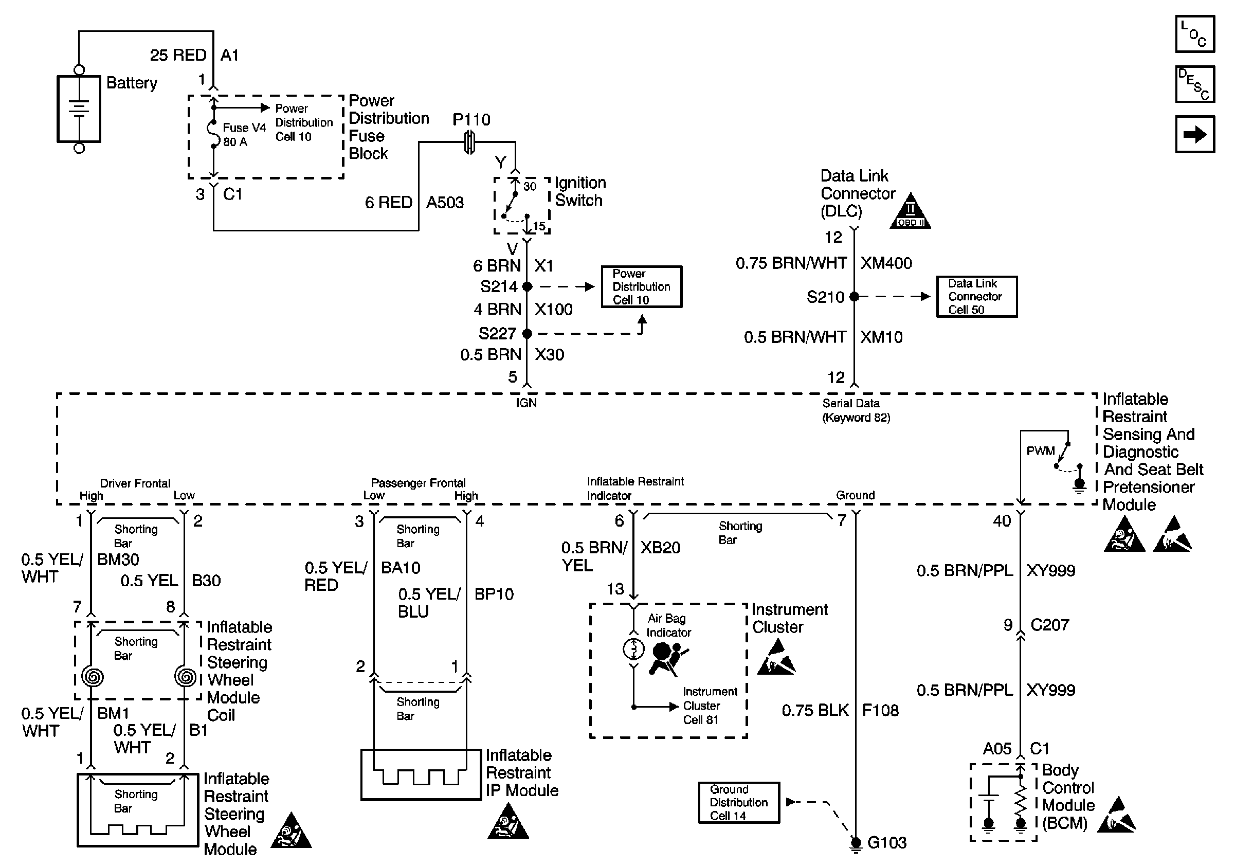
Cell 47 SIR Module Power and Ground, DLC and Instrument Cluster


Object Number: 370473  Size: FS
SIR Components
SIR System Component Description and Definitions
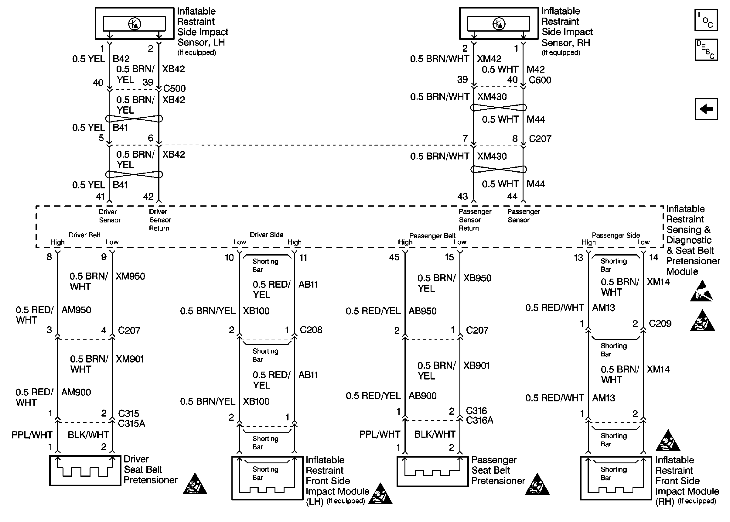
Cell 47 Pretensioners, Seat Modules, and Side Impact Sensors
Cell 10 Ignition Switch and Fuse Block
Cell 50 ALC Sensor, Cruise Control Module, EBTCM, and Heater and A/C Control
Handling Electrostatic Discharge Sensitive Parts Notice
Handling Electrostatic Discharge Sensitive Parts Notice
Handling Electrostatic Discharge Sensitive Parts Notice
SIR Caution
SIR Caution
SIR Caution
Cell 14 Battery, ECM, Ignition Coils, and Inflatable Restraint Sensing and Diagnostic Module
Figure 2:

Cell 47 Pretensioners, Seat Modules, and Side Impact Sensors


Object Number: 370486  Size: FS
SIR Components
SIR System Component Description and Definitions
Cell 47 SIR Module Power and Ground, DLC and Instrument Cluster
Handling Electrostatic Discharge Sensitive Parts Notice
SIR Caution
SIR Caution
SIR Caution
SIR Caution
SIR Caution