GM Service Manual Online
For 1990-2009 cars only
Makes
🢒
Cadillac
🢒
1999
🢒
Catera
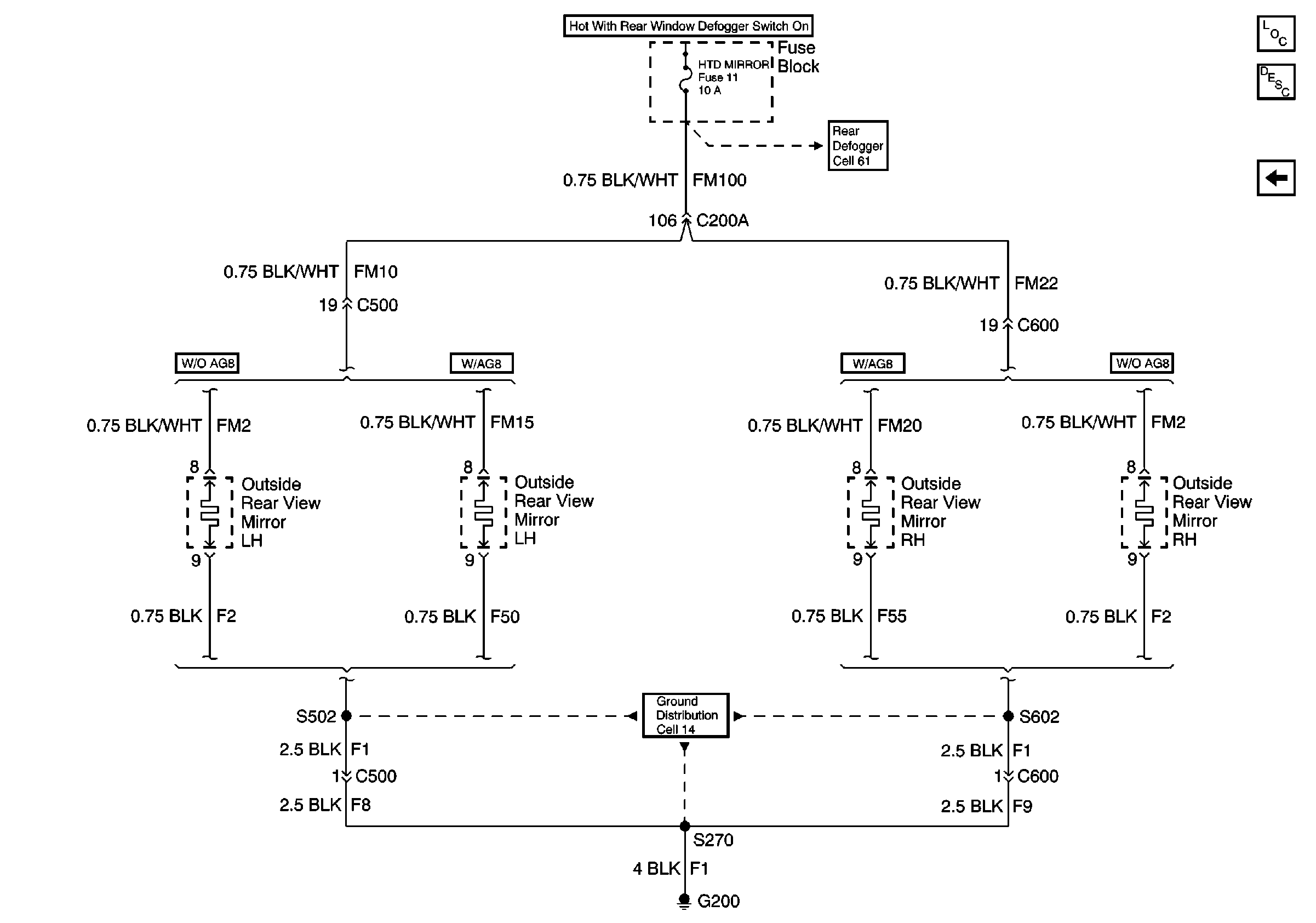
🢒 (Heated Mirrors) Cell 147 LH and RH Outside Heated Mirrors
(Heated Mirrors) Cell 147 LH and RH Outside Heated Mirrors
(Heated Mirrors) Cell 147 LH and RH Outside Heated Mirrors
Power Door Systems Components
Heated Mirror Circuit Description
Cell 147 RH Outside Rear View Mirror and Inside Rear View Mirror With MemorY
Cell 61: Rear Defog Relay and Antenna Amplifier
Cell 14 Rear Seat Cushion Heaters, Rear Heater Switches, and Rear Window Regulator Motors