GM Service Manual Online
For 1990-2009 cars only
Makes
🢒
Cadillac
🢒
2000
🢒
Catera
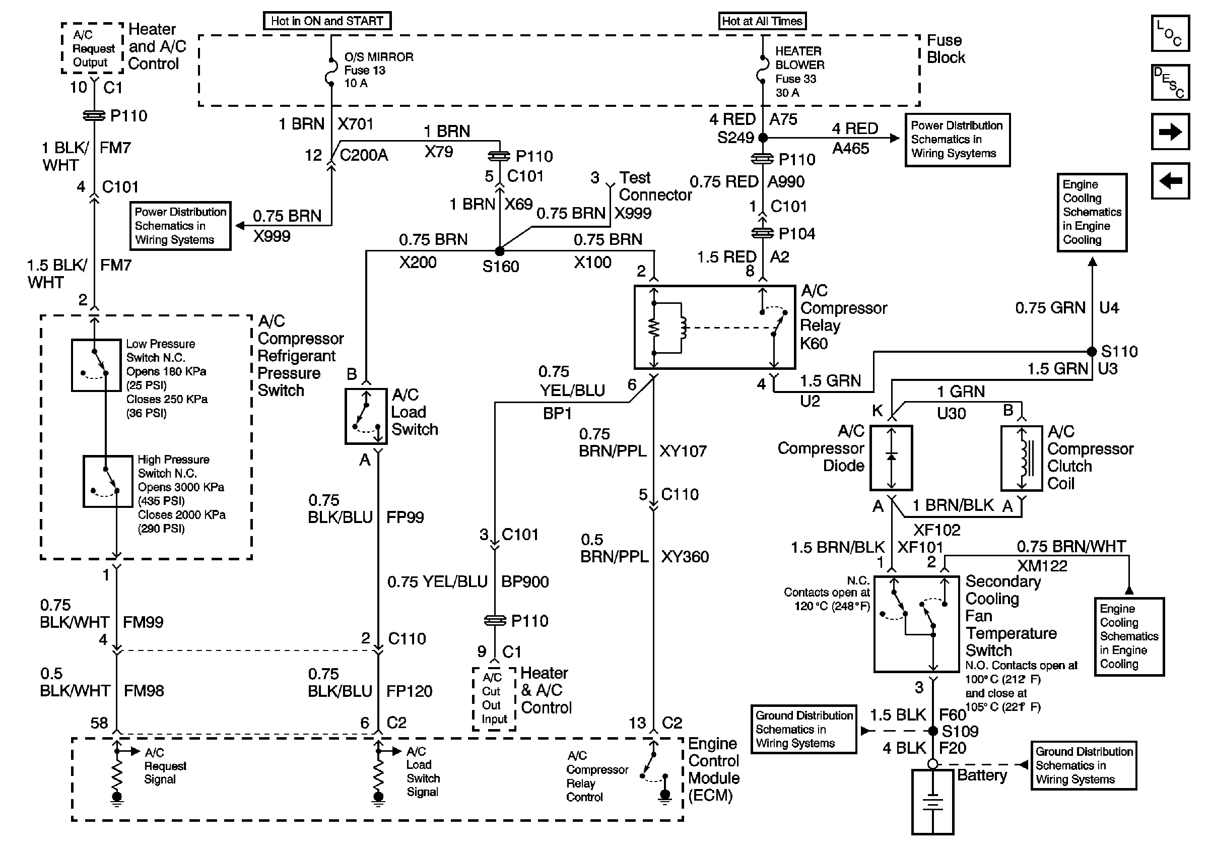
🢒 A/C Compressor Controls
A/C Compressor Controls
HVAC Compressor Controls