GM Service Manual Online
For 1990-2009 cars only

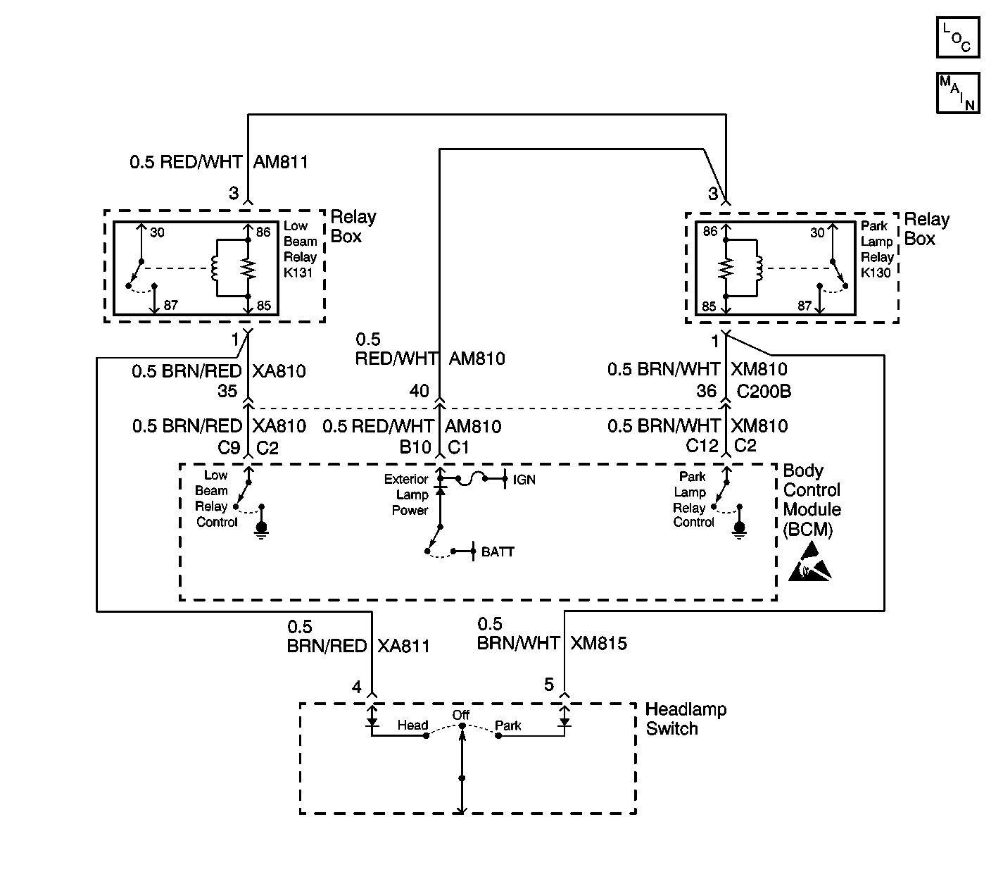
Object Number: 606458  Size: LF
Body Control Module Components
Low Beam Relay K131 and Park Lamp Relay K130

Circuit Description

The Body Control Module (BCM) controls all exterior lamps by supplying power from the exterior lamp power circuit to the high side of the park lamp and the low beam relay coils. The BCM commands the exterior lamps ON by grounding the appropriate relay. During this time battery voltage is present at the exterior lamp power circuit.

Conditions for Setting the DTC

    • The BCM attempts to send voltage out the exterior lamp power circuit but an internal monitor detects low voltage (short to ground). The BCM can only test for this condition when the exterior lamp power is active (e.g. headlamp On request).
    • The condition must be present for 300 ms.

Action Taken When the DTC Sets

    • The BCM attempts to reactivate the exterior lamp power every 1.2 seconds until the request is no longer required.
    • Stores a DTC B1970 in the BCM memory.

Conditions for Clearing the DTC

    • The conditions for the fault are no longer present.
    • A history DTC will clear after 50 consecutive ignition cycles if the condition for the fault is no longer present.
    • The use of a scan tool.

Diagnostic Aids

    • Refer to the relay box end view for terminal assignments when the diagnostics direct you to take electrical measurements at the relay box. The end view is located in Power and Grounding Component Views in Wiring Systems.
    • Check the following if the problem is intermittent:
       - A damaged wiring harness. Inspect the wiring harness for damage.
       -  If the wiring harness appears to be in good condition, observe the display on the DMM while moving connectors and wiring harnesses related to the BCM.
       - Inspect the wiring harness connectors for backed out terminals, improper mating, improperly formed or damaged terminals, and poor wire terminal to wire connections.
    • For additional information, refer to Inducing Intermittent Fault Conditions in Wiring Systems.

Test Description

The following numbers refer to the numbers on the diagnostic table:

  1. This step tests for the exterior lamp power at the exterior lamp power circuit of the low beam relay. A voltage test is made at the furthest point of the circuit to determine if the circuit is complete.

  2. After verifying the BCM is sending voltage to terminal the low beam relay, test the BCM again to see if the DTC resets indicating an internal failure.

Step

Action

Value(s)

Yes

No

1

Did you perform the Lighting System Diagnostic System Check?

--

Go to Step 2

Go to Diagnostic Starting Point - Lighting Systems

2

  1. Remove the low beam relay from the relay box.
  2. Connect the scan tool to the Data Link Connector (DLC).
  3. Turn the ignition ON, with the engine OFF.
  4. Monitor EXTERIOR LAMP output in data display. Ensure the exterior lamp output is ON. If not, cover the light sensor located in center of dash.
  5. Using a DMM measure the voltage between the exterior power output circuit of the low beam relay and a good ground.

Is the measured voltage within the specified value?

10-12 V

Go to Step 3

Go to Step 4

3

  1. Reinstall low beam relay.
  2. Clear all BCM DTCs.
  3. Retest for DTC B1970.

Is a current DTC B1970 set?

--

Go to Step 5

Go to Testing for Intermittent Conditions and Poor Connections in Wiring Systems

4

  1. Disconnect the BCM connector C1.
  2. Test the exterior lamp power circuit for a short to ground. Refer to Circuit Testing and Wiring Repairs in Wiring Systems.

Did you find an correct the condition?

--

Go to Step 6

--

5

Important: Perform the programing procedure for the BCM.

Replace the BCM. Refer to Body Control Module Replacement in Body Control System.

Is the replacement complete?

--

Go to Step 6

--

6

  1. Reinstall any connectors or components removed in previous steps.
  2. Use the scan tool in order to clear the DTCs.
  3. Verify BCM operation by turning on the headlamps, interior lamps, cycle door locks, etc.

Does the DTC reset?

--

Go to Step 2

System OK