GM Service Manual Online
For 1990-2009 cars only

Object Number: 606456  Size: LF
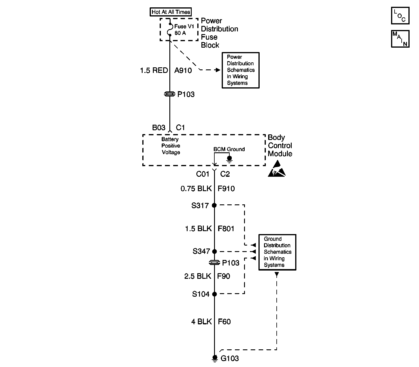
Body Control Module Components
Power, Ground, and DLC

Circuit Description

A DTC B1552 indicates that the keep alive or the long term memory in the Body Control Module (BCM) is reset. It is a normal occurrence whenever the power or the ground is removed from the BCM. For example: anytime the battery is disconnected and reconnected.

Conditions for Setting the DTC

The following cause DTC B1552 to set:

    • A loss of battery input to the BCM.
    • A loss of ground to the BCM.

Action Taken When the DTC Sets

The BCM memory resets Keep Alive Memory (KAM) to initial default values.

Conditions for Clearing the DTC

    • The conditions for the fault are no longer present.
    • The use of the scan tool.
    • A history DTC will clear after 50 consecutive ignition cycles if the condition for the fault is no longer present.

Diagnostic Aids

Check the following if DTC B1552 sets without a battery disconnect:

    • Battery condition
    • Good terminal contact at B3
    • Good terminal contact at C1
    • A good clean and tight connection at G103.