GM Service Manual Online
For 1990-2009 cars only

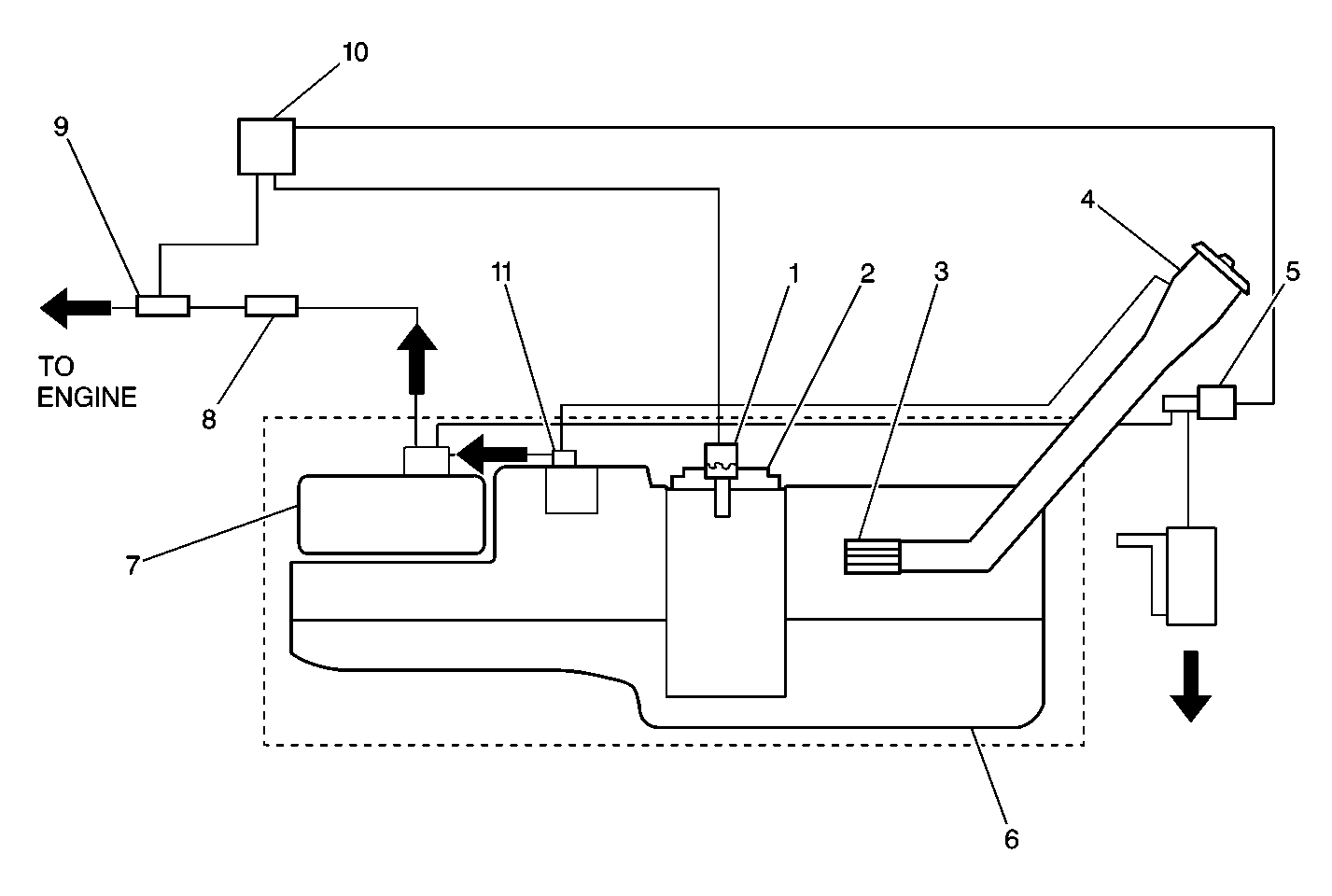
ORVR Fuel System


Object Number: 341647  Size: MF
(1)Fuel Tank Pressure Sensor
(2)Modular Fuel Sending Unit
(3)Check Valve
(4)Fuel Tank Filler Pipe
(5)Shut-Off Valve
(6)Fuel Tank
(7)EVAP Canister
(8)Service Port
(9)Canister Purge Valve
(10)Engine Control Module (ECM)
(11)Fuel Limiter Vent Valve and Rollover Valve

The evaporative emission (EVAP) control system used on all vehicles is the charcoal canister storage method. This method transfers fuel vapor from the fuel tank to an activated carbon, charcoal, storage device, canister, which stores the vapors when the vehicle is not operating. When the engine is running, the fuel vapor is purged from the carbon element by the engine vacuum and is consumed in the normal combustion process. The enhanced EVAP system uses software within the engine control module (ECM) and several additional components that allow the ECM to monitor the system performance and to perform the comprehensive on-board diagnostics.

The enhanced EVAP system consists of the following components:

    • The EVAP canister vent valve
    • The EVAP canister purge valve
    • The fuel tank pressure sensor
    • The EVAP canister
    • The fuel pipes and hoses
    • The fuel vapor line
    • The purge line
    • The vent line
    • The fuel tank
    • The fuel filler cap

EVAP Canister Purge Valve


Object Number: 463623  Size: SH

The EVAP canister purge valve controls the engine vacuum to the canister. Under the appropriate conditions, the ECM commands the purge valve open. This allows engine vacuum to draw fresh air into the canister through the EVAP vent valve. The fuel vapors exit the canister and are consumed during the normal combustion process.

EVAP Canister Vent Valve

The EVAP canister vent valve is used for certain EVAP system performance tests that are performed by the ECM. The ECM can close the vent which effectively seals the system. The ECM can then evaluate pressure changes within the system by monitoring the fuel tank pressure sensor (FTP) signal.

Fuel Tank Pressure Sensor

The fuel tank pressure sensor is used for certain EVAP system performance tests performed by the ECM. The fuel tank pressure sensor contains a diaphragm which changes the resistance based on pressure. When EVAP system pressure is low, during purge, sensor output voltage is low. When the system pressure is high, the sensor output voltage is high. The ECM monitors the pressure changes within the system by using the fuel tank pressure sensor signal. This information can be used in order to detect any leaks within the system or to verify the operation of the system components.