GM Service Manual Online
For 1990-2009 cars only

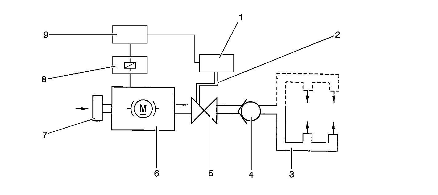
Object Number: 20487  Size: SF
(1)AIR Vacuum Control Solenoid Valve
(2)Vacuum Hose, Solenoid Valve to Cut-off Valve
(3)AIR System Pipes to Engine
(4)AIR Check Valve
(5)AIR Cut-off Valve
(6)AIR Pump
(7)AIR Filter
(8)AIR Pump Relay
(9)ECM

The purpose of the secondary air injection (AIR) system is to reduce the hydrocarbon (HC), the carbon monoxide (CO), and the oxides of nitrogen (NOx) exhaust emissions by causing any combustible gases in the exhaust to re-burn. This also causes the catalytic converters and the heated oxygen sensors (HO2S) to reach their operating temperatures more quickly, thus Closed Loop operation occurs earlier.

Operation

When the engine is started, the engine control module (ECM) commands the AIR pump relay and the AIR cut-off valve vacuum control solenoid ON, allowing ambient air into the engine exhaust ports. The ECM switches the AIR system OFF when the oxygen sensors become active. The AIR cut-off valve prevents air from being drawn into the system when the AIR pump is OFF. The vacuum to the valve is controlled by the AIR cut-off valve vacuum control solenoid. A check valve close to the engine prevents hot exhaust gasses from backing up into the AIR system.

The ECM uses the short term fuel trim in order to diagnose the AIR system. When the AIR system is enabled, the ECM monitors the short term fuel trim. If the short term fuel trim goes below a threshold, the ECM interprets this as an indication that the AIR system is operational. When the AIR pump is disabled, short term fuel trim should return to normal.

The AIR system consists of the following components:

    • The AIR pump
    • The AIR pump relay
    • The AIR cut-off valve vacuum control solenoid
    • The AIR cut-off valve
    • The AIR check valve
    • The AIR system pipes and hoses