GM Service Manual Online
For 1990-2009 cars only
Makes
🢒
Cadillac
🢒
2001
🢒
Catera
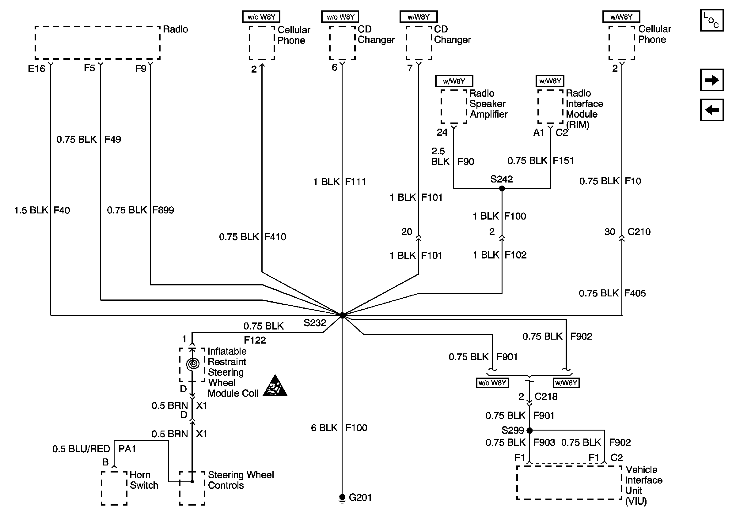
🢒 G201
G201
G201
Master Electrical Component List
G400
G200 (2 of 2)
Power and Grounding Schematic Icons