GM Service Manual Online
For 1990-2009 cars only

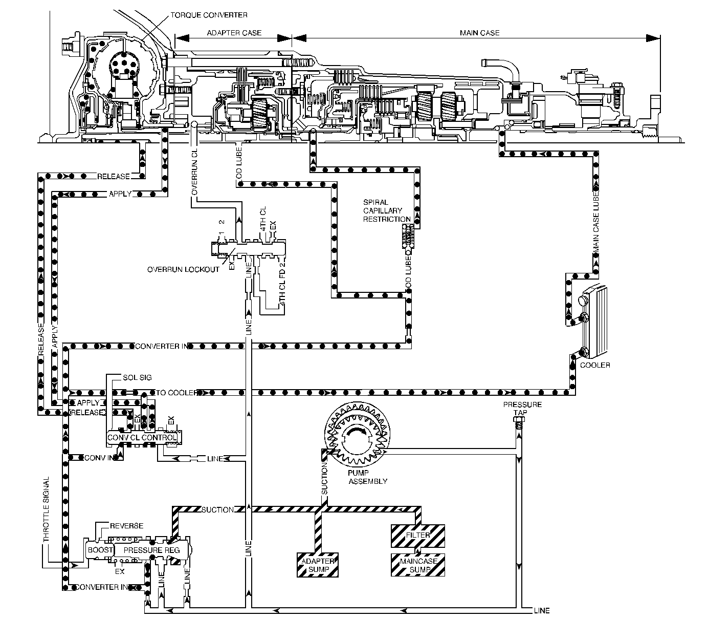
Object Number: 381211  Size: LF
Master Electrical Component List
Automatic Transmission Controls Schematics
OBD II Symbol Description Notice

Circuit Description

The primary source of heat in the transmission is the torque converter. Hot oil exits the torque converter through the torque converter clutch (TCC) control valve and flows to the transmission cooler supply line. The supply line connects to the cooler, which is located in the radiator. From the cooler, the oil returns through the oil cooler return line and enters the lubrication circuits. After lubricating the internal components, the oil then returns to the oil pan. The oil pump draws oil through the filter from the oil pan, where the transmission fluid temperature (TFT) sensor is located. Oil is also drawn in the from adapter case bottom pan. The oil pump pressurizes the oil and directs it to the pressure regulator valve. The pressure regulator valve is the starting point for the main supply of oil to the torque converter and the transmission hydraulic components.

When the transmission control module (TCM) detects high transmission oil temperature for an extended period of time, DTC P0218 sets. DTC P0218 is a type C DTC.

Condition for Running the DTC

The ignition is ON.

Condition for Setting the DTC

The TFT is greater than 165°C (329°F) for 19.9 seconds.

Action Taken When the DTC Sets

    • The TCM does not flash the sport mode lamp.
    • The TCM does not request the engine control module (ECM) to illuminate the malfunction indicator lamp (MIL).
    • The TCM switches to a default transmission fluid temperature of 130°C (266°F).
    • The ECM records the operating conditions when the Conditions for Setting the DTC are met. The ECM records this information as Failure Records.
    • The TCM stores DTC P0218 in TCM history.

Conditions for Clearing the DTC

    • A scan tool can clear the DTC.
    • The TCM clears the DTC from TCM history if the vehicle completes 40 warm-up cycles without a non-emission-related diagnostic fault occurring.
    • The TCM cancels the DTC default actions when the fault no longer exists.

Diagnostic Aids

    • The TFT displayed on the scan tool should rise steadily to a normal operating temperature, then stabilize.
    • Ask about the customer's driving habits, trailer towing, etc. Trailer towing should occur in D3.

Step

Action

Value(s)

Yes

No

1

Did you perform Powertrain On Board Diagnostic (OBD) System Check - Automatic Transmission ?

--

Go to Step 2

Go to Powertrain On Board Diagnostic (OBD) System Check - Automatic Transmission

2

  1. Install a Scan Tool .
  2. Turn ON the ignition, with the engine OFF.
  3. Important: Record the Failure Records before clearing the DTC. Using the Clear Info function erases the Failure Records from the ECM and the TCM.

  4. Record the DTC Failure Records.

Was the engine coolant temperature above the specified value when the DTC set?

125°C (257°F)

Go to Engine Overheating in Engine Cooling

Go to Step 3

3

  1. Clear the DTC.
  2. Perform the Transmission Fluid Check .

Is the action complete?

--

Go to Step 4

--

4

  1. Inspect the transmission cooling systems for restrictions or damage. Refer to Transmission Fluid Cooler Flushing and Flow Test .
  2. Repair or replace the cooling system components as necessary.

Did you find and correct a condition?

--

Go to Step 7

Go to Step 5

5

  1. Perform the Line Pressure Check .
  2. Repair the transmission as necessary.

Did you find and correct a condition?

--

Go to Step 7

Go to Step 6

6

  1. Test the torque converter for a seized stator. Refer to Torque Converter Diagnosis .
  2. Replace the torque converter as necessary.

Did you find and correct a condition?

--

Go to Step 7

--

7

Perform the following procedure in order to verify the repair:

  1. Select DTC.
  2. Select Clear Info.
  3. Operate the vehicle long enough to ensure normal transmission temperature.

Does the TFT remain below 165°C (329°F)?

--

System OK

Go to Step 1