GM Service Manual Online
For 1990-2009 cars only

ROUGH/LOW IDLE OR W/S FOGGING A/C FAN RELAY

A/C COMPRESSOR LOADING IN DEFROST MODE ON 1982 AND 1983 CIMARRONS

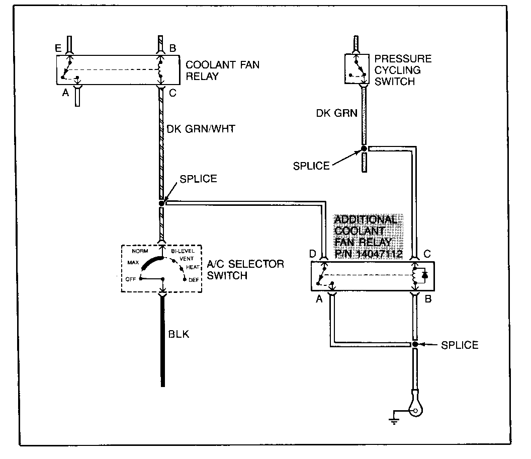
Low engine idle speed and possible rough idle can be caused by high A/C compressor loads due to high head pressures resulting from compressor operation without engine cooling fan operation while in defrost mode.

This condition can be corrected by installing an additional engine coolant fan relay (P/N 14047112) to operate the engine coolant fan in defrost mode. The relay should be installed on the cowl, adjacent to the pressure cycling switch. It should be connected as shown below.


Object Number: 85100  Size: FS

General Motors bulletins are intended for use by professional technicians, not a "do-it-yourselfer". They are written to inform those technicians of conditions that may occur on some vehicles, or to provide information that could assist in the proper service of a vehicle. Properly trained technicians have the equipment, tools, safety instructions and know-how to do a job properly and safely. If a condition is described, do not assume that the bulletin applies to your vehicle, or that your vehicle will have that condition. See a General Motors dealer servicing your brand of General Motors vehicle for information on whether your vehicle may benefit from the information.