GM Service Manual Online
For 1990-2009 cars only

SMU-SECTION 8A - ELECTRICAL WIPER/WASHER (REVISED)

SUBJECT: ELECTRICAL SYSTEMS MANUAL UPDATE -SECTION 8A- WIPER/WASHER: PULSE DIAGNOSIS (REVISED DIAGNOSIS PROCEDURE)

VEHICLES AFFECTED: 1991-93 "C/H" MODELS

APPLICATION:

----------- 1991-93 Buick Park Avenue/Park Avenue Ultra 1991-93 Buick Le Sabre

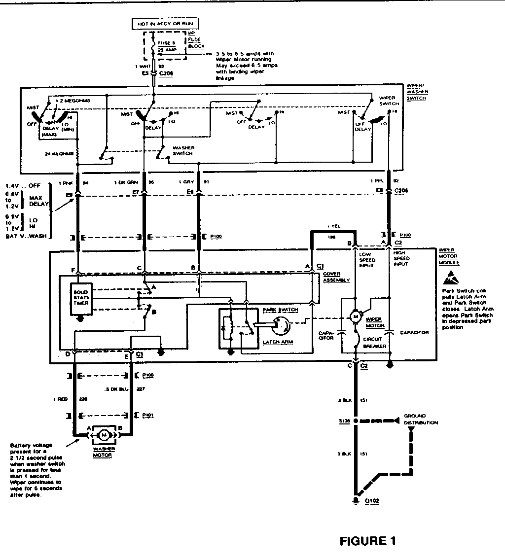
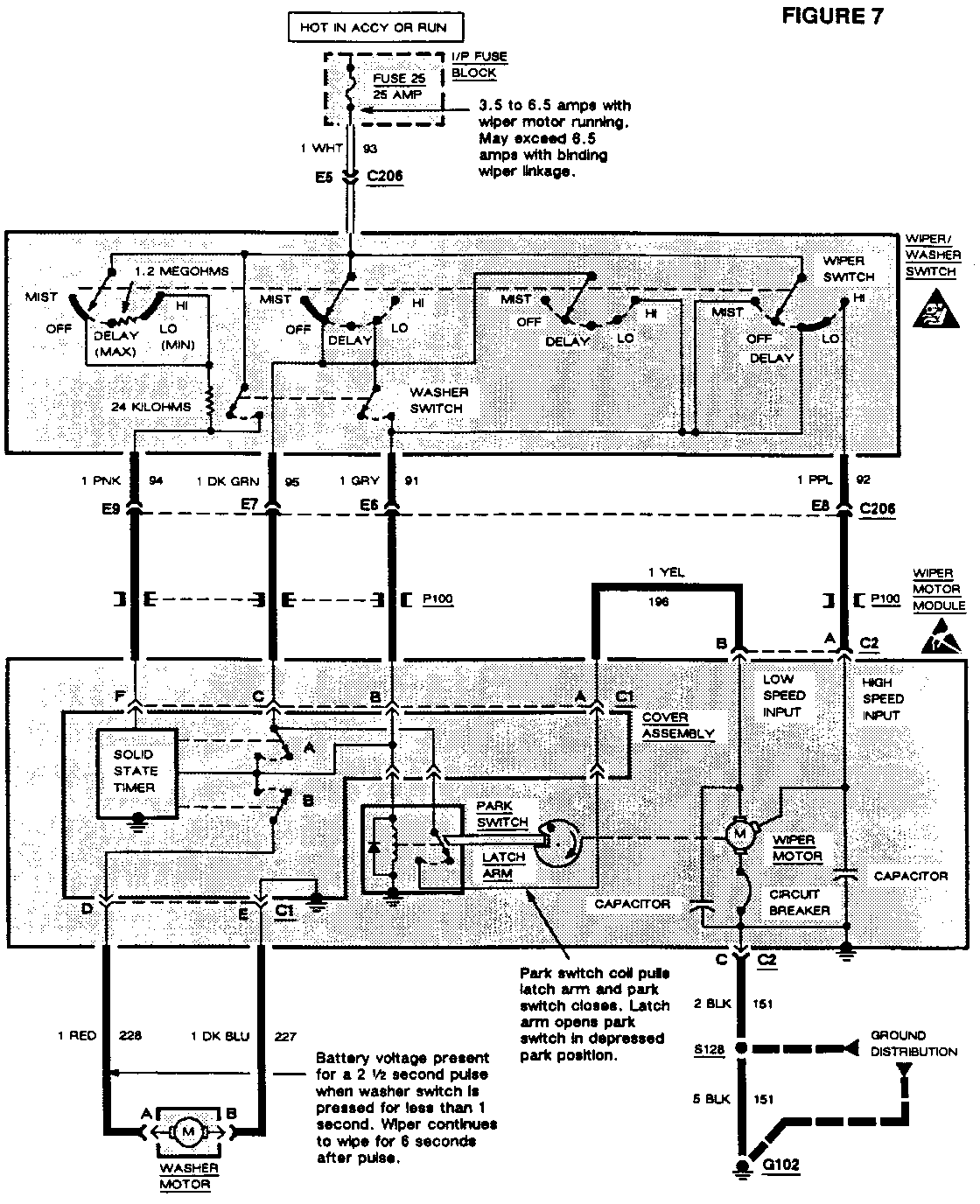
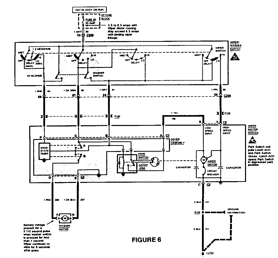
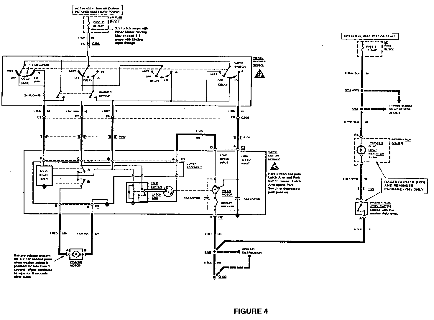
The Wiper/Washer: Pulse System Diagnosis found in the electrical systems manuals for the above mentioned vehicles has been revised to avoid confusion and misdiagnosis of the system.

The attached artwork should replace the following pages for the proper system diagnosis:

Figures 1 & 2: 1991 Buick Le Sabre ESM, pgs. 123 and 125 Figure 3: 1991 Buick Park Avenue/Ultra ESM, page 139 Figures 4 & 5: 1992 Buick Park Avenue/Ultra ESM, pgs. 152 and 154 Figure 6: 1992 Buick Le Sabre ESM, page 150 Figures 7 & 8: 1993 Buick Le Sabre/Park Avenue ESM, pgs. 348 and 353

Please update your respective service manual accordingly.


Object Number: 86371  Size: FS


Object Number: 74397  Size: FS


Object Number: 74542  Size: FS


Object Number: 75183  Size: FS


Object Number: 74628  Size: FS


Object Number: 81237  Size: FS


Object Number: 79919  Size: FS


Object Number: 77210  Size: FS

General Motors bulletins are intended for use by professional technicians, not a "do-it-yourselfer". They are written to inform those technicians of conditions that may occur on some vehicles, or to provide information that could assist in the proper service of a vehicle. Properly trained technicians have the equipment, tools, safety instructions and know-how to do a job properly and safely. If a condition is described, do not assume that the bulletin applies to your vehicle, or that your vehicle will have that condition. See a General Motors dealer servicing your brand of General Motors vehicle for information on whether your vehicle may benefit from the information.