GM Service Manual Online
For 1990-2009 cars only

ESM UPDATE - SEC. 8A ELECTRICAL DIAGNOSTIC REVISION

SUBJECT: SECTION 8A - ELECTRICAL DIAGNOSTIC REVISIONS

VEHICLE AFFECTED: 1993 "C, H" MODELS

APPLICATION:

----------- 1993 Buick LeSabre 1993 Buick Park Avenue/Park Avenue Ultra 1993 Pontiac Bonneville SE 1993 Pontiac Bonneville SSE/SSEi 1993 Oldsmobile Eighty Eight 1993 Oldsmobile Ninety Eight 1993 Cadillac Fleetwood/DeVille

This bulletin provides Late Production and Design Change Information ranging from wire gauge and colour changes to changing connector pinout identification and wiring routing changes.

The following information reflects current changes and revisions to the Electrical Systems/Service Manual Diagnostic Procedure:

1993 Buick LeSabre/Park Avenue/Ultra (Insert 5 pages of art)

1993 Pontiac Bonneville SE/SSE/SSEi (insert 4 pages of art)

1993 Oldsmobile Eighty Eight/Ninety Eight (Insert 4 pages of art)

1993 Cadillac Fleetwood/DeVille (Insert 3 pages of art)

Please update your respective Service Manual accordingly.

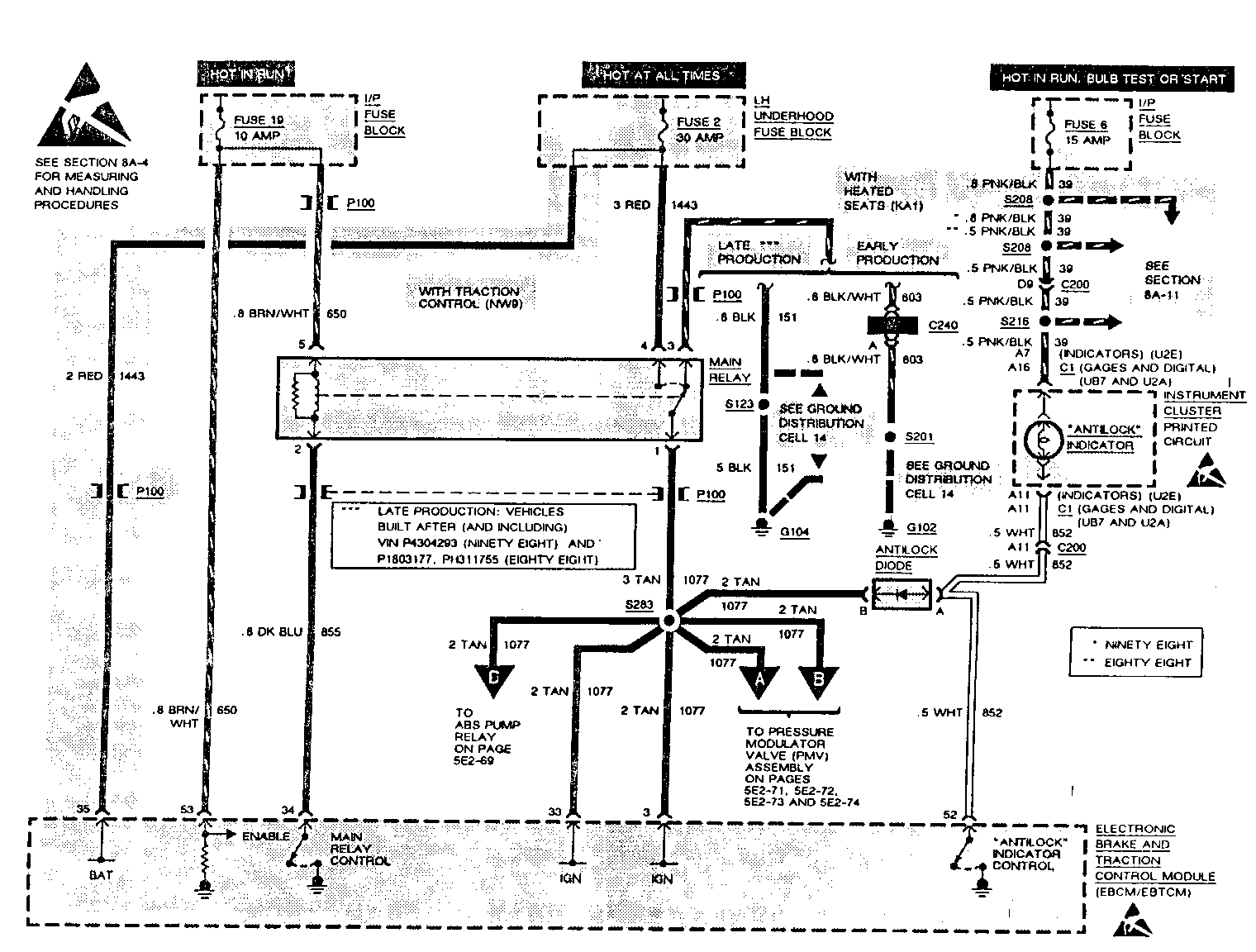
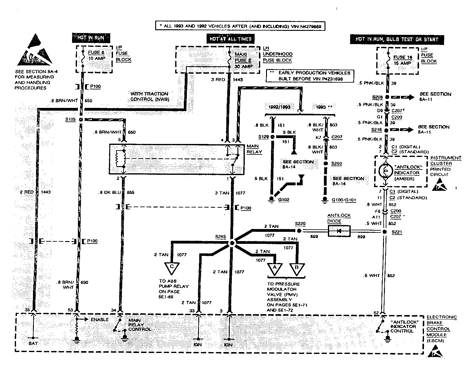
UPDATE CHANGE SUMMARY CARLINE: BUICK LESABRE/PARK AVENUE/PARK AVENUE ULTRA -------------------------------------------------------------------------- Page(s) Revision ------- -------- 260,262 Add CKT 151 to "POSSIBLE CAUSES: - OPEN in CKT" list. 263 Add "CKT 151" to "T: MAIN RELAY GROUND TEST" in step [2]. 240,242 Add "See System Schematic, page 216" to CKT 803 at MAIN RELAY 260,262

UPDATE CHANGE SUMMARY CARLINE: PONTIAC BONNEVILLE ------------------------------------------------- Page(s) Revision ------- ------- 5E2-56 Add CKT 151 to "POSSIBLE CAUSES: - Open in CKT" list. 5E2-57 Change "REPAIR OPEN IN CKT 803" located in the lower right hand side of the page, to "REPAIR OPEN IN CKT 151 or 803."

UPDATE CHANGE SUMMARY CARLINE: 1993 NINETY EIGHT/EIGHTY EIGHT ------------------------------------------------------------- Page(s) Revision ------- -------- 5E2-56 Add CKT 151 to "POSSIBLE CAUSES: - Open in CKT" list. 5E2-57 Change "REPAIR OPEN IN CKT 803," located in the lower right hand side of the page, to "REPAIR OPEN IN CKT 151 or 803." 5E2-80 Delete the word "Gently" in step 3 of the Remove or Disconnect procedure for the Front Wheel Speed Sensors.

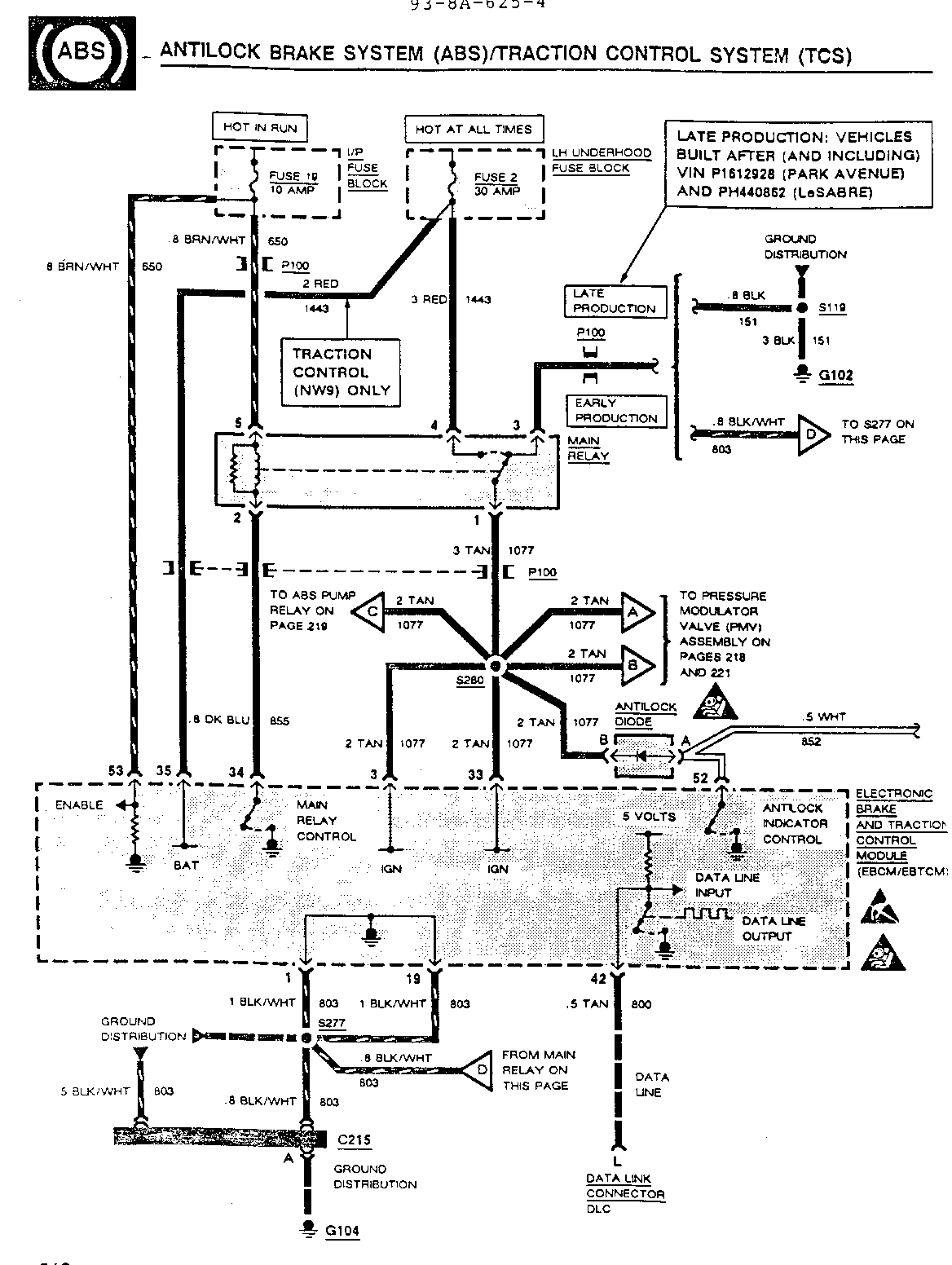
UPDATE CHANGE SUMMARY CARLINE: CADILLAC DEVILLE/FLEETWOOD/SIXTY SPECIAL ----------------------------------------------------------------------- Page(s) Revision ------- -------- 8A-14-0 Change "1993 WITH ANTILOCK BRAKE SYSTEM (JM4)" callout at Main Relay to "1993 EARLY PRODUCTION VEHICLES WITH ANTILOCK BRAKE SYSTEM (JM4) BUILT BEFORE VIN P4231698.

8A-14-4 Change "1992" callout at Main Relay to "ALL 1992 VEHICLES AND 1993 LATE PRODUCTION VEHICLES BUILT AFTER (AND INCLUDING) VIN P4231698."


Object Number: 79658  Size: FS


Object Number: 77032  Size: FS


Object Number: 77031  Size: FS


Object Number: 77030  Size: FS


Object Number: 74870  Size: FS


Object Number: 74511  Size: FS


Object Number: 74434  Size: FS


Object Number: 74589  Size: FS


Object Number: 74588  Size: FS


Object Number: 74714  Size: FS


Object Number: 74713  Size: FS


Object Number: 74712  Size: FS

General Motors bulletins are intended for use by professional technicians, not a "do-it-yourselfer". They are written to inform those technicians of conditions that may occur on some vehicles, or to provide information that could assist in the proper service of a vehicle. Properly trained technicians have the equipment, tools, safety instructions and know-how to do a job properly and safely. If a condition is described, do not assume that the bulletin applies to your vehicle, or that your vehicle will have that condition. See a General Motors dealer servicing your brand of General Motors vehicle for information on whether your vehicle may benefit from the information.