GM Service Manual Online
For 1990-2009 cars only

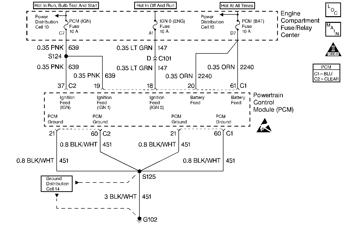
Object Number: 13026  Size: MF
Engine Controls Components
PCM Power and Grounds
OBD II Symbol Description Notice
ESD Notice

Circuit Description

This DTC is designed to prevent a service PCM installed in a vehicle from operating without first flashing software into it.

Conditions for Setting the DTC

Test Condition

Test continuously.

Failure Condition

No software data is present in PCM.

Action Taken When the DTC Sets

    •  Fuel pump is disabled.
    •  Injector pulsewidth is set to 0.
    •  Back-up fuel is disabled.
    •  The PCM will illuminate the malfunction indicator lamp (MIL) when the diagnostic runs and fails.
    •  The PCM will record operating conditions at the time the diagnostic fails. This information will be stored in the Freeze Frame and Failure Records.

Conditions for Clearing the Message/DTC

    •  The PCM will turn the MIL OFF after three consecutive drive trips that the diagnostic runs and does not fail.
    •  A Last Test Failed (current) DTC will clear when the diagnostic runs and does not fail.
    •  A History DTC will clear after forty consecutive warm-up cycles with no failures of any emission related diagnostic test.
    • Use a scan tool to clear DTCs.
    • Interrupting PCM battery voltage may or may not clear DTCs. This practice is not recommended. Refer to Clearing Diagnostic Trouble Codes in PCM Description and Operation.

Test Description

Number(s) below refer to the step number(s) on the Diagnostic Table.

  1. Flashing the PCM with the correct software for the vehicle.

  2. If flashing attempt fails the PCM is faulty.

Step

Action

Value(s)

Yes

No

1

Was the Powertrain On-Board Diagnostic (OBD) System Check performed?

--

Go to Step 2

Go to A Powertrain On Board Diagnostic (OBD) System Check

2

Flash the PCM with the correct software.

Does DTC P0602 reset?

--

Go to Step 3

Go to Powertrain Control Module Diagnosis for Verify Repair

3

Replace the PCM. Refer to PCM Replacement/Programming .

Is the replacement complete?

--

Go to Powertrain Control Module Diagnosis for Verify Repair

--