GM Service Manual Online
For 1990-2009 cars only
Makes
🢒
Cadillac
🢒
2009
🢒
DTS
🢒
Engine
🢒
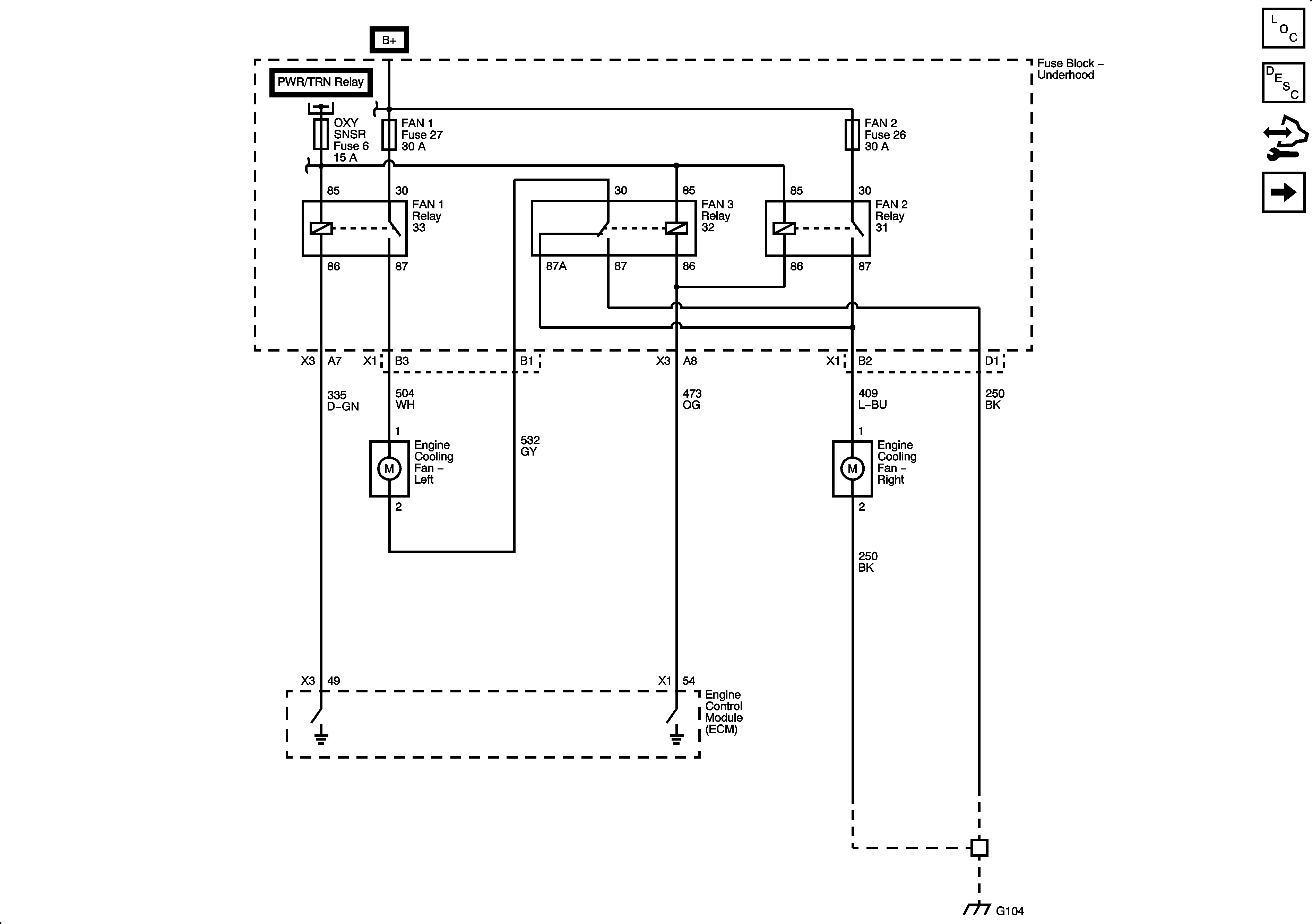
Engine Cooling
🢒 Engine Cooling Schematics