GM Service Manual Online
For 1990-2009 cars only

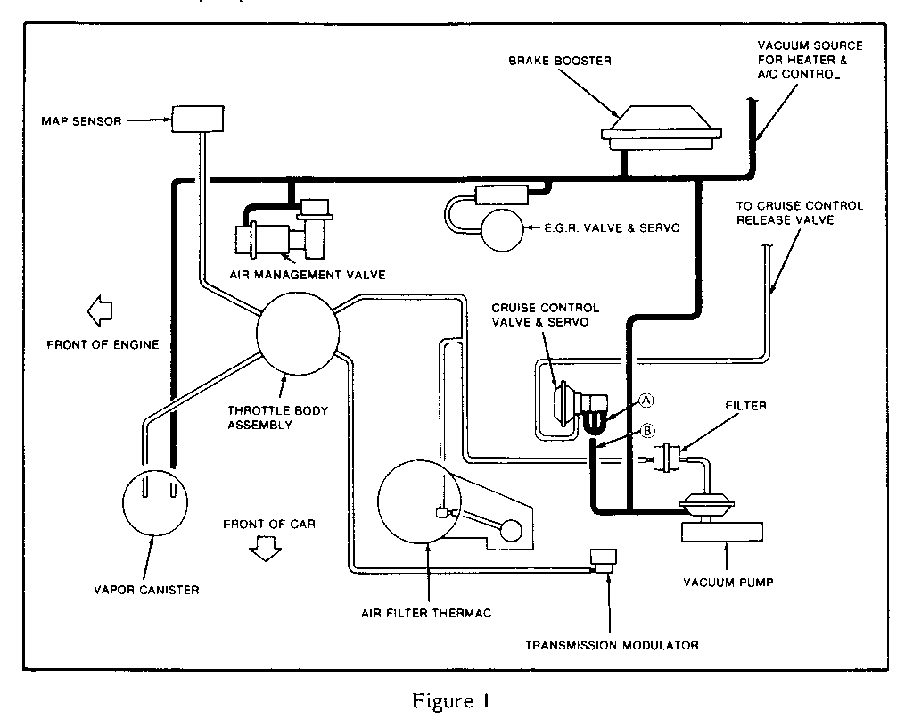
A/C DIVERTED/PARK BRAKE INOP C/C INOP-BRAKE LIGHT ON

MODELS AFFECTED: 1986 DE VILLES AND FLEETWOODS

Some 1986 De Villes and Fleetwoods may experience any or all of the following conditions:

o Air conditioning discharge air diverted to the lower vents.

o Automatic parking brake release inoperative.

o Brake warning light illuminated due to low booster vacuum level.

o Cruise control inoperative.

o Reduction in power brake assist.

These conditions may be caused by a vacuum source hose leak. To correct this condition, inspect for improper connections or splits in vacuum source hoses (Figure 1). The hoses marked A and B in Figure 1 should be inspected thoroughly. Replace any vacuum source hoses that are split (do not trim off split portion of hose).


Object Number: 86559  Size: LF

General Motors bulletins are intended for use by professional technicians, not a "do-it-yourselfer". They are written to inform those technicians of conditions that may occur on some vehicles, or to provide information that could assist in the proper service of a vehicle. Properly trained technicians have the equipment, tools, safety instructions and know-how to do a job properly and safely. If a condition is described, do not assume that the bulletin applies to your vehicle, or that your vehicle will have that condition. See a General Motors dealer servicing your brand of General Motors vehicle for information on whether your vehicle may benefit from the information.