GM Service Manual Online
For 1990-2009 cars only
Makes
🢒
Cadillac
🢒
1998
🢒
DeVille
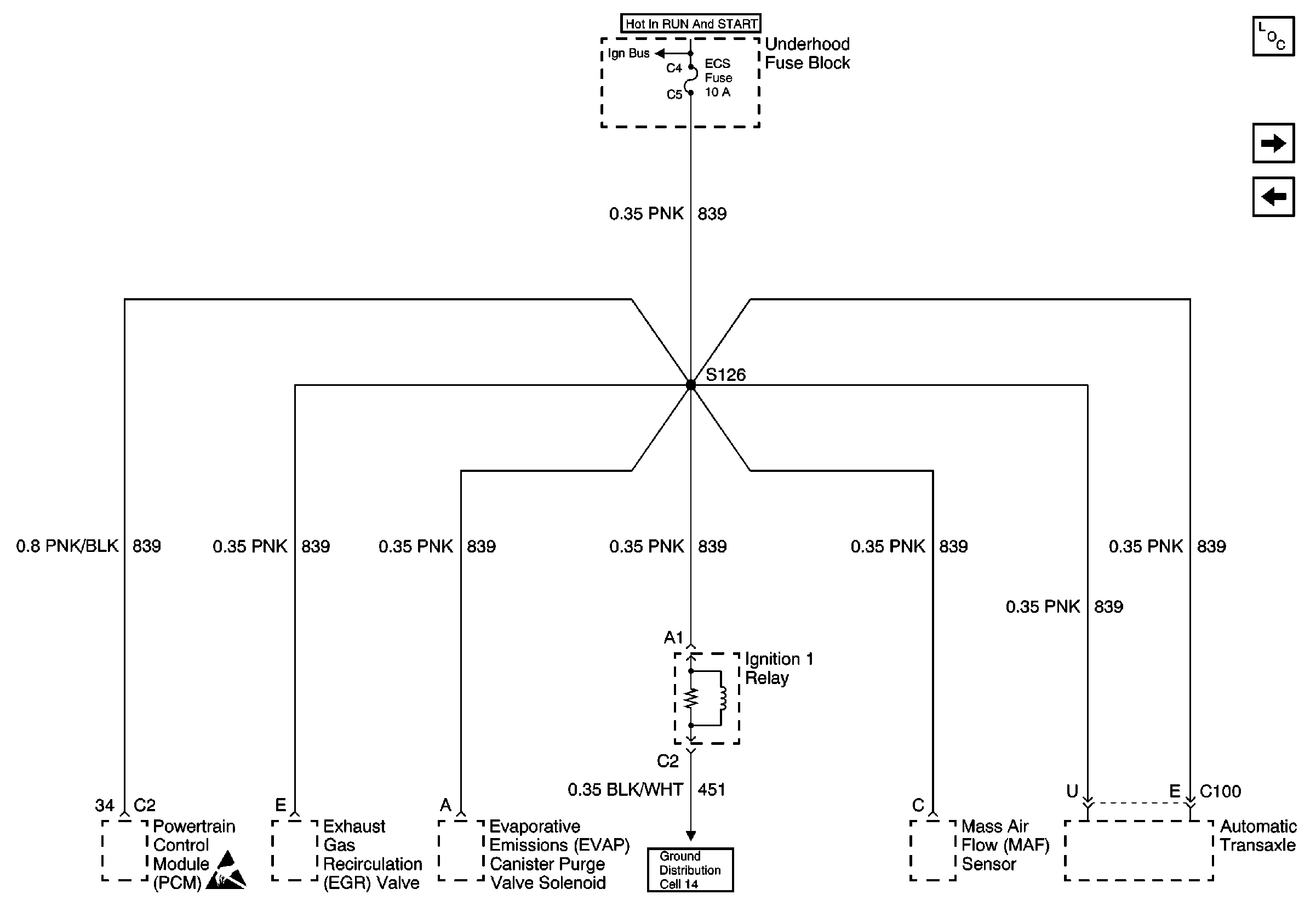
🢒 Cell 10: ECS Fuse
Cell 10: ECS Fuse
Cell 10: ECS Fuse
Power and Grounding Components
Cell 10: PARK/REV Fuse
Cell 10: ABS and IGN 1 Fuses
Cell 14: G102
Cell 10: BATT 2 and BATT 3 Fuses and the Ignition Switch Outputs
Handling ESD Sensitive Parts Notice