GM Service Manual Online
For 1990-2009 cars only
Makes
🢒
Cadillac
🢒
1998
🢒
DeVille
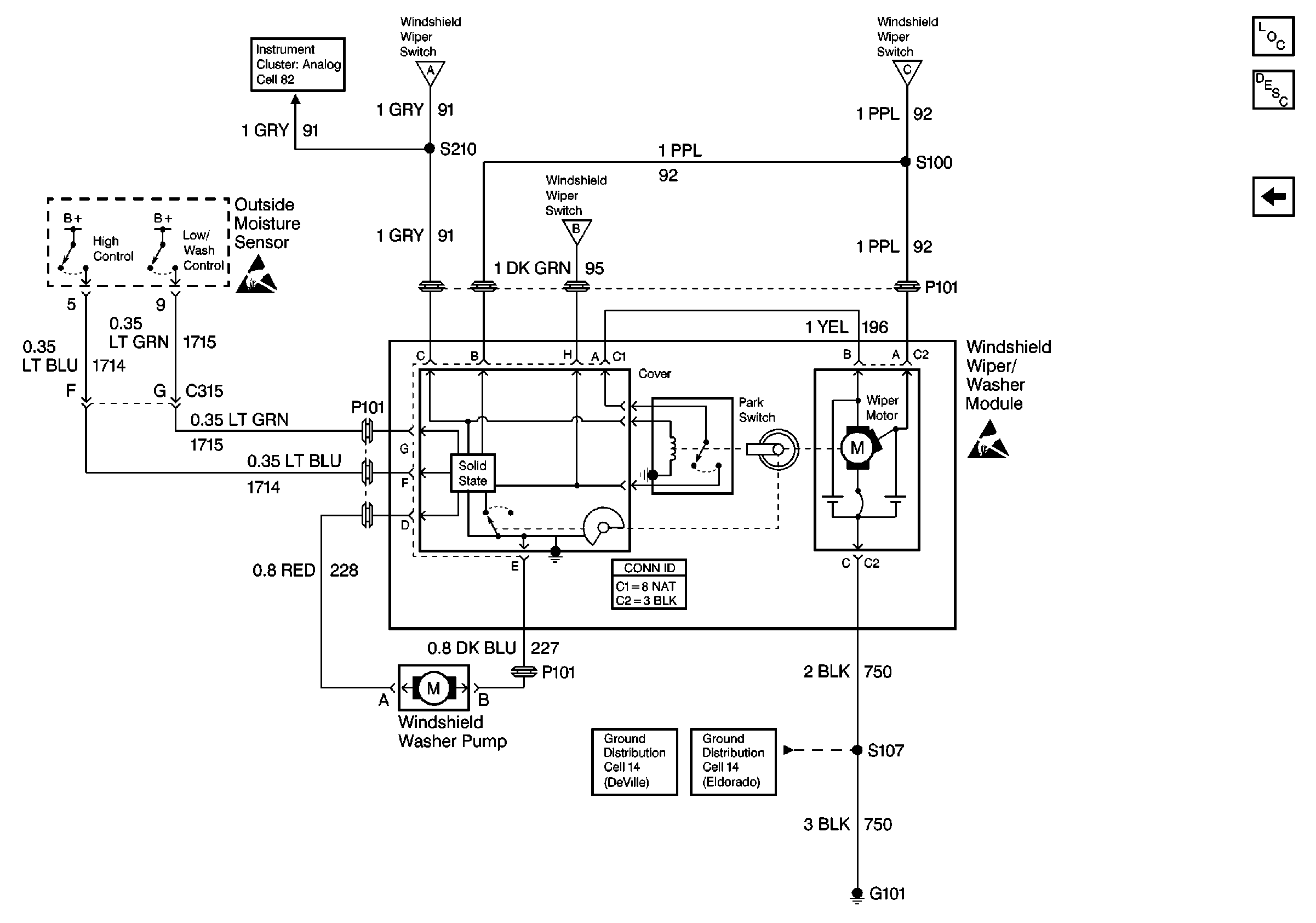
🢒 Cell 91: Module and Pump
Cell 91: Module and Pump
Cell 91: Module and Pump
Cell 91: Power, Ground, Sensor, and Switch
Wiper/Washer System Components
Cell 91: Power, Ground, Sensor, and Switch
Cell 91: Power, Ground, Sensor, and Switch
Cell 91: Power, Ground, Sensor, and Switch
Handling ESD Sensitive Parts Notice
Handling ESD Sensitive Parts Notice
Ground Distribution Schematics
Ground Distribution Schematics
Instrument Cluster: Analog Schematics
Wiper/Washer Connector End Views