GM Service Manual Online
For 1990-2009 cars only
Makes
🢒
Cadillac
🢒
1998
🢒
DeVille
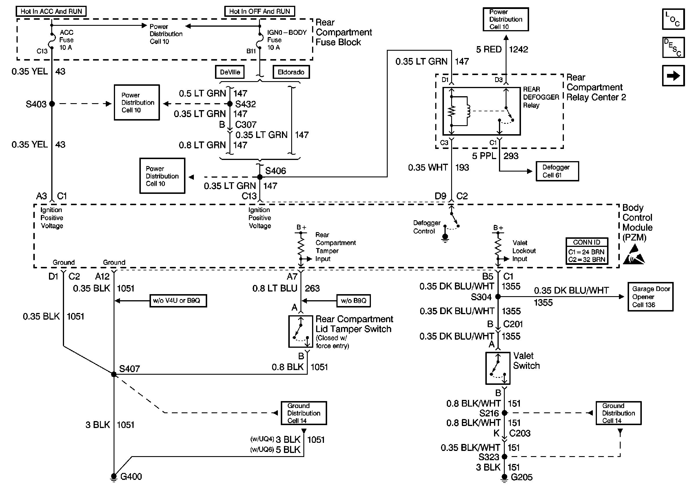
🢒 Cell 51: Body Control Module (PZM) Power and Ground (1 of 2)
Cell 51: Body Control Module (PZM) Power and Ground (1 of 2)
Cell 51: Body Control Module (PZM) Power and Ground (1 of 2)
Body Control Module Components
Body Control System Description
Cell 51: Body Control Module (PZM) Power and Ground (2 of 2)
Power Distribution Schematics
Power Distribution Schematics
Power Distribution Schematics
Ground Distribution Schematics
Power Distribution Schematics
Defogger Schematics
Body Control System Connector End Views
Handling ESD Sensitive Parts Notice
Garage Door Opener Schematics
Ground Distribution Schematics