GM Service Manual Online
For 1990-2009 cars only
Makes
🢒
Cadillac
🢒
1998
🢒
DeVille
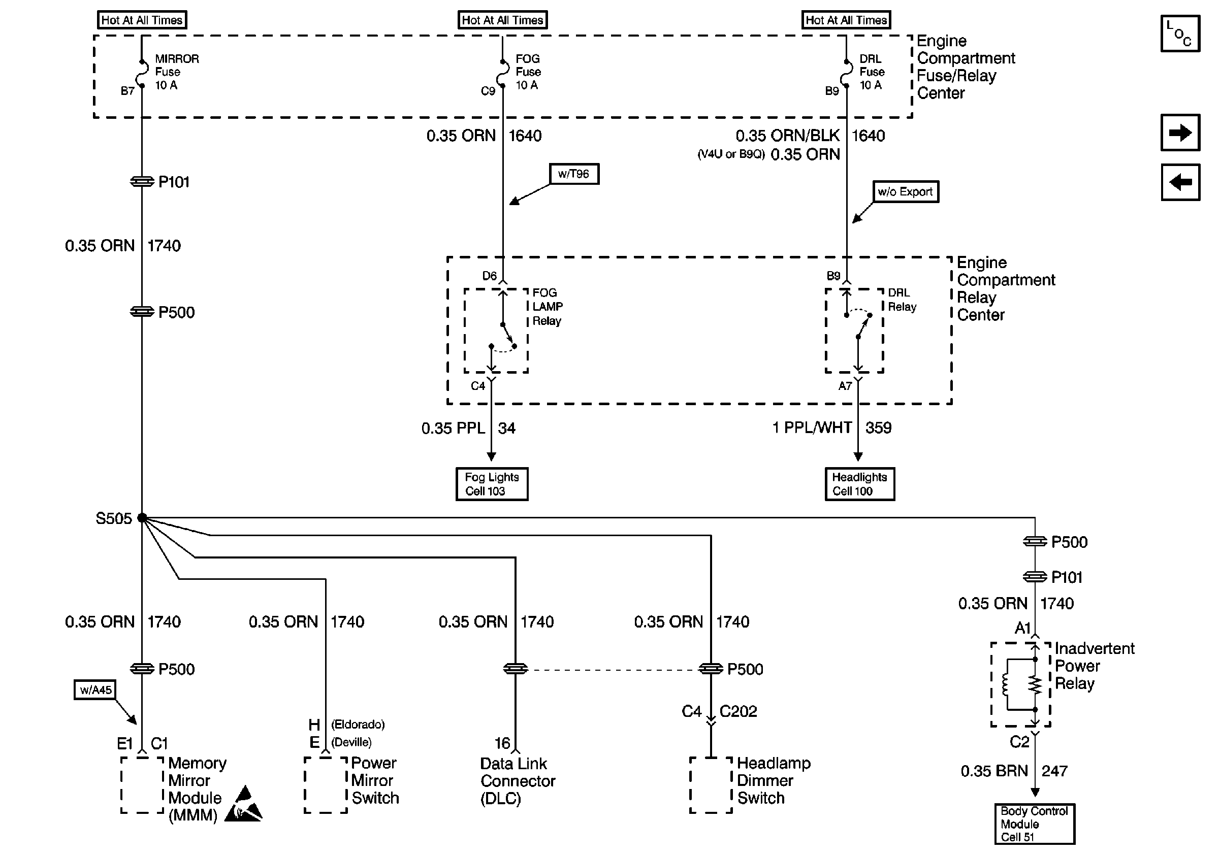
🢒 Cell 10: MIRROR, FOG, and DRL Fuses
Cell 10: MIRROR, FOG, and DRL Fuses
Cell 10: MIRROR, FOG, and DRL Fuses
Power and Grounding Components
Cell 10: INJ Fuses
Cell 10: MIRROR, FOG, and DRL Fuses
Body Control System Schematics
Handling ESD Sensitive Parts Notice
Fog Lights Schematics
Headlights Schematics