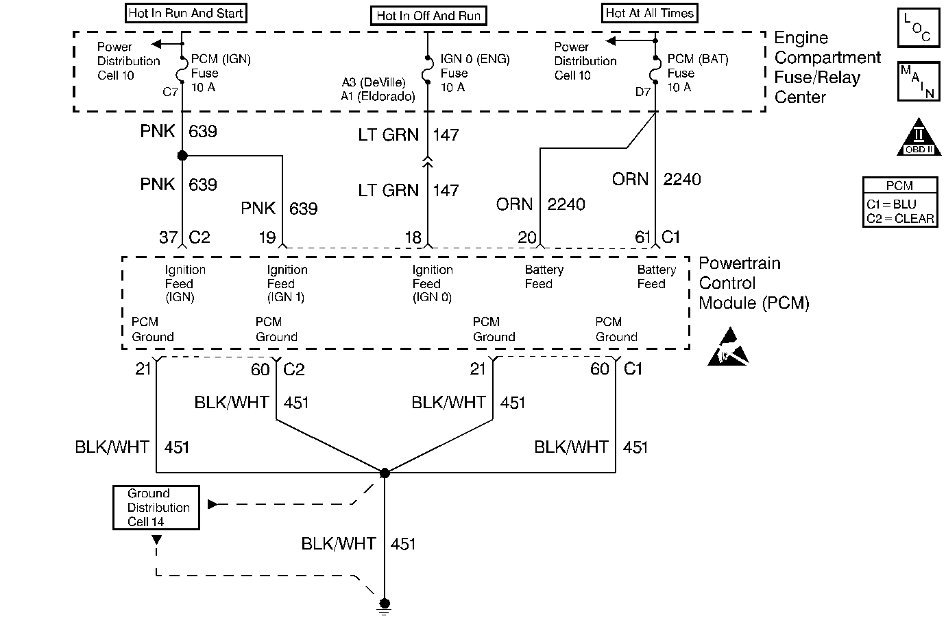
The PCM is powered with 5 power feeds. Two of these feeds are from the battery, the other three are from the ignition switch and are called Ignition 1, Ignition Supplement and Ignition 0. Ignition 1 and Ignition Supplement are powered any time the key is in the CRANK , RUN or ACC positions. Ignition 0 is powered in ALL key positions except LOCK and CRANK. This diagnostic test is used to monitor the voltages received by the PCM at connector C1 terminals 18 and 19. When the engine is running, the PCM will compare the Ignition 1 voltage it receives at connector C1 terminal 19 to the Ignition 0 voltage it receives at connector C1 terminal 18. If the Ignition 1 and Ignition 0 voltages are more than 2 volts different for 5 seconds, DTC P1634 will set.
Engine running
Voltage difference between Ignition 1 (PCM C1-19) and Ignition 0 (PCM C1-18) inputs greater than 2 volts for 5 seconds.
| • | The PCM will illuminate the malfunction indicator lamp (MIL) when the diagnostic runs and fails. |
| • | The PCM will record operating conditions at the time the diagnostic fails. This information will be stored in the Freeze Frame and Failure Records. |
| • | The PCM will turn the MIL OFF after three consecutive drive trips that the diagnostic runs and does not fail. |
| • | A Last Test Failed (current) DTC will clear when the diagnostic runs and does not fail. |
| • | A History DTC will clear after forty consecutive warm-up cycles with no failures of any emission related diagnostic test. |
| • | Use a scan tool to clear DTCs. |
| • | Interrupting PCM battery voltage may or may not clear DTCs. This practice is not recommended. Refer to Clearing Diagnostic Trouble Codes in PCM Description and Operation. |
If this DTC is intermittent check terminal contact at the PCM and the condition of the CKT 639 splice for an intermittent open condition.
A short to unswitched battery voltage on the Ignition 1 / Ignition Supplement circuit will set this DTC. Symptoms associated with this condition include the inability to shut the engine OFF using the ignition switch.
If the Ignition 0 to the PCM is lost the vehicle will still run but some outputs may not function, if the Ignition 1 voltage is lost or goes below 5.5 volts the vehicle will not run but DTC P1634 should set.
Step | Action | Value(s) | Yes | No |
|---|---|---|---|---|
1 | Did you perform the Powertrain On-Board Diagnostic (OBD) System Check? | -- | ||
2 | Using a scan tool check the status of DTC P0560. Is DTC P0560 also set? | -- | Go to DTC P0560 System Voltage Low | |
3 |
Are the voltages both within each other by the value specified? | 1.5 volts | ||
4 |
Did this DTC fail this ignition cycle? | -- | Go to Diagnostic Aids | |
5 | Was the Ignition 0 voltage lower than the Ignition 1 voltage? | -- | ||
6 | Inspect the Ignition 0 fuse. Is the fuse blown? | -- | ||
7 | Inspect the Ignition 1 fuse. Is the fuse blown? | -- | ||
8 |
Is the repair complete? | -- | -- | |
9 | Repair the open/high resistance or poor terminal contact in CKT 147. Is the repair complete? | -- | -- | |
10 |
Is the repair complete? | -- | -- | |
11 | Repair the open/high resistance or poor terminal contact in CKT 639. Is the repair complete? | -- | -- | |
12 |
Was terminal contact repaired? | -- | ||
13 | Replace the PCM. Refer to Powertrain Control Module Replacement/Programming . Is the replacement complete? | -- | -- |