GM Service Manual Online
For 1990-2009 cars only
Makes
🢒
Cadillac
🢒
1999
🢒
DeVille
🢒 Cell 114: Inputs
Cell 114: Inputs
Cell 114: Inputs
Lighting Systems Components
Interior Lights Circuit Description
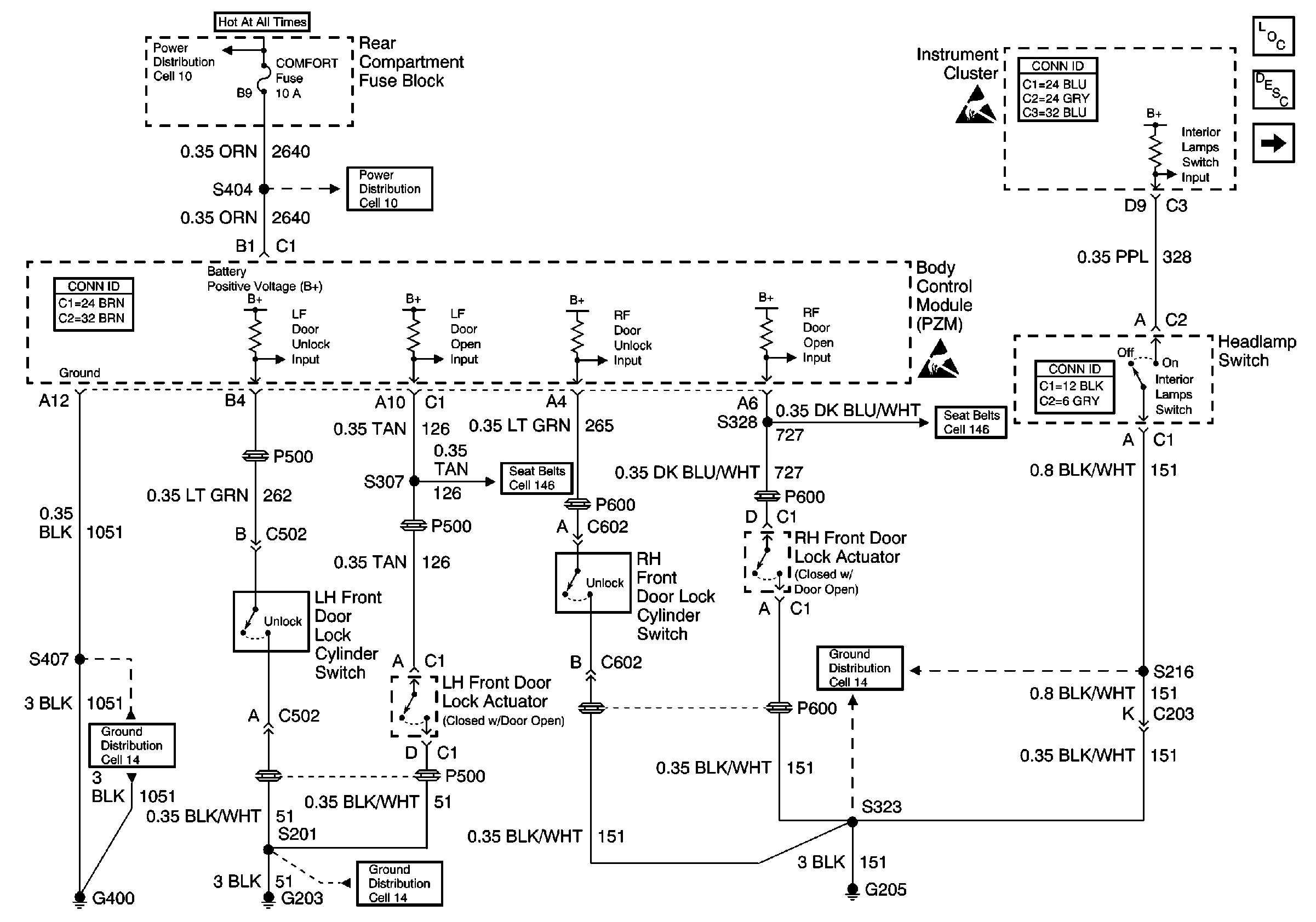
Cell 114: Door Courtesy, IP Compartment, and Rear Compartment Lamps
Handling ESD Sensitive Parts Notice
Handling ESD Sensitive Parts Notice
Ground Distribution Schematics
Ground Distribution Schematics
Ground Distribution Schematics
Power Distribution Schematics
Power Distribution Schematics
Cell 146
Cell 146
Instrument Panel, Gages, and Console Connector End Views
Lighting Systems Connector End Views
Body Control System Connector End Views