GM Service Manual Online
For 1990-2009 cars only
Makes
🢒
Cadillac
🢒
2000
🢒
DeVille
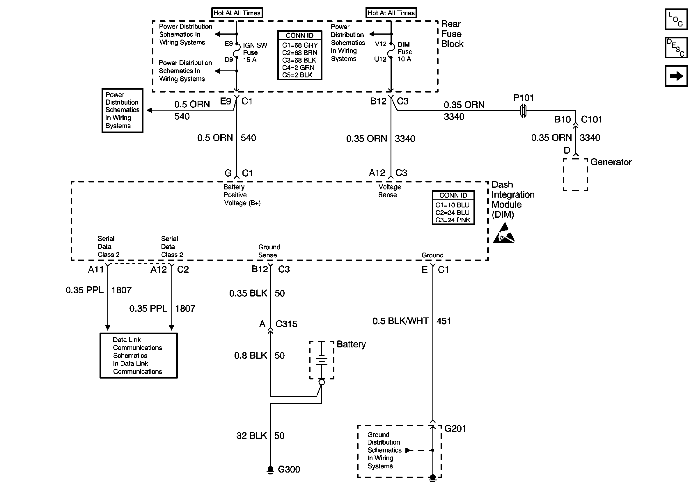
🢒 Dash Integration Module (DIM) - Power, Ground and Serial Data
Dash Integration Module (DIM) - Power, Ground and Serial Data
Dash Integration Module (DIM) -- Power, Ground and Serial Data
Body Control Module Components
Body Control System Circuit Description
Dash Integration Module (DIM) - Ignition Switch Inputs
Handling ESD Sensitive Parts Notice
Rear Fuse Block Battery Voltage
RR BLO, RRDR MDL, HVAC BLO, STOP LP, IGN SW, and TSIG/HAZ Fuses
RR BLO, RRDR MDL, HVAC BLO, STOP LP, IGN SW, and TSIG/HAZ Fuses
Power and Grounding Connector End Views Fuse Blocks and Ignition Switch
Rear Fuse Block Battery Voltage
Body Control System Connector End Views
Data Link Connector Schematics
G201 - Steering Column