GM Service Manual Online
For 1990-2009 cars only
Makes
🢒
Cadillac
🢒
2000
🢒
DeVille
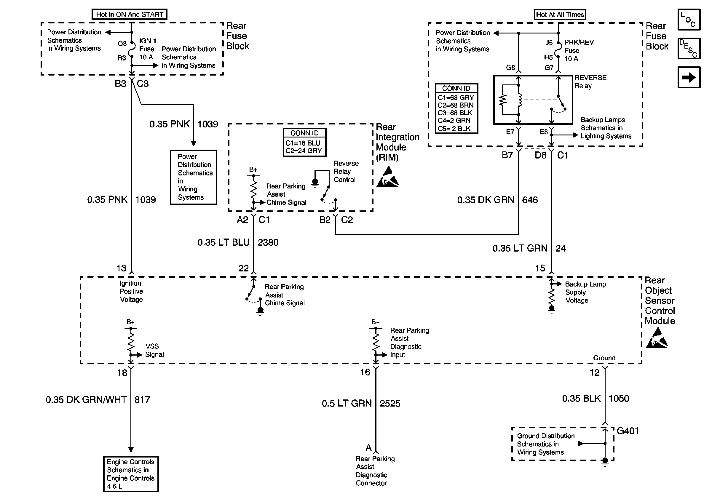
🢒 Rear Object Sensor Control Module - Power, Ground
Rear Object Sensor Control Module - Power, Ground
Rear Object Sensor Control Module -- Power, Ground
Rear Parking Assist Components
Rear Parking Assist Circuit Description
Object Sensors
Handling ESD Sensitive Parts Notice
Handling ESD Sensitive Parts Notice
SIR, VENT SOL, and IGN 1 Fuses
SIR, VENT SOL, and IGN 1 Fuses
PRK/REV, PRK BRK, and RR DEFOG Fuses
Power and Grounding Connector End Views Fuse Blocks and Ignition Switch
Backup Lamp Schematics
SIR, VENT SOL, and IGN 1 Fuses
Body Control System Connector End Views
Engine Controls Schematics
G401