GM Service Manual Online
For 1990-2009 cars only

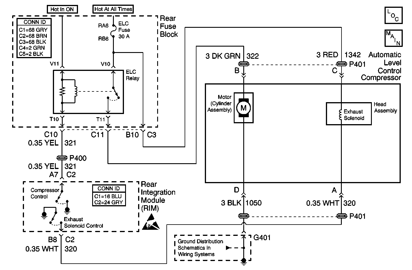
Object Number: 520696  Size: MF
Automatic Level Control Suspension Components
Automatic Level Control w/F45
Handling ESD Sensitive Parts Notice
Power and Grounding Connector End Views Fuse Blocks and Ignition Switch
Body Control System Connector End Views
G401

Circuit Description

The automatic level control adjusts the vehicle suspension ride height. The Rim determines the height of the vehicle based on the voltage from the automatic level control sensor. The RIM raises and lowers the vehicle in order to keep the vehicle level.

Conditions for Running the DTC

    • The RIM is powered up.
    • DTC B1327 are not stored.

Conditions for Setting the DTC

The exhaust valve output is found to be shorted to battery .

Action Taken When the DTC Sets

The automatic level control will be inoperative.

Conditions for Clearing the MIL/DTC

The RIM does not detect a failure during the self test.

Diagnostic Aids

    • Inspect for the addition of aftermarket components.
    • Inspect all wiring harnesses carefully for chaff's and proper routing.
    • This circuit is monitored every 3 milliseconds. If the exhaust valve solenoid is found to shorted to battery for 10 milliseconds (100th of a second) the code will be stored as current.

Test Description

The numbers below refer to the step numbers on the diagnostic table.

  1. Listen for an audible click when the solenoid operates. Command both the ON and OFF states. Repeat the commands as necessary.

  2. Tests the exhaust valve solenoid circuit for proper operation.

  3. Tests the control circuit for a short to voltage.

Step

Action

Value(s)

Yes

No

1

Did you perform the Automatic Level Control Diagnostic System Check?

--

Go to Step 2

Go to Automatic Level Control Diagnostic System Check

2

  1. Install a scan tool
  2. Turn ON the ignition, with the engine OFF.
  3. With a scan tool, command the ALC exhaust solenoid valve ON and OFF.

Does the exhaust solenoid valve turn ON and OFF with each command?

--

Go to Diagnostic Aids

Go to Step 3

3

  1. Turn OFF the ignition.
  2. Disconnect the exhaust solenoid valve harness connector.
  3. Turn ON the ignition, with the engine OFF.
  4. Connect a test lamp between the control circuit of the exhaust solenoid harness connector and the coil side feed circuit of the exhaust solenoid harness connector.
  5. With a scan tool, command the exhaust solenoid ON and OFF.

Does the test lamp turn ON and OFF with each command?

--

Go to Step 6

Go to Step 4

4

Does the test lamp remain OFF with each command?

--

Go to Step 5

Go to Step 7

5

Test the exhaust solenoid control circuit for a short to voltage. Refer to Circuit Testing and Wiring Repairs in Wiring Systems.

Did you find and correct the condition?

--

Go to Step 10

Go to Step 7

6

Inspect for poor connections at the exhaust valve solenoid harness connector. Refer to Testing for Intermittent Conditions and Poor Connections and Connector Repairs in Wiring Systems.

Did you find and correct the condition?

--

Go to Step 10

Go to Step 8

7

Inspect for poor connections at the RIM. Refer to Testing for Intermittent Conditions and Poor Connections and Connector Repairs in Wiring Systems.

Did you find and correct the condition?

--

Go to Step 10

Go to Step 9

8

Replace the compressor head assembly.

Did you complete the replacement?

--

Go to Step 10

--

9

Replace the RIM. Refer to Rear Integration Body Control Module Replacement .

Did you complete the replacement?

--

Go to Step 10

--

10

  1. Use the scan tool in order to clear the DTCs.
  2. Operate the vehicle within the Conditions for Running the DTC as specified in the supporting text.

Did the DTC reset?

--

Go to Step 2

System OK