GM Service Manual Online
For 1990-2009 cars only
Makes
🢒
Cadillac
🢒
2001
🢒
DeVille
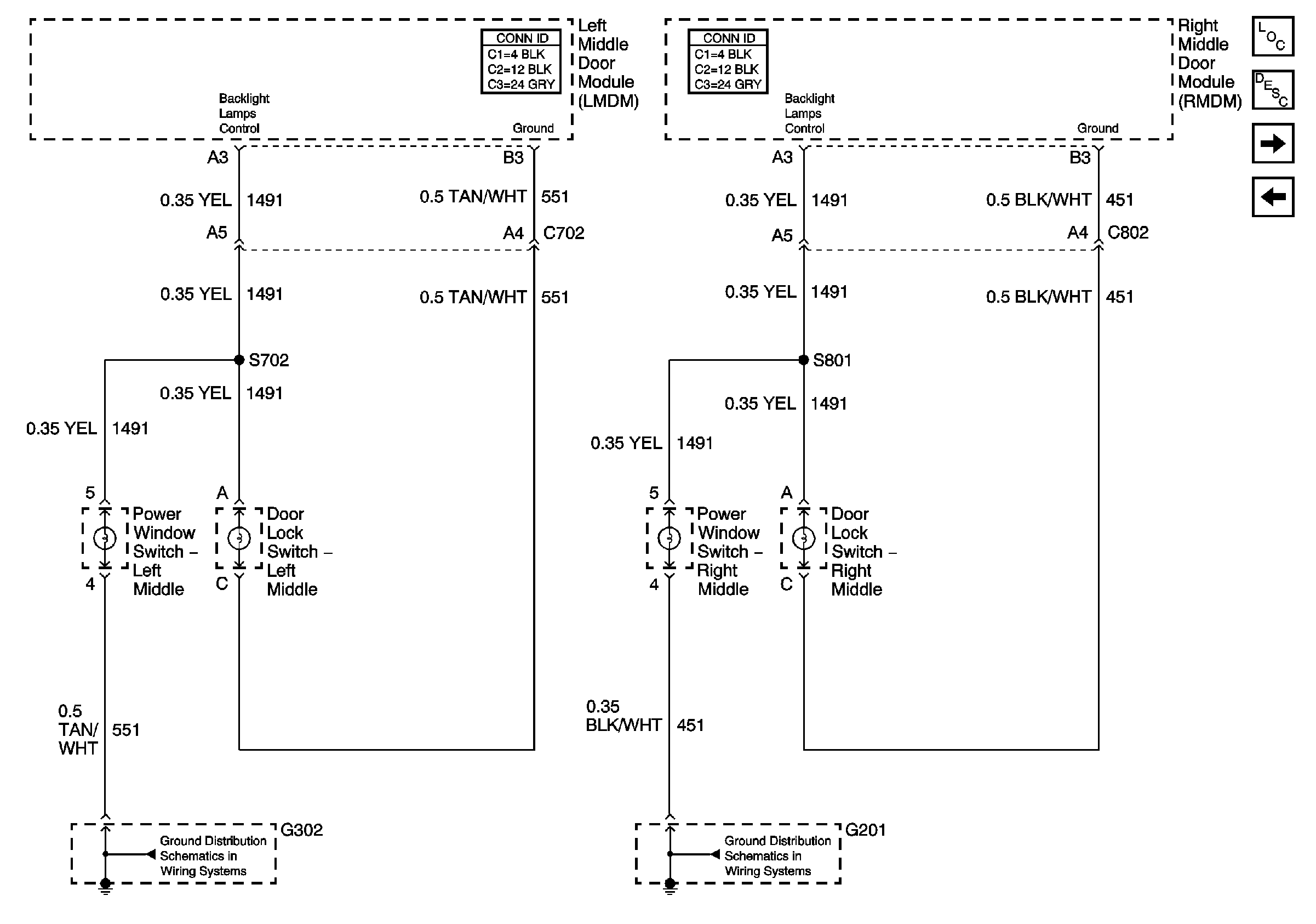
🢒 Middle Door Dimming
Middle Door Dimming
Middle Door Dimming
Master Electrical Component List
Interior Lighting Systems Description and Operation
Rear Door Dimming
Front Door Dimming
G201,G202 CKT 451 Steering Column
G302 Left Front Seat