GM Service Manual Online
For 1990-2009 cars only
Makes
🢒
Cadillac
🢒
2005
🢒
DeVille
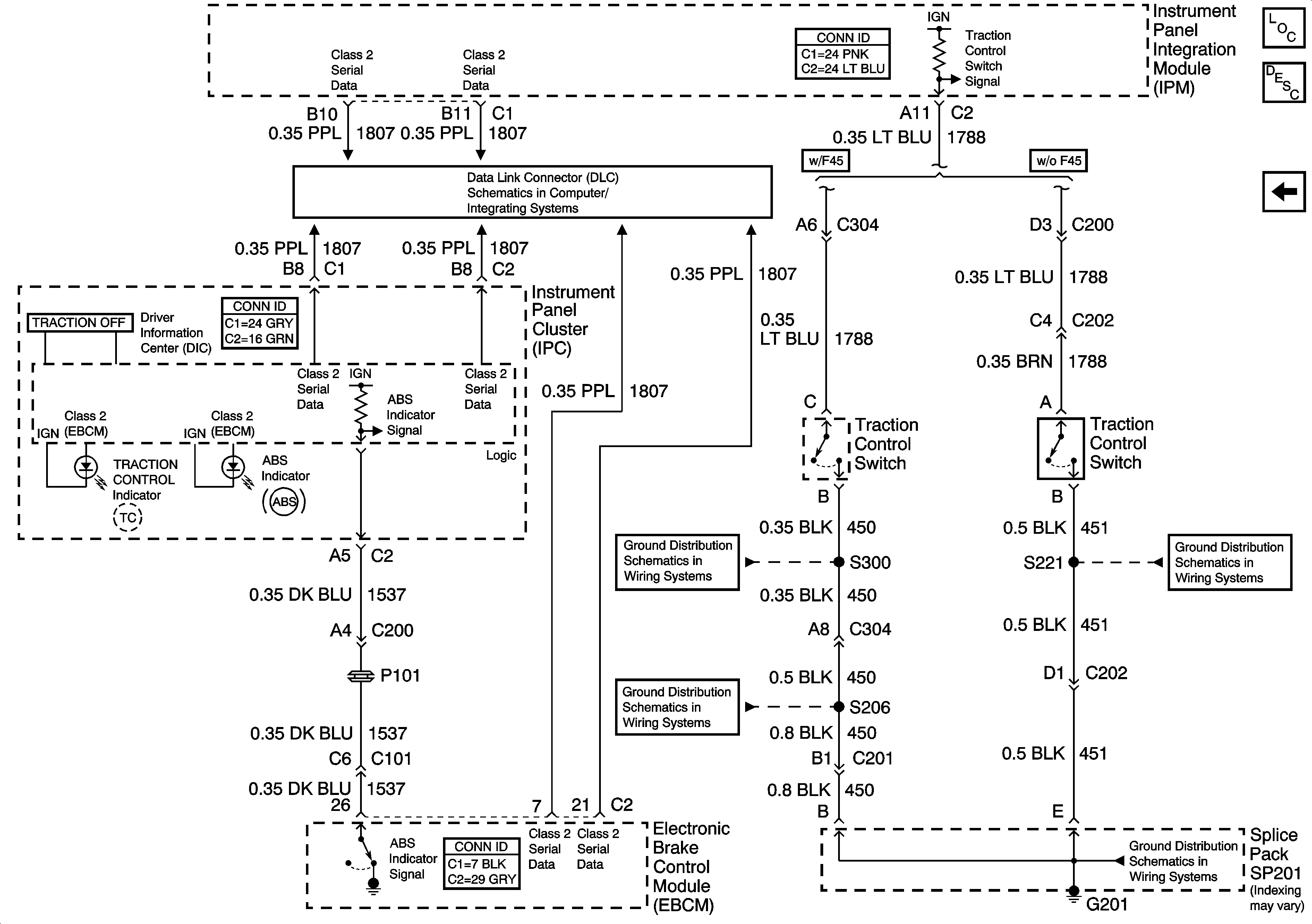
🢒 Indicators and Traction Control Switch
Indicators and Traction Control Switch
Indicators and Traction Control Switch
Master Electrical Component List
ABS Description and Operation
Subsystem References and Serial Data
Class 2 Serial Data (1 of 3)
G201 - 2 of 3
G201 - 2 of 3
G201 - 1 of 3
G201 - 1 of 3