GM Service Manual Online
For 1990-2009 cars only
Makes
🢒
Cadillac
🢒
2005
🢒
DeVille
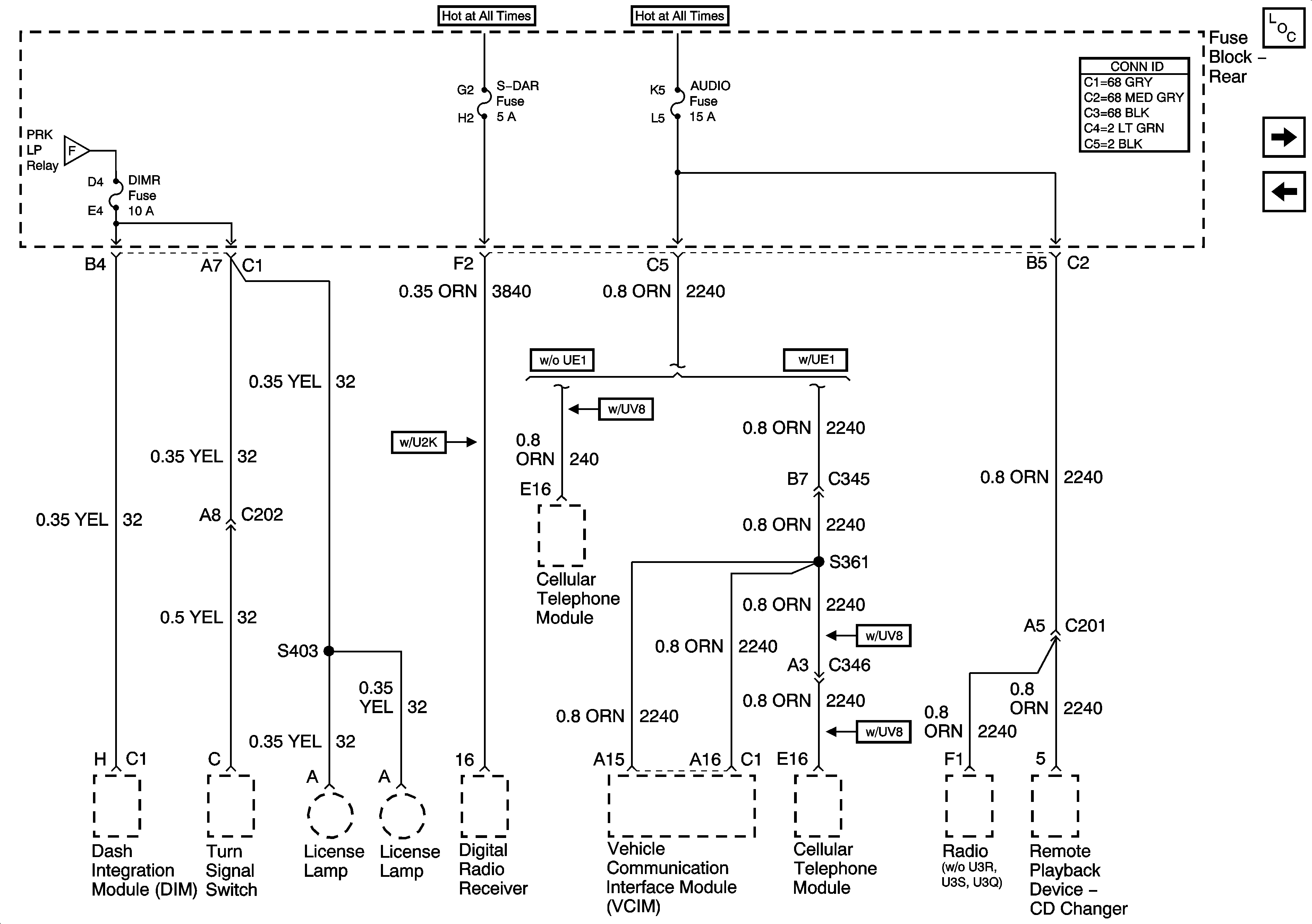
🢒 DIMR, S-DAR,,and AUDIO Fuses
DIMR, S-DAR,,and AUDIO Fuses
S-DAR and AUDIO Fuses
Master Electrical Component List
HVAC BLO, DRV MDL, PASS MDL, PWR TT, HTDST LR, HTDST RR, HTDST RF, and DIM Fuses
DIMR, LP PK R, and LP PK L Fuses and PRK LP Relay
DIMR, LP PK R, and LP PK L Fuses and PRK LP Relay